NEED SUGGESTIONS on Installing a new WIRE Harness
Forum rules
If you need help logging in, or have question about how something works, use the Support forum located here Support Forum
Complete set of Forum Rules Forum Rules
If you need help logging in, or have question about how something works, use the Support forum located here Support Forum
Complete set of Forum Rules Forum Rules
-
avent40
Topic author - Posts: 29
- Joined: Thu Jan 17, 2019 12:29 pm
- First Name: Anthony
- Last Name: Ventrice
- * REQUIRED* Type and Year of Model Ts owned: 1922 Ford model t touring
- Location: Staten island
- Board Member Since: 2013
NEED SUGGESTIONS on Installing a new WIRE Harness
I want to Thank everybody for your continued support by helping me and others! We want to keep this Hobby going......Just cant find any mechanics in Staten island to work on Model Ts. Anyway, I had a hard short and it melted some wires. Unfortunately, I have to replace the whole harness and this is my first time doing this. Any suggestions and hints to make this job run smooth. I want to know where to start first and would it be a good idea to install a fuse to avoid something like this from happening again. Can I install the fuse at the firewall instead of underneath the car by the starter, I have a bad back and had neck fusion, so I am limited. Thanks! I appreciate it!
-
John.Zibell
- Posts: 386
- Joined: Mon Jan 07, 2019 9:09 am
- First Name: John
- Last Name: Zibell
- * REQUIRED* Type and Year of Model Ts owned: 1926 Tudor
- Location: Huntsville, AL
Re: NEED SUGGESTIONS on Installing a new WIRE Harness
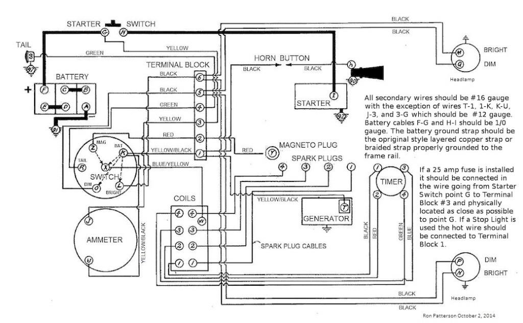
The closer you put the fuse (25 amp) to the power source (starter switch) the better. With the floor boards out not to difficult. A search of the forum should give your the routing diagram and Ron Patterson's schematic will help.
1926 Tudor
-
Original Smith
- Posts: 3914
- Joined: Tue Jan 08, 2019 10:43 am
- First Name: Larry
- Last Name: Smith
- * REQUIRED* Type and Year of Model Ts owned: 13 Touring, 13 Roadster, 17 Coupelet, 25 Roadster P/U
- Location: Lomita, California
- MTFCA Life Member: YES
Re: NEED SUGGESTIONS on Installing a new WIRE Harness
I have never used a fuse in any Model T I've ever owned, and have not had a problem ever. I've also noticed wiring diagrams from well known sources, that are not accurate.
-
Adam
- Posts: 1602
- Joined: Sun Jan 06, 2019 11:57 am
- First Name: Adam
- Last Name: Doleshal
- * REQUIRED* Type and Year of Model Ts owned: ‘13 Touring, ‘24 Touring, ‘25 TT dump truck, ‘26 Tudor, ‘20 Theiman harvester T powerplant, ‘20 T Staude tractor
- Location: Wisconsin
- Board Member Since: 2000
Re: NEED SUGGESTIONS on Installing a new WIRE Harness
By Larry’s advice, you shouldn’t carry a fire extinguisher either, because they didn’t come with the car...
-
DanTreace
- Posts: 4057
- Joined: Sun Jan 06, 2019 10:56 am
- First Name: Dan
- Last Name: Treace
- * REQUIRED* Type and Year of Model Ts owned: '23 cutoff pickup, '27 touring
- Location: North Central FL
- Board Member Since: 2000
- Contact:
Re: NEED SUGGESTIONS on Installing a new WIRE Harness
The very early Fords with elect system did have a fuse in the ammeter wire, but later Ford deleted that.
Still, smoke can be emitted from direct wiring shorts , can lead to fire…I had smoke from the dash panel once and no fun.
All my T’s have fuses, you can put it on the yellow wire from the storage battery any where and will prevent smoke from the harnesses.
Here is older post, added the photo showing a fuse holder on a wood firewall. Wise to add a fuse, that storage battery packs a lot of amps!
http://www.mtfca.com/discus/messages/25 ... 1354726216
Still, smoke can be emitted from direct wiring shorts , can lead to fire…I had smoke from the dash panel once and no fun.
All my T’s have fuses, you can put it on the yellow wire from the storage battery any where and will prevent smoke from the harnesses.
Here is older post, added the photo showing a fuse holder on a wood firewall. Wise to add a fuse, that storage battery packs a lot of amps!
http://www.mtfca.com/discus/messages/25 ... 1354726216
The best way is always the simplest. The attics of the world are cluttered up with complicated failures. Henry Ford
Don’t find fault, find a remedy; anybody can complain. Henry Ford
Don’t find fault, find a remedy; anybody can complain. Henry Ford
-
Steve Jelf
- Posts: 7401
- Joined: Fri Jan 04, 2019 9:37 pm
- First Name: Steve
- Last Name: Jelf
- * REQUIRED* Type and Year of Model Ts owned: 1923 touring and a few projects
- Location: Parkerfield, Kansas
- Board Member Since: 2007
- Contact:
Re: NEED SUGGESTIONS on Installing a new WIRE Harness
I've also noticed wiring diagrams from well known sources, that are not accurate.
Is Ron's diagram wrong?, If so, how?
The inevitable often happens.
1915 Runabout
1923 Touring
1915 Runabout
1923 Touring
-
TXGOAT2
- Posts: 8479
- Joined: Sun Feb 14, 2021 10:08 pm
- First Name: Pat
- Last Name: McNallen
- * REQUIRED* Type and Year of Model Ts owned: 1926-7 roadster
- Location: Graham, Texas
- Board Member Since: 2021
Re: NEED SUGGESTIONS on Installing a new WIRE Harness
To more easily intall the wiring harness, simply order a bottle of any of the the TV ad "youth pills". Keep eating pills until you are about 16 again, then installing the harness will be a snap. Nothing to it! WARNING! In many jurisdictions, being 16 will invalidate your driver's license and cause your insurance premium to skyrocket. Check local regulations.
-
Mustang1964s
- Posts: 272
- Joined: Sun Jan 06, 2019 10:48 pm
- First Name: Steve
- Last Name: Bourgeois
- * REQUIRED* Type and Year of Model Ts owned: 1914, 1926, 1927
- Location: Waco, TX
- Board Member Since: 2007
Re: NEED SUGGESTIONS on Installing a new WIRE Harness
I have replace wiring harness. Just get them from a good source. IE from the guys on the resources page.
Use the diagram shown above.
you will be all set.
Before I hook up the battery. I run an amp test between points of interest.
I have one T with the fuse. One without the fuse.
Adding the fuse next to the starter switch hides it and a little added protection to the investment.
I don't have a 100 point car, never will, they will be driven and have fun.
Use the diagram shown above.
you will be all set.
Before I hook up the battery. I run an amp test between points of interest.
I have one T with the fuse. One without the fuse.
Adding the fuse next to the starter switch hides it and a little added protection to the investment.
I don't have a 100 point car, never will, they will be driven and have fun.
-
TRDxB2
- Posts: 6553
- Joined: Tue Jan 08, 2019 4:56 pm
- First Name: Frank
- Last Name: Brandi
- * REQUIRED* Type and Year of Model Ts owned: Speedsters (1919 w 1926 upgrades), 1926 (Ricardo Head)
- Location: Moline IL
- Board Member Since: 2018
Re: NEED SUGGESTIONS on Installing a new WIRE Harness
Take pictures as you disassemble the wiring so you can see where/how the wiring was attached at different points. It helps to include a small numbered cue card in the photo and record a note or two about that numbered photo (where it is, wire color etc). This diagram should give you some idea of what / where things are attached. It would help to understand what the cause of the electrical issue was to ensure it was properly remedied.
Included some pictures of the wiring block - don't remember it you had a starter or not. I assumed that your T is the one specified in your profile 1922 Ford model t touring
Included some pictures of the wiring block - don't remember it you had a starter or not. I assumed that your T is the one specified in your profile 1922 Ford model t touring
Last edited by TRDxB2 on Fri Jun 18, 2021 2:29 pm, edited 2 times in total.
The past is a great place and I don't want to erase it or to regret it, but I don't want to be its prisoner either.
Mick Jagger
Mick Jagger
-
Scott_Conger
- Posts: 6730
- Joined: Sun Jan 06, 2019 11:18 am
- First Name: Scott
- Last Name: Conger
- * REQUIRED* Type and Year of Model Ts owned: 1919
- Location: not near anywhere, WY
- Board Member Since: 2005
Re: NEED SUGGESTIONS on Installing a new WIRE Harness
There are several harnesses
it is unlikely that you have burned up all of them
what circuit burned, where along the wire did it burn, what connection was made that initiated the short, what year is the car?
It is nice to have a bunch of diagrams, and one of them will prove to be useful, but frankly, every suggestion you receive from folks who don't know the answers to the above 4 questions, are merely guessing as to where/how to proceed.
it is unlikely that you have burned up all of them
what circuit burned, where along the wire did it burn, what connection was made that initiated the short, what year is the car?
It is nice to have a bunch of diagrams, and one of them will prove to be useful, but frankly, every suggestion you receive from folks who don't know the answers to the above 4 questions, are merely guessing as to where/how to proceed.
Scott Conger
Tyranny under the guise of law is still Tyranny
NH Full Flow Float Valves™
Obsolete carburetor parts manufactured
Tyranny under the guise of law is still Tyranny
NH Full Flow Float Valves™
Obsolete carburetor parts manufactured
-
Steve Jelf
- Posts: 7401
- Joined: Fri Jan 04, 2019 9:37 pm
- First Name: Steve
- Last Name: Jelf
- * REQUIRED* Type and Year of Model Ts owned: 1923 touring and a few projects
- Location: Parkerfield, Kansas
- Board Member Since: 2007
- Contact:
Re: NEED SUGGESTIONS on Installing a new WIRE Harness
...what year is the car?
That's one question I can answer.
1923 registered as a 1922. Tony will have to tell the rest.
The inevitable often happens.
1915 Runabout
1923 Touring
1915 Runabout
1923 Touring
-
TRDxB2
- Posts: 6553
- Joined: Tue Jan 08, 2019 4:56 pm
- First Name: Frank
- Last Name: Brandi
- * REQUIRED* Type and Year of Model Ts owned: Speedsters (1919 w 1926 upgrades), 1926 (Ricardo Head)
- Location: Moline IL
- Board Member Since: 2018
Re: NEED SUGGESTIONS on Installing a new WIRE Harness
How true. Most of the other members responded to the question he asked about fuse location.Scott_Conger wrote: ↑Fri Jun 18, 2021 1:51 pmThere are several harnesses it is unlikely that you have burned up all of them
what circuit burned, where along the wire did it burn, what connection was made that initiated the short, what year is the car?
It is nice to have a bunch of diagrams, and one of them will prove to be useful, but frankly, every suggestion you receive from folks who don't know the answers to the above 4 questions, are merely guessing as to where/how to proceed.
In a previous discussion https://mtfca.com/phpBB3/viewtopic.php? ... 74#p166877 he described his problem and modifications. In response to that discussion I asked a host of questions (several more than you stated - including system voltage). Anthony and I had a brief email discussion where I found out that he had his rebuilt generator rewired to be 12 volts and had a diode cutout. The person who did the modifications is a well known expert in that area. I'll let the person respond to their changes. No more was learned,.
I assumed that he was still referencing the 1922 Ford model t touring in his club profile and I also asked what was the cause of the issue (still unknown but a bad diode cut-out was suspected by the person who rebuilt the cutout & generator).
This is what events he described in his previous discussion that led failure : "charged the battery last night and when I connected the battery this morning, smoke came out of the ignition area and took off the ignition plate and saw the wire to to the ammeter was burnt and melted".
A picture of the generator might help to see if its a modified T or something else.
And yes we both are still trying to ID the cause before suggesting a solution.
The past is a great place and I don't want to erase it or to regret it, but I don't want to be its prisoner either.
Mick Jagger
Mick Jagger
-
John kuehn
- Posts: 4638
- Joined: Sun Jan 06, 2019 8:00 pm
- First Name: John
- Last Name: Kuehn
- * REQUIRED* Type and Year of Model Ts owned: 19 Roadster, 21 Touring, 24 Coupe
- Location: Texas
Re: NEED SUGGESTIONS on Installing a new WIRE Harness
It’s not hard to do. Follow the diagrams, change one harness at a time. Some of the harness manufactures have the correct color code while others are almost right.
Doing it one harness at a time, one wire at a time while your doing it is the best way to get it right the first time.
DONT take a harness completely off and the then try to install a new one.
If you haven’t done a harness before the one harness at a time, one wire a time is the best way to do it.
Doing it one harness at a time, one wire at a time while your doing it is the best way to get it right the first time.
DONT take a harness completely off and the then try to install a new one.
If you haven’t done a harness before the one harness at a time, one wire a time is the best way to do it.
-
Scott_Conger
- Posts: 6730
- Joined: Sun Jan 06, 2019 11:18 am
- First Name: Scott
- Last Name: Conger
- * REQUIRED* Type and Year of Model Ts owned: 1919
- Location: not near anywhere, WY
- Board Member Since: 2005
Re: NEED SUGGESTIONS on Installing a new WIRE Harness
Thanks for the update Frank. It is useful info as I do not read every thread nor remember every string of threads that I do happen to read, hoping to know from one thread to another pieces of information necessary to formulate a cogent answer. Heck, 1/2 of the posters to this forum will happily boast that they have not read any part of it and will often supply answers to questions which had been solved days ago. Aat least I read the entire thread before responding and as it stated that THE harness needed replacing, I felt it would be useful to potential responders to know WHERE the damage occurred. I had no reason to think I'd need to find that pertinent information somewhere else on the InterWeb. It is nice of you to have contacted the OP and are helping him.
FWIW, to others who may not know, two things: Model T generators are not wired or built for any particular voltage...the output of the generator is controlled entirely by the cutout, as to what current/voltage it allows past the circuit back to the battery. Further, in the event of a failure of a cutout failing "closed" (which is quite rare in the case of diode failure), the current draw from trying to "motor" the generator with the battery should not be high enough to quickly damage correct gauge wire if it is in good condition.
Finally, with that significant of a short, hopefully every circuit is checked to ground/isolation before any current is applied again. Myself, I would know where, why, and how the short occurred (what actually failed) before replacing anything. The switch may be fried, but that is not in itself an indicator that this is where the short occurred. It may well simply have been the weakest link in an otherwise grounded/overstressed circuit.
FWIW, to others who may not know, two things: Model T generators are not wired or built for any particular voltage...the output of the generator is controlled entirely by the cutout, as to what current/voltage it allows past the circuit back to the battery. Further, in the event of a failure of a cutout failing "closed" (which is quite rare in the case of diode failure), the current draw from trying to "motor" the generator with the battery should not be high enough to quickly damage correct gauge wire if it is in good condition.
Finally, with that significant of a short, hopefully every circuit is checked to ground/isolation before any current is applied again. Myself, I would know where, why, and how the short occurred (what actually failed) before replacing anything. The switch may be fried, but that is not in itself an indicator that this is where the short occurred. It may well simply have been the weakest link in an otherwise grounded/overstressed circuit.
Scott Conger
Tyranny under the guise of law is still Tyranny
NH Full Flow Float Valves™
Obsolete carburetor parts manufactured
Tyranny under the guise of law is still Tyranny
NH Full Flow Float Valves™
Obsolete carburetor parts manufactured
-
Novice
- Posts: 642
- Joined: Tue Jan 08, 2019 12:25 pm
- First Name: Jim
- Last Name: Davis
- * REQUIRED* Type and Year of Model Ts owned: 1926 Touring. 1923/26 Open Express. 1920 depot hack
- Location: Tomball,Texas
- Board Member Since: 2017
Re: NEED SUGGESTIONS on Installing a new WIRE Harness
I installed the fuse holder in the yellow wire coming from the foot switch at the firewall terminal strip. cut yellow power wire and inserted fuse holder. easy installation and easy to change fuse or disconnect power to the car when Your working on the electrical system. no potential problems with water and mud getting in or on the fuse holder. sure there are about 18 inches of unprotected wire going from fuse to foot switch. The odds of a short in that wire are infinitesimal. Ill take that bet. much faster and easier than pulling the floor boards or doing the limbo under the car. If You really want to do it right and fuse every circuit attached a photo of a period accessory fuse block that was offered for sale. Had ten fuses and protected all the circuits. over kill. Yes! but its hard to be too safe. The one main fuse is a good compromise and if You have a major short it will blow.
My 2 Cents Worth maybe less
>
ttachment=0]thumbnail.jpg[/attachment]
My 2 Cents Worth maybe less
>
ttachment=0]thumbnail.jpg[/attachment]
- Attachments
-
- thumbnail.jpg (26.2 KiB) Viewed 3758 times
-
DHort
- Posts: 2956
- Joined: Sun Jan 06, 2019 1:30 pm
- First Name: Dave
- Last Name: Hjortnaes
- * REQUIRED* Type and Year of Model Ts owned: 24 Speedster, 20 touring
- Location: Men Falls, WI
Re: NEED SUGGESTIONS on Installing a new WIRE Harness
www.texastparts.com has good diagrams under free downloads. Good advice from Scott re: wiring. Definitely want a fuse. Mine are in front of the firewall for easy access.