Fuse Location
Forum rules
If you need help logging in, or have question about how something works, use the Support forum located here Support Forum
Complete set of Forum Rules Forum Rules
If you need help logging in, or have question about how something works, use the Support forum located here Support Forum
Complete set of Forum Rules Forum Rules
-
Topic author - Posts: 892
- Joined: Thu Jul 23, 2020 9:28 pm
- First Name: Bruce
- Last Name: Brakke
- * REQUIRED* Type and Year of Model Ts owned: 1927 coupe
- Location: Ames, Iowa
Fuse Location
Where is the best location for a fuse to address possible shorts?
-
- Posts: 3946
- Joined: Sun Jan 06, 2019 10:56 am
- First Name: Dan
- Last Name: Treace
- * REQUIRED* Type and Year of Model Ts owned: '23 cutoff pickup, '27 touring
- Location: North Central FL
- Board Member Since: 2000
- Contact:
Re: Fuse Location
The 'best' is likely nearest the battery voltage source, so put it on the yellow wire coming off the foot button starter switch.
Or the 'best' for handy use is on that big yellow wire, but at the terminal block. That way you can just take apart the fuse holder, don't have to remove the fuse, just separate it, and all power to the dash is voided.
Or the 'best' for handy use is on that big yellow wire, but at the terminal block. That way you can just take apart the fuse holder, don't have to remove the fuse, just separate it, and all power to the dash is voided.
The best way is always the simplest. The attics of the world are cluttered up with complicated failures. Henry Ford
Don’t find fault, find a remedy; anybody can complain. Henry Ford
Don’t find fault, find a remedy; anybody can complain. Henry Ford
-
- Posts: 686
- Joined: Sun Jan 06, 2019 2:51 pm
- First Name: Terry & Sharon
- Last Name: Miller
- * REQUIRED* Type and Year of Model Ts owned: 1920 Center Door, 1920 TTWood cab Farm Truck with cable dump grain bed, 1920 TT C-Cab with express bed, 1927 Wood body Dairy Delivery truck
- Location: Westminster, CO
- Board Member Since: 2017
Re: Fuse Location
It might be good for new recruits and entertaining for others to hear the seasoned among us, relate what SIZE (amperage) fuses to use in the previously mentioned/shown fuse holder.
Let the debate begin......
Let the debate begin......
-
- Posts: 7892
- Joined: Sun Feb 14, 2021 10:08 pm
- First Name: Pat
- Last Name: McNallen
- * REQUIRED* Type and Year of Model Ts owned: 1926-7 roadster
- Location: Graham, Texas
- Board Member Since: 2021
Re: Fuse Location
It would be convenient to add a fuse at both locations. As to fuse rating, electrical load and wire size should determine that.
-
- Posts: 2448
- Joined: Sun Jan 06, 2019 10:55 pm
- First Name: James
- Last Name: Patrick
- * REQUIRED* Type and Year of Model Ts owned: 1926 Coupe
- Location: Bartow, FL
- Board Member Since: 2001
Re: Fuse Location
Mine is under the car next to the starter button. Jim Patrick
-
- Posts: 5504
- Joined: Sun Jan 06, 2019 11:09 am
- First Name: Henry
- Last Name: Lee
- * REQUIRED* Type and Year of Model Ts owned: Many
- Location: South Pittsburg, TN
- MTFCA Life Member: YES
Re: Fuse Location
Debates, disagreements, for the great minds are only a moment in time. If no fuse is used.., it is not a smoke check but a condition of very small particles of black carbon a drift in the atmosphere. Just like the term.., "Flash Light" or "Torch" in the UK. Like what were you thinking...., It is a "Darkness Penetrator"!
Hank
Hank
-
- Posts: 7892
- Joined: Sun Feb 14, 2021 10:08 pm
- First Name: Pat
- Last Name: McNallen
- * REQUIRED* Type and Year of Model Ts owned: 1926-7 roadster
- Location: Graham, Texas
- Board Member Since: 2021
Re: Fuse Location
Get Fuz-E-Liminator now! Instantly turn that unsightly, confusing nest of wires under your hood into shining beads of real copper! Impress your friends with blue fire and thick puffs of white smoke! ..... Fits all cars..... $2.98.. Order NOW* ! * Use only as directed. Not responsible for uncontrolled combustion, insurance cancellations, citations, or tow bills.
-
- Posts: 7342
- Joined: Fri Jan 04, 2019 9:37 pm
- First Name: Steve
- Last Name: Jelf
- * REQUIRED* Type and Year of Model Ts owned: 1923 touring and a few projects
- Location: Parkerfield, Kansas
- Board Member Since: 2007
- Contact:
Re: Fuse Location
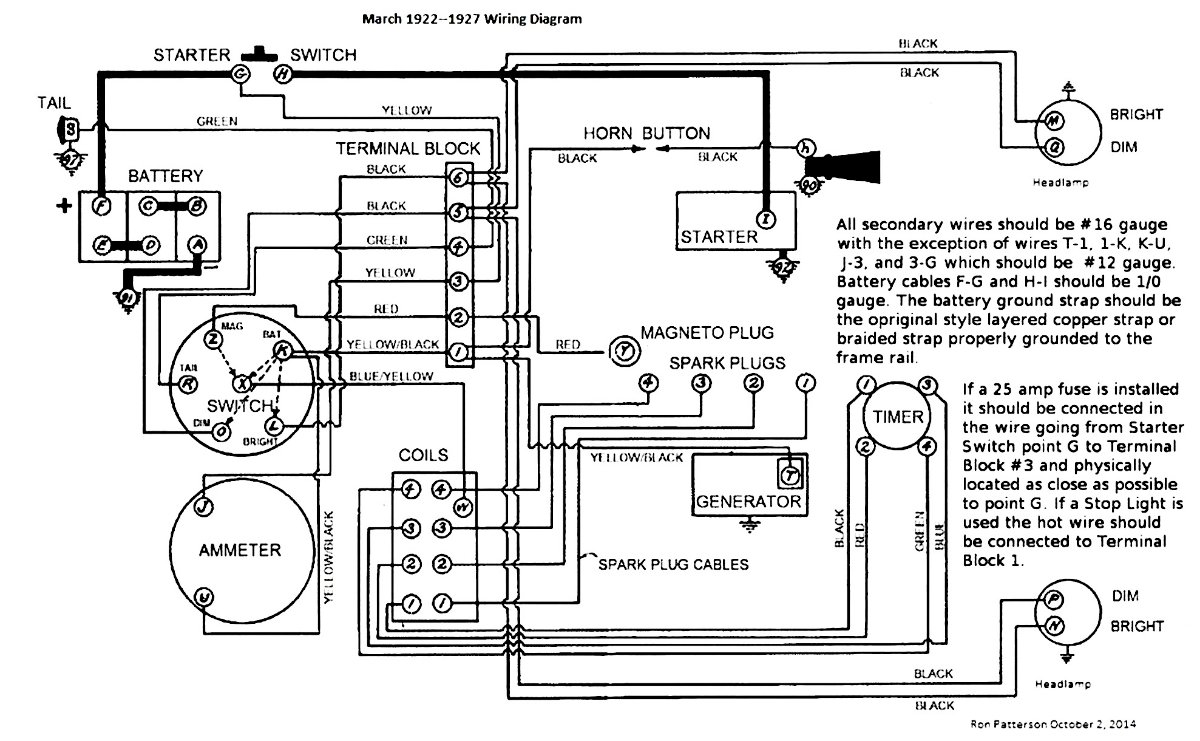
I think Ron Patterson is pretty good with electrical stuff. He says put a 25 amp fuse where the yellow wire connects to the starter switch.
The inevitable often happens.
1915 Runabout
1923 Touring
1915 Runabout
1923 Touring
-
- Posts: 2914
- Joined: Sun Jan 06, 2019 1:30 pm
- First Name: Dave
- Last Name: Hjortnaes
- * REQUIRED* Type and Year of Model Ts owned: 24 Speedster, 20 touring
- Location: Men Falls, WI
Re: Fuse Location
Mine is under the hood like in picture #3. Easily accessible. I have 25amp and 30 amp fuses in the box, but if Ron said 25 amp, that is what I have.
-
- Posts: 162
- Joined: Wed Mar 17, 2021 9:57 pm
- First Name: Sean
- Last Name: Pownall
- * REQUIRED* Type and Year of Model Ts owned: 1926 Speedster
- Location: Custer, SD
- Board Member Since: 2021
Re: Fuse Location
If you do happen to let the smoke out of your wires, they have been making a smoke machine for a while. They are not cheap, but can help if you've made this mistake. Just search for 'smoke machine' in your search engine. 

-
- Posts: 4231
- Joined: Sun Jan 06, 2019 4:06 pm
- First Name: Jerry
- Last Name: Van
- Location: S.E. Michigan
-
- Posts: 3809
- Joined: Tue Jan 08, 2019 10:43 am
- First Name: Larry
- Last Name: Smith
- * REQUIRED* Type and Year of Model Ts owned: 13 Touring, 13 Roadster, 17 Coupelet, 25 Roadster P/U
- Location: Lomita, California
- MTFCA Life Member: YES
Re: Fuse Location
Never have had an issue with Ford's original design.
-
- Posts: 6596
- Joined: Sun Jan 06, 2019 11:18 am
- First Name: Scott
- Last Name: Conger
- * REQUIRED* Type and Year of Model Ts owned: 1919
- Location: not near anywhere, WY
- Board Member Since: 2005
Re: Fuse Location
which is precisely why FORD products still do not have fuses


Scott Conger
Tyranny under the guise of law is still Tyranny
NH Full Flow Float Valves™
Obsolete carburetor parts manufactured
Tyranny under the guise of law is still Tyranny
NH Full Flow Float Valves™
Obsolete carburetor parts manufactured
-
- Posts: 2292
- Joined: Sun Jan 06, 2019 11:39 am
- First Name: Tim
- Last Name: Juhl
- * REQUIRED* Type and Year of Model Ts owned: 1917 Touring
- Location: Thumb of Michigan
- Board Member Since: 2018
Re: Fuse Location
I've been playing with electronics since I was a kid, had a Ham license for over 50 years. Fuses are installed to protect wires carrying substantial current. For my T, I chose to install an automotive circuit breaker in the equivalent of the "yellow" wire mentioned previously. Maybe Ford chose not to use them, but as someone who has seen the results of a melted wire, I see no issue with using one. My '17 never had an electrical system per se... I've installed a starter, electric LED headlights, sidelights and tail lights, so I've felt free to design an electrical system that suits my needs.
1917 Touring
1946 Aeronca Champ
1952 Willys M38a1 Jeep (sold 2023)
1953 Ford Jubilee Tractor
1946 Aeronca Champ
1952 Willys M38a1 Jeep (sold 2023)
1953 Ford Jubilee Tractor
-
- Posts: 5504
- Joined: Sun Jan 06, 2019 11:09 am
- First Name: Henry
- Last Name: Lee
- * REQUIRED* Type and Year of Model Ts owned: Many
- Location: South Pittsburg, TN
- MTFCA Life Member: YES
Re: Fuse Location
Until it happens and burns to the ground.., the non believers will never change. I think the most intelligent of people believe in a proactive approach. Now let’s see how many read all those pink elephant clauses and annual “changes to your policy” fliers with your premiums for antique car insurance. Car fire clause…,”Vehicle most have protective measures in prevention of fires, ie, fuse/and/or quick accessibility to disconnect battery power”. Don’t forget.., must carry a modern and size appropriate ABC fire extinguisher!
Now go and fight their lawyers in the court of law with your cheap lawyer…., claim denied!
Hank
Now go and fight their lawyers in the court of law with your cheap lawyer…., claim denied!
Hank
-
- Posts: 3946
- Joined: Sun Jan 06, 2019 10:56 am
- First Name: Dan
- Last Name: Treace
- * REQUIRED* Type and Year of Model Ts owned: '23 cutoff pickup, '27 touring
- Location: North Central FL
- Board Member Since: 2000
- Contact:
Re: Fuse Location
Hank
Well stated
Pulled these photos off the forum in the past. And I've experienced the amp wire burning in my first T, as teen. No fun to see smoke coming from behind the dash!
Well stated

Pulled these photos off the forum in the past. And I've experienced the amp wire burning in my first T, as teen. No fun to see smoke coming from behind the dash!

The best way is always the simplest. The attics of the world are cluttered up with complicated failures. Henry Ford
Don’t find fault, find a remedy; anybody can complain. Henry Ford
Don’t find fault, find a remedy; anybody can complain. Henry Ford
-
- Posts: 3946
- Joined: Sun Jan 06, 2019 10:56 am
- First Name: Dan
- Last Name: Treace
- * REQUIRED* Type and Year of Model Ts owned: '23 cutoff pickup, '27 touring
- Location: North Central FL
- Board Member Since: 2000
- Contact:
Re: Fuse Location
And, the original F.A system for battery start included a FUSE in that Yellow wire!
Don't know why it wasn't kept in the circuit for later Ts. Guess Henry wanted to save a few pennies, or else felt anyone who wanted a battery in his magneto Ford to fend for themselves
Don't know why it wasn't kept in the circuit for later Ts. Guess Henry wanted to save a few pennies, or else felt anyone who wanted a battery in his magneto Ford to fend for themselves

The best way is always the simplest. The attics of the world are cluttered up with complicated failures. Henry Ford
Don’t find fault, find a remedy; anybody can complain. Henry Ford
Don’t find fault, find a remedy; anybody can complain. Henry Ford
-
- Posts: 1202
- Joined: Mon Jan 07, 2019 10:58 am
- First Name: Mario
- Last Name: Brossard
- * REQUIRED* Type and Year of Model Ts owned: 1911 Touring and 1914 speedster
- Location: Quebec City Canada
- Board Member Since: 1999
Re: Fuse Location
Personnally I have a Master Disconnect Switch on all my T's. This disconnects all electrical circuits with a flip of a lever and eliminates battery drain, prevents fires, and guards against theft. Mounts anywhere. UL approved for 6 or 12 volt batteries, Heavy duty. I bought it at Lang's
Super Mario Bross
1911 Touring
1914 Speedster

1911 Touring
1914 Speedster
-
- Posts: 127
- Joined: Mon Jan 07, 2019 4:25 pm
- First Name: Eric
- Last Name: Sole
- * REQUIRED* Type and Year of Model Ts owned: 1927 Roadster
- Location: Barcelona, Spain
- Board Member Since: 2015
Re: Fuse Location
I mounted a master disconnect switch. It's under the seat and I cannot get to it while seated so if anything were to short-circuit while driving a fuse would still be a handy thing to have installed and protecting the circuit.