switch and ammeter wiring

Discuss all things Model T related.
Forum rules
If you need help logging in, or have question about how something works, use the Support forum located here Support Forum
Complete set of Forum Rules Forum Rules

Topic author
makenstuff
Posts: 6
Joined: Sun May 22, 2022 11:20 am
First Name: Brian
Last Name: Potter
* REQUIRED* Type and Year of Model Ts owned: 1926 TT
Location: Aurora

switch and ammeter wiring

Post by makenstuff » Tue Jun 27, 2023 9:31 pm

I'm preparing to rewire this 26 TT. The existing wiring is a bit of a conundrum. Let's start with the ammeter to switch panel. all the diagrams I've seen have the battery wire directly to the ammeter, then jumped to the switch, then back out to the car. (Solid Yellow to ammeter, Yellow black jumper to switch, Yellow black to wiring block on firewall). The existing wire has the jumper from ammeter to switch, but both hot wires directly to one side of the ammeter. The post looks to be designed for this purpose. Should I rewire per all of the diagrams and ignore this anomaly?
IMG_7764 5.jpeg

User avatar

TRDxB2
Posts: 6611
Joined: Tue Jan 08, 2019 4:56 pm
First Name: Frank
Last Name: Brandi
* REQUIRED* Type and Year of Model Ts owned: Speedsters (1919 w 1926 upgrades), 1926 (Ricardo Head)
Location: Moline IL
Board Member Since: 2018

Re: switch and ammeter wiring

Post by TRDxB2 » Tue Jun 27, 2023 10:02 pm

If you get a repro wire harness it may force you to wire in the normal,position because of the wire length. But your current wiring - makes no difference which end of the "jumper wire" you connect to.
Attachments
red ends.png
The past is a great place and I don't want to erase it or to regret it, but I don't want to be its prisoner either.
Mick Jagger


John kuehn
Posts: 4701
Joined: Sun Jan 06, 2019 8:00 pm
First Name: John
Last Name: Kuehn
* REQUIRED* Type and Year of Model Ts owned: 19 Roadster, 21 Touring, 24 Coupe
Location: Texas

Re: switch and ammeter wiring

Post by John kuehn » Tue Jun 27, 2023 10:11 pm

Some of the new repo wiring sets may have slightly different color wires than the original wiring so be sure to use the correct wiring diagram when you’re rewiring your car.

Hopefully the new repos are now pretty much correct as one I used wasn’t exactly all correct as far as the color went. It came down to following a diagram to get it right by the process of elimination as the different colored wire was the only one that would be correct for the terminal screw.


Topic author
makenstuff
Posts: 6
Joined: Sun May 22, 2022 11:20 am
First Name: Brian
Last Name: Potter
* REQUIRED* Type and Year of Model Ts owned: 1926 TT
Location: Aurora

Re: switch and ammeter wiring

Post by makenstuff » Tue Jun 27, 2023 10:52 pm

Thanks. So to be clear, on my existing ammeter, on one post, (the left post in the rotated photo), the ammeter is connected to the switch and the generator, the other post is connected to the battery.

My new harness is color coded like this. So, I'll just rewire to match these diagrams.
Attachments
52356.jpg
52355.jpg

User avatar

Steve Jelf
Posts: 7413
Joined: Fri Jan 04, 2019 9:37 pm
First Name: Steve
Last Name: Jelf
* REQUIRED* Type and Year of Model Ts owned: 1923 touring and a few projects
Location: Parkerfield, Kansas
Board Member Since: 2007
Contact:

Re: switch and ammeter wiring

Post by Steve Jelf » Tue Jun 27, 2023 11:36 pm

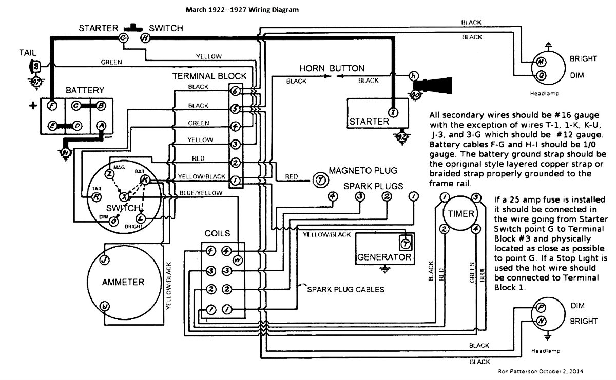
This shows correct wiring, colors, and wire sizes.

March 1922 to 1927  Wiring Diagram.jpg
The inevitable often happens.
1915 Runabout
1923 Touring

User avatar

Oldav8tor
Posts: 2339
Joined: Sun Jan 06, 2019 11:39 am
First Name: Tim
Last Name: Juhl
* REQUIRED* Type and Year of Model Ts owned: 1917 Touring
Location: Thumb of Michigan
Board Member Since: 2018

Re: switch and ammeter wiring

Post by Oldav8tor » Wed Jun 28, 2023 10:07 am

There is a difference between the photo and the diagram. In the Photo, the "bright" headlight wire goes to 5 on the terminal strip and the "Dim" to 6. On the diagram those two wires are reversed. Not a big deal but confusing.

This drawing appears to be old but I don't know it's source. It shows the "Bright" on 6 and "dim" on 5 like in Ron's drawing. Either way you'd be OK as long as you followed thru with connecting the switch Bright/Dim to the same posts as the headlight's Bright / Dim.
25Wiring.jpg
1917 Touring
1946 Aeronca Champ
1952 Willys M38a1 Jeep (sold 2023)
1953 Ford Jubilee Tractor


Been Here Before
Posts: 654
Joined: Mon Oct 07, 2019 2:00 pm
First Name: George John
Last Name: Drobnock
* REQUIRED* Type and Year of Model Ts owned: 1922 Coupe
Location: Central Pennsylvania

Re: switch and ammeter wiring

Post by Been Here Before » Wed Jun 28, 2023 10:33 am

DSCN1620.JPG
DSCN1620.JPG (72.15 KiB) Viewed 1712 times


Jerry VanOoteghem
Posts: 4504
Joined: Sun Jan 06, 2019 4:06 pm
First Name: Jerry
Last Name: Van
Location: S.E. Michigan

Re: switch and ammeter wiring

Post by Jerry VanOoteghem » Wed Jun 28, 2023 11:12 am

Your current wiring is a mess. I would completely remove it and ignore everything about it. Install the new harness according to the wiring diagrams posted above. To do any less, would be repeating past errors and "work arounds". Also, forgive me if you already know this, but T's have a negative ground. I only mention it because maybe the person who installed your current wiring may not have known it.


DHort
Posts: 2980
Joined: Sun Jan 06, 2019 1:30 pm
First Name: Dave
Last Name: Hjortnaes
* REQUIRED* Type and Year of Model Ts owned: 24 Speedster, 20 touring
Location: Men Falls, WI

Re: switch and ammeter wiring

Post by DHort » Wed Jun 28, 2023 11:36 am

www.texastparts.com

Go to free downloads

Print out your wiring diagram from there

Same as what Steve shows above


Topic author
makenstuff
Posts: 6
Joined: Sun May 22, 2022 11:20 am
First Name: Brian
Last Name: Potter
* REQUIRED* Type and Year of Model Ts owned: 1926 TT
Location: Aurora

Re: switch and ammeter wiring

Post by makenstuff » Wed Jun 28, 2023 12:04 pm

Jerry VanOoteghem wrote:
Wed Jun 28, 2023 11:12 am
Your current wiring is a mess. I would completely remove it and ignore everything about it. Install the new harness according to the wiring diagrams posted above. To do any less, would be repeating past errors and "work arounds". Also, forgive me if you already know this, but T's have a negative ground. I only mention it because maybe the person who installed your current wiring may not have known it.
That is the plan. Right now, the car runs and drives on battery only. I don't know if the magneto works. The lights don't work. The windshield wiper does though ;) The current wiring has so many splices, frayed spots, and colors, that replacing it seemed like the best place to start. Considering that it runs, my only hesitation is that it won't after I rewire it. It looks fairly simple. I just balked when I saw more wires coming from the ammeter than any diagram that I had seen.

Thanks for everyone's help!

User avatar

TRDxB2
Posts: 6611
Joined: Tue Jan 08, 2019 4:56 pm
First Name: Frank
Last Name: Brandi
* REQUIRED* Type and Year of Model Ts owned: Speedsters (1919 w 1926 upgrades), 1926 (Ricardo Head)
Location: Moline IL
Board Member Since: 2018

Re: switch and ammeter wiring

Post by TRDxB2 » Wed Jun 28, 2023 1:31 pm

Diagrams for a '26
Wiring diagram.png
--
683420.jpg
--
Attachments
ron patterson diagram.jpg
The past is a great place and I don't want to erase it or to regret it, but I don't want to be its prisoner either.
Mick Jagger

Post Reply Previous topicNext topic