positive to negative ground

Discuss all things Model T related.
Forum rules
If you need help logging in, or have question about how something works, use the Support forum located here Support Forum
Complete set of Forum Rules Forum Rules

Topic author
Martin
Posts: 43
Joined: Tue Jan 22, 2019 8:10 pm
First Name: Martin
Last Name: Cobb
* REQUIRED* Type and Year of Model Ts owned: 1917 engine, 1916 Runabout, 1915 engine & chassis
Location: Northbrook Illinois

positive to negative ground

Post by Martin » Mon May 12, 2025 12:01 pm

My Model T (1916 with a 1921 starter engine) came to me wired with positive ground. I would like to change it to negative ground (just because that's the way Ford did it).
Advice please: Can I simply polarize the generator by putting B+ to the field, reverse the battery cables, and go? Will the cutout work with no change? Should I replace the cutout with a regulator?
Martin


speedytinc
Posts: 5176
Joined: Fri Feb 12, 2021 12:24 pm
First Name: john
Last Name: karvaly
* REQUIRED* Type and Year of Model Ts owned: 14/15 wide track roadster. 23 touring, 27 roadster pickup, 20ish rajo touring
Location: orange, ca
Board Member Since: 2020

Re: positive to negative ground

Post by speedytinc » Mon May 12, 2025 12:20 pm

You are correct. A mechanical cutout doesent care.
If you have a diode/electronic or Fun projects type cut out it matters. Be sure of your cutout type.


John kuehn
Posts: 4638
Joined: Sun Jan 06, 2019 8:00 pm
First Name: John
Last Name: Kuehn
* REQUIRED* Type and Year of Model Ts owned: 19 Roadster, 21 Touring, 24 Coupe
Location: Texas

Re: positive to negative ground

Post by John kuehn » Mon May 12, 2025 1:57 pm

So do you still have to do anything to the generator by polarizing it or etc? If it has the std. mechanical cutout it doesn’t make any difference.


speedytinc
Posts: 5176
Joined: Fri Feb 12, 2021 12:24 pm
First Name: john
Last Name: karvaly
* REQUIRED* Type and Year of Model Ts owned: 14/15 wide track roadster. 23 touring, 27 roadster pickup, 20ish rajo touring
Location: orange, ca
Board Member Since: 2020

Re: positive to negative ground

Post by speedytinc » Mon May 12, 2025 2:15 pm

John kuehn wrote:
Mon May 12, 2025 1:57 pm
So do you still have to do anything to the generator by polarizing it or etc? If it has the std. mechanical cutout it doesn’t make any difference.
Polarize The generator only. One quick spark per the manual.


Topic author
Martin
Posts: 43
Joined: Tue Jan 22, 2019 8:10 pm
First Name: Martin
Last Name: Cobb
* REQUIRED* Type and Year of Model Ts owned: 1917 engine, 1916 Runabout, 1915 engine & chassis
Location: Northbrook Illinois

Re: positive to negative ground

Post by Martin » Mon May 12, 2025 2:28 pm

Thanks to all who responded!


big2bird
Posts: 723
Joined: Mon Sep 14, 2020 10:57 pm
First Name: Jeffrey
Last Name: Hausey
* REQUIRED* Type and Year of Model Ts owned: Early 23 Touring
Location: Anaheim, Ca.
Board Member Since: 2020

Re: positive to negative ground

Post by big2bird » Mon May 12, 2025 2:31 pm

Martin, with positive ground the starter works fine?


Topic author
Martin
Posts: 43
Joined: Tue Jan 22, 2019 8:10 pm
First Name: Martin
Last Name: Cobb
* REQUIRED* Type and Year of Model Ts owned: 1917 engine, 1916 Runabout, 1915 engine & chassis
Location: Northbrook Illinois

Re: positive to negative ground

Post by Martin » Mon May 12, 2025 4:20 pm

The starter will be fine. I've used 12 volts negative ground systems with several old six volt positive ground starters. But now that I think about it I'll need to reverse the wires on my ammeter.


Moxie26
Posts: 2039
Joined: Sun Jan 06, 2019 8:20 pm
First Name: Robert
Last Name: Jablonski
* REQUIRED* Type and Year of Model Ts owned: 1926 Runabout
Location: New Jersey
MTFCA Life Member: YES
Board Member Since: 1999

Re: positive to negative ground

Post by Moxie26 » Mon May 12, 2025 6:17 pm

Changing over to negative ground and polarizing your generator, does your ammeter show a positive charge when running without headlights on. ??


TXGOAT2
Posts: 8497
Joined: Sun Feb 14, 2021 10:08 pm
First Name: Pat
Last Name: McNallen
* REQUIRED* Type and Year of Model Ts owned: 1926-7 roadster
Location: Graham, Texas
Board Member Since: 2021

Re: positive to negative ground

Post by TXGOAT2 » Mon May 12, 2025 6:55 pm

First of all, turn the battery cable connections around. You will also need to reverse the leads on the ammeter. I think the generator would need to be re-polarized. As far as I know, the starter doesn't need any attention.


Moxie26
Posts: 2039
Joined: Sun Jan 06, 2019 8:20 pm
First Name: Robert
Last Name: Jablonski
* REQUIRED* Type and Year of Model Ts owned: 1926 Runabout
Location: New Jersey
MTFCA Life Member: YES
Board Member Since: 1999

Re: positive to negative ground

Post by Moxie26 » Mon May 12, 2025 7:25 pm

Pat .... It would be physically better to remove the battery and then reinstall with the negative terminal closest to the frame rail, reconnect cables to battery, install battery, hold downs and enjoy your ride.


J1MGOLDEN
Posts: 1316
Joined: Sun Jan 06, 2019 5:39 pm
First Name: James
Last Name: Golden
* REQUIRED* Type and Year of Model Ts owned: 1926 Model T Roadster
Location: Bowie, MD

Re: positive to negative ground

Post by J1MGOLDEN » Fri May 16, 2025 8:01 pm

I am kind of new with Model Ts, I didn't get one until 1978.

One question that has never been answered was, "why was the ground changed from negative to positive?"


Moxie26
Posts: 2039
Joined: Sun Jan 06, 2019 8:20 pm
First Name: Robert
Last Name: Jablonski
* REQUIRED* Type and Year of Model Ts owned: 1926 Runabout
Location: New Jersey
MTFCA Life Member: YES
Board Member Since: 1999

Re: positive to negative ground

Post by Moxie26 » Fri May 16, 2025 8:22 pm

James ... Martin started this thread referring to the car he purchased that had the battery positive grounded, a problem that comes up with the belief that Model T's were the same as Model A 's.
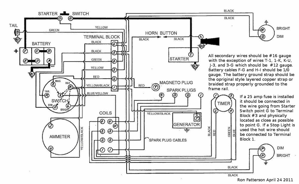
Attachments
6fb3c1128dc5f2e201fb376366f4b03754b47158~2.jpeg
6fb3c1128dc5f2e201fb376366f4b03754b47158~2.jpeg (32.02 KiB) Viewed 2797 times
e9b78e54fe656722d1649b83daf9085641e6b7af.jpeg
6fb3c1128dc5f2e201fb376366f4b03754b47158.jpeg
2cb3b258823b09b97161d1a4bc9c69861e3a24a7.jpeg


Norman Kling
Posts: 4694
Joined: Tue Jan 08, 2019 1:39 pm
First Name: Norman
Last Name: Kling
Location: Alpine California

Re: positive to negative ground

Post by Norman Kling » Sat May 17, 2025 10:41 pm

See my comments on your other post with this name
Norm


Moxie26
Posts: 2039
Joined: Sun Jan 06, 2019 8:20 pm
First Name: Robert
Last Name: Jablonski
* REQUIRED* Type and Year of Model Ts owned: 1926 Runabout
Location: New Jersey
MTFCA Life Member: YES
Board Member Since: 1999

Re: positive to negative ground

Post by Moxie26 » Sun May 18, 2025 8:07 am

Norman and all, you can check my response on the other post topic of positive and negative grounded electrical.

Post Reply Previous topicNext topic