Wires melted and now won’t start
Forum rules
If you need help logging in, or have question about how something works, use the Support forum located here Support Forum
Complete set of Forum Rules Forum Rules
If you need help logging in, or have question about how something works, use the Support forum located here Support Forum
Complete set of Forum Rules Forum Rules
-
ecory0
Topic author - Posts: 90
- Joined: Mon May 03, 2021 7:55 pm
- First Name: Eli
- Last Name: Cory
- Location: Bristow, VA
Wires melted and now won’t start
Scary moments. I left the key in the ignition, and in the on position by mistake. Then hooked up the battery tender. A few hours later and lots of smoke, the wires leading off the amp meter and gages melted. I replaced all the wires but now the car won’t start. I hear the starter turning but no dice. I have a 1924 Tudor with a generator and alternator. From what I’ve read I think I messed up the generator? Thoughts on how to diagnose, what to fix? Thank you!!
-
Scott_Conger
- Posts: 6834
- Joined: Sun Jan 06, 2019 11:18 am
- First Name: Scott
- Last Name: Conger
- * REQUIRED* Type and Year of Model Ts owned: 1919
- Location: not near anywhere, WY
- Board Member Since: 2005
Re: Wires melted and now won’t start
You do not have a generator AND an alternator. You have one or the other. Did you mean you have a generator with a voltage regulator, perhaps?
Before the guessing game begins with lots of excited players, describe WHY you need to use a battery tender in the first place and that answer may lead to a useful starting place for the guessers.
Before the guessing game begins with lots of excited players, describe WHY you need to use a battery tender in the first place and that answer may lead to a useful starting place for the guessers.
Scott Conger
Tyranny under the guise of law is still Tyranny
NH Full Flow Float Valves™
Obsolete carburetor parts manufactured
Tyranny under the guise of law is still Tyranny
NH Full Flow Float Valves™
Obsolete carburetor parts manufactured
-
TXGOAT2
- Posts: 8706
- Joined: Sun Feb 14, 2021 10:08 pm
- First Name: Pat
- Last Name: McNallen
- * REQUIRED* Type and Year of Model Ts owned: 1926-7 roadster
- Location: Graham, Texas
- Board Member Since: 2021
Re: Wires melted and now won’t start
All the wires going from the terminal block through the firewall look damaged in the photo. Only one wire going from the terminal block to the underhood area looks bad.
-
Art M
- Posts: 991
- Joined: Wed Jun 19, 2019 12:57 pm
- First Name: Art
- Last Name: Mirtes
- * REQUIRED* Type and Year of Model Ts owned: 1923 Touring
- Location: Huron, Ohio
- Board Member Since: 2016
Re: Wires melted and now won’t start
Does the car have a distributor or does it have ford coils.
Art Mirtes
Art Mirtes
-
Allan
- Posts: 7333
- Joined: Sun Jan 06, 2019 7:21 pm
- First Name: Allan
- Last Name: Bennett
- * REQUIRED* Type and Year of Model Ts owned: 1912 van, 1917 shooting brake, 1929 roadster buckboard, 1924 tourer, 1925 barn find buckboard, 1925 D &F wide body roadster, 1927LHD Tudor sedan.
- Location: Gawler, Australia
Re: Wires melted and now won’t start
If the starter motor is working, it is not the generator preventing the non start. The generator may be fried, but it plays no part in starting the T. You have a wiring problem.
Allan from down under.
Allan from down under.
-
Steve Jelf
- Posts: 7413
- Joined: Fri Jan 04, 2019 9:37 pm
- First Name: Steve
- Last Name: Jelf
- * REQUIRED* Type and Year of Model Ts owned: 1923 touring and a few projects
- Location: Parkerfield, Kansas
- Board Member Since: 2007
- Contact:
Re: Wires melted and now won’t start
I replaced all the wires...
Check to see if everything is connected where it should be,
The inevitable often happens.
1915 Runabout
1923 Touring
1915 Runabout
1923 Touring
-
TRDxB2
- Posts: 6609
- Joined: Tue Jan 08, 2019 4:56 pm
- First Name: Frank
- Last Name: Brandi
- * REQUIRED* Type and Year of Model Ts owned: Speedsters (1919 w 1926 upgrades), 1926 (Ricardo Head)
- Location: Moline IL
- Board Member Since: 2018
Re: Wires melted and now won’t start
Confused you said " I have a 1924 Tudor with a generator and alternator" Its unusual to have both Do mean generator and starter or alternator and starter? Based on the state of the wires I would guess that your ignition switch maybe toast.
If your lucky its just the backing plate. Ammeter may have survived. Post a picture of the ignition switch.
Also as already asked, do you have a voltage regulator or cutout on the generator. If a cut=out is it a diode type?
If your lucky its just the backing plate. Ammeter may have survived. Post a picture of the ignition switch.
Also as already asked, do you have a voltage regulator or cutout on the generator. If a cut=out is it a diode type?
The past is a great place and I don't want to erase it or to regret it, but I don't want to be its prisoner either.
Mick Jagger
Mick Jagger
-
Humblej
- Posts: 2068
- Joined: Sun Jan 06, 2019 12:23 pm
- First Name: Jeff
- Last Name: Humble
- * REQUIRED* Type and Year of Model Ts owned: 1926 Canadian coupe, 1924 TT C-cab, 1924 runabout
- Location: Charlevoix, Mi
- Board Member Since: 2006
Re: Wires melted and now won’t start
Eli, can you identify what that burnt wire is on the body side of the junction block, looks like it might be wired to the tail light?
-
ecory0
Topic author - Posts: 90
- Joined: Mon May 03, 2021 7:55 pm
- First Name: Eli
- Last Name: Cory
- Location: Bristow, VA
Re: Wires melted and now won’t start
Sorry all, I have a generator and Distributer , not alternator. Apologies for the confusion.
@scott_conger I had the battery tender on because I live in the northeast and not driving it during the cold months and didn’t want the battery to go bad.
@Steve Jeff. I went off the texasparts.com diagram for wiring with a Distributer. I rechecked and as far as I see it’s correct.
New pic after replacing melted wires:
@TRDxB2 do you want a pic of the back of the switch where the wires are connected behind the dash?
You guys are awesome! But you know that already,
lol. Thanks for sticking with me.
@scott_conger I had the battery tender on because I live in the northeast and not driving it during the cold months and didn’t want the battery to go bad.
@Steve Jeff. I went off the texasparts.com diagram for wiring with a Distributer. I rechecked and as far as I see it’s correct.
New pic after replacing melted wires:
@TRDxB2 do you want a pic of the back of the switch where the wires are connected behind the dash?
You guys are awesome! But you know that already,
-
ecory0
Topic author - Posts: 90
- Joined: Mon May 03, 2021 7:55 pm
- First Name: Eli
- Last Name: Cory
- Location: Bristow, VA
Re: Wires melted and now won’t start
@humblej that burnt wire is the one that goes from the Distributer coil to the back of the dash. Replaced with me blue wire in picture with yellow stripes.
-
Humblej
- Posts: 2068
- Joined: Sun Jan 06, 2019 12:23 pm
- First Name: Jeff
- Last Name: Humble
- * REQUIRED* Type and Year of Model Ts owned: 1926 Canadian coupe, 1924 TT C-cab, 1924 runabout
- Location: Charlevoix, Mi
- Board Member Since: 2006
Re: Wires melted and now won’t start
Eli, you fried your points, condenser, and or coil, that is why it will not start. I would not assume the problem that caused the fire went away just by replacing the wires.
Your ignition switch may be bad, it may have been bad before the fire, but since your wires are burnt there could be damage to the switch too.
If your junction block is stripped out and needs a longer screw, I would suggest replacing it with a new junction block. It is possible to run a screw too long and have it ground out on the metal firewall.
You should add an in-line fuse close to the starter switch to the yellow wire.
Fire with the key on bat should not have caused a burned wire on whatever is connected at the tail light wire junction, what was that wire for?
Your ignition switch may be bad, it may have been bad before the fire, but since your wires are burnt there could be damage to the switch too.
If your junction block is stripped out and needs a longer screw, I would suggest replacing it with a new junction block. It is possible to run a screw too long and have it ground out on the metal firewall.
You should add an in-line fuse close to the starter switch to the yellow wire.
Fire with the key on bat should not have caused a burned wire on whatever is connected at the tail light wire junction, what was that wire for?
Last edited by Humblej on Sun Apr 03, 2022 8:56 am, edited 1 time in total.
-
ecory0
Topic author - Posts: 90
- Joined: Mon May 03, 2021 7:55 pm
- First Name: Eli
- Last Name: Cory
- Location: Bristow, VA
Re: Wires melted and now won’t start
Thanks J. I replaced the coil too. Still won’t start. I bought the fuse and about to install that. So next is points, condenser and block. I’ll keep plugging away. Thank you.
-
ecory0
Topic author - Posts: 90
- Joined: Mon May 03, 2021 7:55 pm
- First Name: Eli
- Last Name: Cory
- Location: Bristow, VA
Re: Wires melted and now won’t start
Looks like Lang’s only sells Bosch Distributer and parts. Not even sure what I have on my T. Any idea where I could get parts for this? Also my fan belt keeps slipping off and while taking this picture it seems the belt is rubbing against this Distributer setup. Probably why. Maybe time to buy a new one? But they look pricey.
-
Humblej
- Posts: 2068
- Joined: Sun Jan 06, 2019 12:23 pm
- First Name: Jeff
- Last Name: Humble
- * REQUIRED* Type and Year of Model Ts owned: 1926 Canadian coupe, 1924 TT C-cab, 1924 runabout
- Location: Charlevoix, Mi
- Board Member Since: 2006
Re: Wires melted and now won’t start
Eli, what was this wire for? Looks like it is connected to the tail light.
-
ecory0
Topic author - Posts: 90
- Joined: Mon May 03, 2021 7:55 pm
- First Name: Eli
- Last Name: Cory
- Location: Bristow, VA
Re: Wires melted and now won’t start
I believe that was the wire that went to the positive side of the distributer coil. It melted and the wire broke there. But it bypassed the terminal block and ran through the firewall hole to the back of the dashboard. I replace it with the blue wire with yellow stripes on it.
-
ecory0
Topic author - Posts: 90
- Joined: Mon May 03, 2021 7:55 pm
- First Name: Eli
- Last Name: Cory
- Location: Bristow, VA
Re: Wires melted and now won’t start
The picture of the melted wire makes it look like it is attached to the terminal block but it wasn’t .
-
Humblej
- Posts: 2068
- Joined: Sun Jan 06, 2019 12:23 pm
- First Name: Jeff
- Last Name: Humble
- * REQUIRED* Type and Year of Model Ts owned: 1926 Canadian coupe, 1924 TT C-cab, 1924 runabout
- Location: Charlevoix, Mi
- Board Member Since: 2006
Re: Wires melted and now won’t start
Eli, OK, I see now.
I would suggest testing the magneto by cranking the engine over with the starter and see if you get power off the mag post. If you have a good mag I would consider converting back to the Ford timer and coil ignition system. If you do not have a good mag I would still consider the change, but a good mag makes it a no brainer to do.
I would suggest testing the magneto by cranking the engine over with the starter and see if you get power off the mag post. If you have a good mag I would consider converting back to the Ford timer and coil ignition system. If you do not have a good mag I would still consider the change, but a good mag makes it a no brainer to do.
-
JTT3
- Posts: 1968
- Joined: Sun Jan 06, 2019 11:57 am
- First Name: John
- Last Name: Tannehill
- Location: Hot Coffee, MS
- Board Member Since: 2002
Re: Wires melted and now won’t start
I agree with everyone that you need to address the electrical issue first. GET THE ELECTRICAL ISSUE ADDRESSED FIRST! You need to have fuses, trust me. You don’t want this to happen.
Eli, that appears to be a Model T Ranch distributor, https://modeltranch.com/show_product.asp?idProduct=5,. I don’t think I’ve ever seen a fan belt guide that positions the belt like that on the crank pulley. The position of your fan assembly arm my need adjusting. Curious, do you have a water pump on your engine? I’m not going to get in the debate of for or against water pumps but just asking because of the belt alignment. An option to consider without knowing any of the above is to get the smaller pulley for the crank to give you more leeway on the belt positioning though it may require you to get another length belt. I believe you also can reposition the belt tensioner that comes with that set up you have.
Eli, that appears to be a Model T Ranch distributor, https://modeltranch.com/show_product.asp?idProduct=5,. I don’t think I’ve ever seen a fan belt guide that positions the belt like that on the crank pulley. The position of your fan assembly arm my need adjusting. Curious, do you have a water pump on your engine? I’m not going to get in the debate of for or against water pumps but just asking because of the belt alignment. An option to consider without knowing any of the above is to get the smaller pulley for the crank to give you more leeway on the belt positioning though it may require you to get another length belt. I believe you also can reposition the belt tensioner that comes with that set up you have.
Last edited by JTT3 on Sun Apr 03, 2022 10:28 am, edited 1 time in total.
-
ecory0
Topic author - Posts: 90
- Joined: Mon May 03, 2021 7:55 pm
- First Name: Eli
- Last Name: Cory
- Location: Bristow, VA
Re: Wires melted and now won’t start
Thanks JTT3. No water pump. I tried to get a new pully but everything is back ordered. I hope it comes in soon. I’ll check to see if I can find parts for that distributer and going to put the fuse on soon.
-
kmatt2
- Posts: 678
- Joined: Wed Jun 17, 2020 1:41 pm
- First Name: Kevin
- Last Name: Matthiesen
- * REQUIRED* Type and Year of Model Ts owned: 26 T Coupe, 16 T Open Express, 21 TT Flatbed, ,13 T Speedster, 63 VW Bettle,51 Mercury 4 door sport sedan, 67 Mercury Cougar
- Location: Madera CA 93636
Re: Wires melted and now won’t start
Your distributor is from a Honda. The fan belt should run on the other side of the idler pulley, the idler pulley is used to keep the fan belt off the distributor. I think the Ford Barn in Spokane Washington sold those, but I am not sure. If you can’t find distributor parts it may be easier to change to the currently made VW type. I believe the biggest problem with the Honda type was the idler pulley failure . The Honda distributor may use electronic solid state components and they were most likely damaged in your electrical fire. Be sure to change out that thermal block, a extra long screw touching the metal fire wall is a direct short to ground, bad news and burnt wires if and when that happens.
Last edited by kmatt2 on Sun Apr 03, 2022 11:39 am, edited 3 times in total.
-
TXGOAT2
- Posts: 8706
- Joined: Sun Feb 14, 2021 10:08 pm
- First Name: Pat
- Last Name: McNallen
- * REQUIRED* Type and Year of Model Ts owned: 1926-7 roadster
- Location: Graham, Texas
- Board Member Since: 2021
Re: Wires melted and now won’t start
Here's what I think happened: You left the ignition "on" in the "Batt" position. The points in the distributor happened to be closed, so the coil was receiving a continous supply of battery current, which caused it to overheat and short to ground. This caused the ignition primary wire to burn up and break the circuit. The points are probably damaged. Other wires near the ignition primary wire may have been damaged. The ignition switch, which I assume is the original Ford-type switch, may be damaged. I don't think the battery tender had any role in your problems. The coil may or may not remain shorted to ground. I would replace it, regardless. I would replace or rebuild the ignition switch and replace the points and condenser and examine any internal wiring in the distributor for any signs of overheating or abrasion. I would replace the firewall terminal block and any wiring that showed any evidence of heat damage or abrasion. ** If your ignition system uses an ignition resistor, it is probably damaged. I would replace it.
-
TXGOAT2
- Posts: 8706
- Joined: Sun Feb 14, 2021 10:08 pm
- First Name: Pat
- Last Name: McNallen
- * REQUIRED* Type and Year of Model Ts owned: 1926-7 roadster
- Location: Graham, Texas
- Board Member Since: 2021
Re: Wires melted and now won’t start
Is that an idler pulley above and to the right of the crankshaft pulley? It looks like an idler designed to keep the belt away from the non-stock distributor. That would explain the odd position of the belt guide.
-
Steve Jelf
- Posts: 7413
- Joined: Fri Jan 04, 2019 9:37 pm
- First Name: Steve
- Last Name: Jelf
- * REQUIRED* Type and Year of Model Ts owned: 1923 touring and a few projects
- Location: Parkerfield, Kansas
- Board Member Since: 2007
- Contact:
Re: Wires melted and now won’t start
One of my Model T pet peeves is "creative" wiring with the wrong colors. #4 should be green. I'll forgive the headlight wires because they retain the basic black. In fact, the tracers are a helpful aftermarket accessory. 
The inevitable often happens.
1915 Runabout
1923 Touring
1915 Runabout
1923 Touring
-
TRDxB2
- Posts: 6609
- Joined: Tue Jan 08, 2019 4:56 pm
- First Name: Frank
- Last Name: Brandi
- * REQUIRED* Type and Year of Model Ts owned: Speedsters (1919 w 1926 upgrades), 1926 (Ricardo Head)
- Location: Moline IL
- Board Member Since: 2018
Re: Wires melted and now won’t start
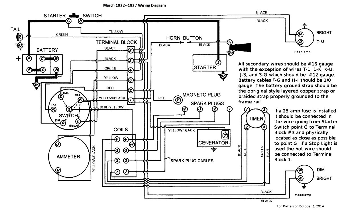
The distributor you have is still available - likely the parts are too --ecory0 wrote: ↑Sun Apr 03, 2022 9:03 amLooks like Lang’s only sells Bosch Distributer and parts. Not even sure what I have on my T. Any idea where I could get parts for this? Also my fan belt keeps slipping off and while taking this picture it seems the belt is rubbing against this Distributer setup. Probably why. Maybe time to buy a new one? But they look pricey.
E3507950-0866-4096-9FFB-556AAD72DF55.jpeg
But the parts may not be - also you need to be careful and making sure points etc are for YOUR distributor --
Here a wiring diagram for a distributor
The past is a great place and I don't want to erase it or to regret it, but I don't want to be its prisoner either.
Mick Jagger
Mick Jagger
-
Scott_Conger
- Posts: 6834
- Joined: Sun Jan 06, 2019 11:18 am
- First Name: Scott
- Last Name: Conger
- * REQUIRED* Type and Year of Model Ts owned: 1919
- Location: not near anywhere, WY
- Board Member Since: 2005
Re: Wires melted and now won’t start
It is a John Stoltz design distributor system. It was, and is, sold by Model T Ranch.
https://www.modeltranch.com/search.asp
if you want to pay 25% more and buy it from MAC's, then you can buy it from MAC's, but the SOURCE is Model T Ranch. This product has been out there for like, forever (if 35 years is "forever")
https://www.modeltranch.com/search.asp
if you want to pay 25% more and buy it from MAC's, then you can buy it from MAC's, but the SOURCE is Model T Ranch. This product has been out there for like, forever (if 35 years is "forever")
Scott Conger
Tyranny under the guise of law is still Tyranny
NH Full Flow Float Valves™
Obsolete carburetor parts manufactured
Tyranny under the guise of law is still Tyranny
NH Full Flow Float Valves™
Obsolete carburetor parts manufactured
-
TRDxB2
- Posts: 6609
- Joined: Tue Jan 08, 2019 4:56 pm
- First Name: Frank
- Last Name: Brandi
- * REQUIRED* Type and Year of Model Ts owned: Speedsters (1919 w 1926 upgrades), 1926 (Ricardo Head)
- Location: Moline IL
- Board Member Since: 2018
Re: Wires melted and now won’t start
Thanks --- Forgot about Model T Ranch. MAC's (aka Eckler's) does seem to have higher prices on some thingsScott_Conger wrote: ↑Sun Apr 03, 2022 3:50 pmIt is a John Stoltz design distributor system. It was, and is, sold by Model T Ranch.
https://www.modeltranch.com/search.asp
if you want to pay 25% more and buy it from MAC's, then you can buy it from MAC's, but the SOURCE is Model T Ranch. This product has been out there for like, forever (if 35 years is "forever")
MODEL T RANCH Prices
--
--
-
The past is a great place and I don't want to erase it or to regret it, but I don't want to be its prisoner either.
Mick Jagger
Mick Jagger
-
ecory0
Topic author - Posts: 90
- Joined: Mon May 03, 2021 7:55 pm
- First Name: Eli
- Last Name: Cory
- Location: Bristow, VA
Re: Wires melted and now won’t start
Thank you! Looks like I’m shopping tonight at model t ranch
-
ecory0
Topic author - Posts: 90
- Joined: Mon May 03, 2021 7:55 pm
- First Name: Eli
- Last Name: Cory
- Location: Bristow, VA
Re: Wires melted and now won’t start
Should I get new spark plug wires? Or just the cap, points and condenser.
-
TRDxB2
- Posts: 6609
- Joined: Tue Jan 08, 2019 4:56 pm
- First Name: Frank
- Last Name: Brandi
- * REQUIRED* Type and Year of Model Ts owned: Speedsters (1919 w 1926 upgrades), 1926 (Ricardo Head)
- Location: Moline IL
- Board Member Since: 2018
Re: Wires melted and now won’t start
You may not need all these parts. Most condensers are common, points should be okay if not welded together. Small pitting is common and can be filed off. Distributor cap and rotor should also be visibly okay. Checking continuity of spark plug wires and inside/outside of distributor contacts.
Still my feeling is its the ignition switch. A fiber disk with brass contacts connected to melted wires - just sounds like something has to be wornfg. Not sure what you have PIN or CLIP-ON style but individual parts are very similar. --
--
Depending on the switch handle this part may be different
The past is a great place and I don't want to erase it or to regret it, but I don't want to be its prisoner either.
Mick Jagger
Mick Jagger
-
ecory0
Topic author - Posts: 90
- Joined: Mon May 03, 2021 7:55 pm
- First Name: Eli
- Last Name: Cory
- Location: Bristow, VA
Re: Wires melted and now won’t start
The ignition switch would make sense since the plastic backer on the key switch was a little melted but the wires closer to the alternator looked ok. I’ll replace that first and go from there. It’s less expensive than changing the alternator.
-
TXGOAT2
- Posts: 8706
- Joined: Sun Feb 14, 2021 10:08 pm
- First Name: Pat
- Last Name: McNallen
- * REQUIRED* Type and Year of Model Ts owned: 1926-7 roadster
- Location: Graham, Texas
- Board Member Since: 2021
Re: Wires melted and now won’t start
The alternator should not have been affected.
-
Jerry VanOoteghem
- Posts: 4504
- Joined: Sun Jan 06, 2019 4:06 pm
- First Name: Jerry
- Last Name: Van
- Location: S.E. Michigan
Re: Wires melted and now won’t start
Earlier, you stated that you don't have an alternator...
-
speedytinc
- Posts: 5302
- Joined: Fri Feb 12, 2021 12:24 pm
- First Name: john
- Last Name: karvaly
- * REQUIRED* Type and Year of Model Ts owned: 14/15 wide track roadster. 23 touring, 27 roadster pickup, 20ish rajo touring
- Location: orange, ca
- Board Member Since: 2020
Re: Wires melted and now won’t start
Why not hot wire. Get voltage to the distributor. With the points closed, open with a tool & look for a spark @ the points, then a spark plug. Eliminate the ignition system as bad & bypass the switch which is likely damaged.
-
TRDxB2
- Posts: 6609
- Joined: Tue Jan 08, 2019 4:56 pm
- First Name: Frank
- Last Name: Brandi
- * REQUIRED* Type and Year of Model Ts owned: Speedsters (1919 w 1926 upgrades), 1926 (Ricardo Head)
- Location: Moline IL
- Board Member Since: 2018
Re: Wires melted and now won’t start
He had corrected himself but keeps making the same mistake. SO alternator means distributor.
Ohhhh plastic backer on the ignition switch!
- Attachments
-
- email.jpg (2.94 KiB) Viewed 12589 times
The past is a great place and I don't want to erase it or to regret it, but I don't want to be its prisoner either.
Mick Jagger
Mick Jagger
-
TXGOAT2
- Posts: 8706
- Joined: Sun Feb 14, 2021 10:08 pm
- First Name: Pat
- Last Name: McNallen
- * REQUIRED* Type and Year of Model Ts owned: 1926-7 roadster
- Location: Graham, Texas
- Board Member Since: 2021
Re: Wires melted and now won’t start
Perhaps the switch overheated and shorted to ground, rather than the coil.
-
ecory0
Topic author - Posts: 90
- Joined: Mon May 03, 2021 7:55 pm
- First Name: Eli
- Last Name: Cory
- Location: Bristow, VA
Re: Wires melted and now won’t start
Yes, not sure why my fingers keep typing alternator when my mind it thinking distributor…. Ugh. Going to order a new switch first. Should I just get the back part or the entire switch? And does it make a difference which back type I purchase? Looks like there are two types.
-
J1MGolden
- Posts: 1323
- Joined: Sun Jan 06, 2019 5:39 pm
- First Name: James
- Last Name: Golden
- * REQUIRED* Type and Year of Model Ts owned: 1926 Model T Roadster
- Location: Bowie, MD
Re: Wires melted and now won’t start
That situation often happens if the engine is stopped while the points are closed and the switch is left On.
That causes a maximum current flow through the coil. A fuse in that line would prevent the fire.
A fuse in the yellow wire to the battery is recommended, but can cause another problem, if it blows with the engine running and the generator keeps the engine running.
Then the generator burns out from no place to send the current, except though the field coils which makes extra current!
It happened to a friend when the key was left in the ignition switch with a heavy fob attached.
Driving down a rough road allowed the fob to turn the key to On.
The trailer was tight enough that the fire burned and snuffed out the oxygen needed for a good burn.
When he got home and opened the trailer side door, he could not even see the Model T as the smoke was still too thick.
The area where the wires come through the firewall often has a grommet to avoid the short out situation, even though the metal is rolled over around the hole and not too sharp there.
The other common problem area is some of the small early ammeters have cardboard insulators on the terminal screws.
They dry out and let the terminal screw drop down.
The wire from the generator goes through the ammeter to the battery and is always hot.
A lot of fires have happened because of a short there.
That causes a maximum current flow through the coil. A fuse in that line would prevent the fire.
A fuse in the yellow wire to the battery is recommended, but can cause another problem, if it blows with the engine running and the generator keeps the engine running.
Then the generator burns out from no place to send the current, except though the field coils which makes extra current!
It happened to a friend when the key was left in the ignition switch with a heavy fob attached.
Driving down a rough road allowed the fob to turn the key to On.
The trailer was tight enough that the fire burned and snuffed out the oxygen needed for a good burn.
When he got home and opened the trailer side door, he could not even see the Model T as the smoke was still too thick.
The area where the wires come through the firewall often has a grommet to avoid the short out situation, even though the metal is rolled over around the hole and not too sharp there.
The other common problem area is some of the small early ammeters have cardboard insulators on the terminal screws.
They dry out and let the terminal screw drop down.
The wire from the generator goes through the ammeter to the battery and is always hot.
A lot of fires have happened because of a short there.
-
Been Here Before
- Posts: 654
- Joined: Mon Oct 07, 2019 2:00 pm
- First Name: George John
- Last Name: Drobnock
- * REQUIRED* Type and Year of Model Ts owned: 1922 Coupe
- Location: Central Pennsylvania
Re: Wires melted and now won’t start
I know that there are no dumb questions, but I have a dumb question.
With the battery in the car, would not it have been better to disconnect either the ground or positive from the battery, and the connect or hook up the battery tender?
Asking for a friend.
With the battery in the car, would not it have been better to disconnect either the ground or positive from the battery, and the connect or hook up the battery tender?
Asking for a friend.
-
TXGOAT2
- Posts: 8706
- Joined: Sun Feb 14, 2021 10:08 pm
- First Name: Pat
- Last Name: McNallen
- * REQUIRED* Type and Year of Model Ts owned: 1926-7 roadster
- Location: Graham, Texas
- Board Member Since: 2021
Re: Wires melted and now won’t start
It should not be necessary to disconnect the battery. In this case, the battery tender/charger played no role in the problems. Accidentally leaving the ignition switched on, plus a little bad luck with exactly where the engine stopped, caused the problems.
-
TRDxB2
- Posts: 6609
- Joined: Tue Jan 08, 2019 4:56 pm
- First Name: Frank
- Last Name: Brandi
- * REQUIRED* Type and Year of Model Ts owned: Speedsters (1919 w 1926 upgrades), 1926 (Ricardo Head)
- Location: Moline IL
- Board Member Since: 2018
Re: Wires melted and now won’t start
Don't order anything yet till you oped the switch. If is the PIN style you need to press down one the disk and rotate counter clockwise. I find it easier to bridge a small screwdriver across some screws to act as a lever while twisting. Many ignition switches and parts may be out of stock. Don't take more apart than than the photos aboveecory0 wrote: ↑Tue Apr 05, 2022 7:08 amYes, not sure why my fingers keep typing alternator when my mind it thinking distributor…. Ugh. Going to order a new switch first. Should I just get the back part or the entire switch? And does it make a difference which back type I purchase? Looks like there are two types.
12876EF5-4E75-43AA-9761-BAFCF6986794.png65093F2C-702B-4CEE-840E-315DAB4E43AC.jpeg
The past is a great place and I don't want to erase it or to regret it, but I don't want to be its prisoner either.
Mick Jagger
Mick Jagger
-
Jerry VanOoteghem
- Posts: 4504
- Joined: Sun Jan 06, 2019 4:06 pm
- First Name: Jerry
- Last Name: Van
- Location: S.E. Michigan
Re: Wires melted and now won’t start
Before you go disassembling things and buying lots of parts, get a volt/ohmmeter and trace through the circuit, using your wiring diagram as a guide, and figure out just where in the circuit you lose power. Do you have power going to the switch? Coming out of the switch? At the coil? Etc. Knowing where you lose power will indicate what component has failed, (assuming your wiring is correct).
-
Been Here Before
- Posts: 654
- Joined: Mon Oct 07, 2019 2:00 pm
- First Name: George John
- Last Name: Drobnock
- * REQUIRED* Type and Year of Model Ts owned: 1922 Coupe
- Location: Central Pennsylvania
Re: Wires melted and now won’t start
It reads as though the vehicle was to be parked for a short period of time. When ever I am not planning to drive the car for a time I disconnect the battery. Granted, a short or accident, as letting on the ignition on, can happen. Still it is easy to disconnect the Battery.
-
John Codman
- Posts: 1532
- Joined: Mon Jan 07, 2019 10:27 am
- First Name: John
- Last Name: Codman
- * REQUIRED* Type and Year of Model Ts owned: 1927 Youring
- Location: Naples, FL 34120
Re: Wires melted and now won’t start
Precisely what I was going to say. Throwing parts at it is the most expensive and time-consuming way to repair a problem. This is particularly true with electrical issues, as the suppliers will not accept electrical parts for return.Jerry VanOoteghem wrote: ↑Tue Apr 05, 2022 1:09 pmBefore you go disassembling things and buying lots of parts, get a volt/ohmmeter and trace through the circuit, using your wiring diagram as a guide, and figure out just where in the circuit you lose power. Do you have power going to the switch? Coming out of the switch? At the coil? Etc. Knowing where you lose power will indicate what component has failed, (assuming your wiring is correct).
-
J1MGolden
- Posts: 1323
- Joined: Sun Jan 06, 2019 5:39 pm
- First Name: James
- Last Name: Golden
- * REQUIRED* Type and Year of Model Ts owned: 1926 Model T Roadster
- Location: Bowie, MD
Re: Wires melted and now won’t start
George, to disconnect the battery cable would be far more difficult than just getting out a sharp knife from your pocket and cut the yellow wire leading to the battery, which I have done twice and seen done three times.
Here is one example.
note the correct ammeter is installed now.
Here is one example.
note the correct ammeter is installed now.
-
ecory0
Topic author - Posts: 90
- Joined: Mon May 03, 2021 7:55 pm
- First Name: Eli
- Last Name: Cory
- Location: Bristow, VA
Re: Wires melted and now won’t start
Looking at Jimgolden’s picture, I think I have the Yellow stripped wire from the amp meter going to the wrong screw?
-
TRDxB2
- Posts: 6609
- Joined: Tue Jan 08, 2019 4:56 pm
- First Name: Frank
- Last Name: Brandi
- * REQUIRED* Type and Year of Model Ts owned: Speedsters (1919 w 1926 upgrades), 1926 (Ricardo Head)
- Location: Moline IL
- Board Member Since: 2018
Re: Wires melted and now won’t start
The backing plate obviously got very hot. The bobbles on top are of no concern. Its the underside that needs to be flat. It looks okay but seems to be missing a pin. You can use a small machine screw but be careful not to split the disk or be to long and contact a screw. Some rub the bottom of the switch plate face down across some sand paper, light sanding, to flatten it and clean it up a bit. It actually might be okay. The material that the backing plate and internal parts are made of where part of a restoration kit, and/or reproduction switches (when?). I have a set that I was unsure of, but after seeing what it went through I'd say its not a bad repro. I have other ones made of different materials.
The connection you question are Okay since there is a jumper under the two screws. But I would rearrange and separate the wires a bit like Jim did to avoid any accidental contacts.
The ammeter you have is a substitute, a 1926 style in an adapter plate. No need to replace it unless your trying to be year perfect. Then your only choice is a used one since repro's don't appear to be available anymore. Used ones are available but "Buyer be aware" they may not be working.
The connection you question are Okay since there is a jumper under the two screws. But I would rearrange and separate the wires a bit like Jim did to avoid any accidental contacts.
The ammeter you have is a substitute, a 1926 style in an adapter plate. No need to replace it unless your trying to be year perfect. Then your only choice is a used one since repro's don't appear to be available anymore. Used ones are available but "Buyer be aware" they may not be working.
The past is a great place and I don't want to erase it or to regret it, but I don't want to be its prisoner either.
Mick Jagger
Mick Jagger
-
George Mills
- Posts: 648
- Joined: Sun Jan 06, 2019 12:32 pm
- First Name: George
- Last Name: Mills
- * REQUIRED* Type and Year of Model Ts owned: 1915 Roadster, 1919 Hack, 1925 Fordor
- Location: Cherry Hill NJ/Anona Largo FL
- Board Member Since: 1999
Re: Wires melted and now won’t start
I think the pictures are pretty much the same?
Anyway....slow down, take a breath...chances are those switches and switch parts have another century of back order on them (almost, only kidding I use to hold the Langs record for longest backorder in Langs existence, but these switch parts seem to be almost unobtanium new. I took my name off the list...Steve Lang said may not want to do that, I'll drop 100 plus spaces in the queue for a complete new switch.)
Anyway...here's my take/my story...on my hack and very similar. I had a car that suddenly wouldn't run on mag to save my life yet my mag meter showed 27 volts when running down the road on battery. My horn was on mute. My lights were a tad wonky as dim and reg had the same filament. Gotta be a warped switch-back right...since I know the wires to the terminal block were right?
Terminal block...like yours mine was one of those soybean contraptions...probably original...and it looked like overbaked bak-o-lite, more like a sand casting and the dividers went in all different directions...no loose terminals, tiny wood screws good and tight. Why not, I have a couple of new in a box...so just for the heck of it, changed the terminal block to a new one while waiting for the Langs backorder for a switch to clear.
Because it's a hack, the standard wire loom from the switch back to the terminal strip is a tad too long. I was going to shorten to size, etc as part of this 'whatever' fix. I popped the switch plate over and took a look...backplate didn't look warped but that don't mean a thing others have pointed out in the past. Woopee! Pin back! I'll pop the back off and see if there are grooves worn or something bent (The other type, the tab type needs care to bend, then heat anneal before bending back later or they break off...the pin type is a 10 degree turn while pushing down and the back pops off)
Well, that little ammeter wire was bare, insulation had just aged and crumbled to dust...but it didn't touch anything...lol. The switchback has all of the divets on the inside black while the copper ring was still polished. I took a white eraser on a pencil and like a valve grinder got them clean. Fiber backplate was still flat and not too grooved.
Bolted everything back up, made a new wire for the batt terminal to ammeter peg...amazing...ALL works as it should an I can't tell you why, but I'll take it! I think perhaps that just like that carbon tracking on wooden firewalls issue with the early cars, that soybean terminal strip just might hold moisture...but to change them out is a 15 minute job and they are relatively cheap.
Just my 02 in 2022....
Anyway....slow down, take a breath...chances are those switches and switch parts have another century of back order on them (almost, only kidding I use to hold the Langs record for longest backorder in Langs existence, but these switch parts seem to be almost unobtanium new. I took my name off the list...Steve Lang said may not want to do that, I'll drop 100 plus spaces in the queue for a complete new switch.)
Anyway...here's my take/my story...on my hack and very similar. I had a car that suddenly wouldn't run on mag to save my life yet my mag meter showed 27 volts when running down the road on battery. My horn was on mute. My lights were a tad wonky as dim and reg had the same filament. Gotta be a warped switch-back right...since I know the wires to the terminal block were right?
Terminal block...like yours mine was one of those soybean contraptions...probably original...and it looked like overbaked bak-o-lite, more like a sand casting and the dividers went in all different directions...no loose terminals, tiny wood screws good and tight. Why not, I have a couple of new in a box...so just for the heck of it, changed the terminal block to a new one while waiting for the Langs backorder for a switch to clear.
Because it's a hack, the standard wire loom from the switch back to the terminal strip is a tad too long. I was going to shorten to size, etc as part of this 'whatever' fix. I popped the switch plate over and took a look...backplate didn't look warped but that don't mean a thing others have pointed out in the past. Woopee! Pin back! I'll pop the back off and see if there are grooves worn or something bent (The other type, the tab type needs care to bend, then heat anneal before bending back later or they break off...the pin type is a 10 degree turn while pushing down and the back pops off)
Well, that little ammeter wire was bare, insulation had just aged and crumbled to dust...but it didn't touch anything...lol. The switchback has all of the divets on the inside black while the copper ring was still polished. I took a white eraser on a pencil and like a valve grinder got them clean. Fiber backplate was still flat and not too grooved.
Bolted everything back up, made a new wire for the batt terminal to ammeter peg...amazing...ALL works as it should an I can't tell you why, but I'll take it! I think perhaps that just like that carbon tracking on wooden firewalls issue with the early cars, that soybean terminal strip just might hold moisture...but to change them out is a 15 minute job and they are relatively cheap.
Just my 02 in 2022....
-
Steve Jelf
- Posts: 7413
- Joined: Fri Jan 04, 2019 9:37 pm
- First Name: Steve
- Last Name: Jelf
- * REQUIRED* Type and Year of Model Ts owned: 1923 touring and a few projects
- Location: Parkerfield, Kansas
- Board Member Since: 2007
- Contact:
Re: Wires melted and now won’t start
Mention of the terminal block reminds me that something on my 1923 touring wasn't working and it turned out to be because the terminal block was cracked and one of the screws wasn't tightening. One more thing to check.
The inevitable often happens.
1915 Runabout
1923 Touring
1915 Runabout
1923 Touring
-
John kuehn
- Posts: 4700
- Joined: Sun Jan 06, 2019 8:00 pm
- First Name: John
- Last Name: Kuehn
- * REQUIRED* Type and Year of Model Ts owned: 19 Roadster, 21 Touring, 24 Coupe
- Location: Texas
Re: Wires melted and now won’t start
Maybe I missed something but is the car using some type of spark coil, original coils or ? Didn’t see anything about one or?? There was something mentioned about not knowing for sure what exactly is on the car ignition wise.
Depending on the spark from the mag to start it?
Depending on the spark from the mag to start it?
-
TXGOAT2
- Posts: 8706
- Joined: Sun Feb 14, 2021 10:08 pm
- First Name: Pat
- Last Name: McNallen
- * REQUIRED* Type and Year of Model Ts owned: 1926-7 roadster
- Location: Graham, Texas
- Board Member Since: 2021
Re: Wires melted and now won’t start
"It is a John Stoltz design distributor system. It was, and is, sold by Model T Ranch." (S. Conger)
-
Norman Kling
- Posts: 4694
- Joined: Tue Jan 08, 2019 1:39 pm
- First Name: Norman
- Last Name: Kling
- Location: Alpine California
Re: Wires melted and now won’t start
This is a long string of posts, and I scanned over them. Maybe it was mentioned, however, I didn't see any reference to checking the ammeter. In a circuit without any fuses, the ammeter is the weakest link. If your lights work, check whether it moves to discharge when they are on. If so, it is good and correctly connected, at least the light circuit is correct. If you have a tester, you can test for continuity. If it is open, you will need to replace the ammeter.
Norm
Norm
-
John kuehn
- Posts: 4700
- Joined: Sun Jan 06, 2019 8:00 pm
- First Name: John
- Last Name: Kuehn
- * REQUIRED* Type and Year of Model Ts owned: 19 Roadster, 21 Touring, 24 Coupe
- Location: Texas
Re: Wires melted and now won’t start
The distributor setup is as Scott C. pointed out is a Model T ranch product. The Model T Ranch website has repair parts listed for their distributor set-ups. Maybe checking out the distributor may be a good idea if the wiring has been been gone over and replaced as necessary.
The parts are available.
The parts are available.
-
Craig Leach
- Posts: 2039
- Joined: Tue Jan 08, 2019 12:22 am
- First Name: craig
- Last Name: leach
- * REQUIRED* Type and Year of Model Ts owned: 1919 Firetruck/1922 Speedster
- Location: Laveen Az
Re: Wires melted and now won’t start
Hi Eli,
This is quite the dilemma you have. Some questions you said the starter turned but no dice does that mean no start or no turning the engine? 6 or 12 volt system? If its turning the engine does the amp meter show discharge? If it does then you have a amp meter that works. If not that will be the place to start. The wiring diagram Frank posted is great and covers every thing for a distributer engine. If the amp meter does not show discharge maybe you do not have power to the amp meter/switch its self. Do you have voltage to the + side of the coil? If not try running a wire from + on the battery to the coil ( use a alligator clip so it can be removed easy.) If it will not start you have a ignition issue if it does start you have a wiring or switch issue. The Stoltz distributer is a very reliable unit John utilized readably available parts to make it. Cap and rotor are Honda and the points and condenser I believe are Toyota forklift you can buy these at most local auto parts stores but the ones from the T dealers seem to be much better quality than the corner discount parts store. if you email me I can help you out with part #s. The belt is on the wrong side of the idler but the belt guide is the screw that holds the cap on its long like that so you can reach it.
Craig.
This is quite the dilemma you have. Some questions you said the starter turned but no dice does that mean no start or no turning the engine? 6 or 12 volt system? If its turning the engine does the amp meter show discharge? If it does then you have a amp meter that works. If not that will be the place to start. The wiring diagram Frank posted is great and covers every thing for a distributer engine. If the amp meter does not show discharge maybe you do not have power to the amp meter/switch its self. Do you have voltage to the + side of the coil? If not try running a wire from + on the battery to the coil ( use a alligator clip so it can be removed easy.) If it will not start you have a ignition issue if it does start you have a wiring or switch issue. The Stoltz distributer is a very reliable unit John utilized readably available parts to make it. Cap and rotor are Honda and the points and condenser I believe are Toyota forklift you can buy these at most local auto parts stores but the ones from the T dealers seem to be much better quality than the corner discount parts store. if you email me I can help you out with part #s. The belt is on the wrong side of the idler but the belt guide is the screw that holds the cap on its long like that so you can reach it.
Craig.
-
WayneJ
- Posts: 542
- Joined: Sun Jan 06, 2019 8:15 pm
- First Name: Wayne
- Last Name: Jorgensen
- * REQUIRED* Type and Year of Model Ts owned: 1915 Runabout, 1918 Runabout
- Location: Batavia, IL
- Board Member Since: 2013
Re: Wires melted and now won’t start
On all my collector cars, I disconnect the battery when I am not driving them. I have never had a problem with a good battery discharging, even if the car has sat for a year. Any antique car can develop an electrical short. Disconnecting the battery gives me some peace of mind.
Wayne Jorgensen, Batavia, IL
1915 Runabout
1918 Runabout
1915 Runabout
1918 Runabout
-
ecory0
Topic author - Posts: 90
- Joined: Mon May 03, 2021 7:55 pm
- First Name: Eli
- Last Name: Cory
- Location: Bristow, VA
Re: Wires melted and now won’t start
@ Craig I believe I have a 12 volt system (12 v battery) although when I looked at the distributor coil, it was a 6 V?? Not sure honestly. That's what was on it when I bought it last summer. When I tried to start the car I didn't look at the ammeter, but will do that next time I can mess with it. I do have voltage to the + side of the coil. When I step on the starter button I hear the starter going and what sounds like the engine turning, just doesn't actually start. So sounds like its an ignition issue? I moved them belt on the correct side of the guide. Thank you very much for all the guidance. With my schedule, I'm looking at a week from this Sunday to get back in the garage and start turning some wrenches. Will keep all the great people on this form posted on my progress.... or lack thereof, lol. All part of the fun!
-
speedytinc
- Posts: 5302
- Joined: Fri Feb 12, 2021 12:24 pm
- First Name: john
- Last Name: karvaly
- * REQUIRED* Type and Year of Model Ts owned: 14/15 wide track roadster. 23 touring, 27 roadster pickup, 20ish rajo touring
- Location: orange, ca
- Board Member Since: 2020
Re: Wires melted and now won’t start
Test the ignition system.speedytinc wrote: ↑Mon Apr 04, 2022 2:54 pmWhy not hot wire. Get voltage to the distributor. With the points closed, open with a tool & look for a spark @ the points, then a spark plug. Eliminate the ignition system as bad & bypass the switch which is likely damaged.
-
Scott_Conger
- Posts: 6834
- Joined: Sun Jan 06, 2019 11:18 am
- First Name: Scott
- Last Name: Conger
- * REQUIRED* Type and Year of Model Ts owned: 1919
- Location: not near anywhere, WY
- Board Member Since: 2005
Re: Wires melted and now won’t start
I'm sorry, but looking at the ammeter while cranking will tell you NOTHING because no part of the starter circuit runs through the ammeter. If you had coils, a sensitive meter ('26-27 meters are almost worthless and certainly not accurate) and a good eye, you would see the effect of coils operating during cranking sequence, but that's it.
10 minutes with a VOM, and disconnected wires at the barrier strip and the entire car could be checked for ground/isolation for every circuit.
This is the guessing game that I predicted would occur, and that's too bad.
10 minutes with a VOM, and disconnected wires at the barrier strip and the entire car could be checked for ground/isolation for every circuit.
This is the guessing game that I predicted would occur, and that's too bad.
Scott Conger
Tyranny under the guise of law is still Tyranny
NH Full Flow Float Valves™
Obsolete carburetor parts manufactured
Tyranny under the guise of law is still Tyranny
NH Full Flow Float Valves™
Obsolete carburetor parts manufactured
-
speedytinc
- Posts: 5302
- Joined: Fri Feb 12, 2021 12:24 pm
- First Name: john
- Last Name: karvaly
- * REQUIRED* Type and Year of Model Ts owned: 14/15 wide track roadster. 23 touring, 27 roadster pickup, 20ish rajo touring
- Location: orange, ca
- Board Member Since: 2020
Re: Wires melted and now won’t start
From this description, I can not rule out that you do not have the gas on.ecory0 wrote: ↑Thu Apr 07, 2022 1:16 pm@ Craig I believe I have a 12 volt system (12 v battery) although when I looked at the distributor coil, it was a 6 V?? Not sure honestly. That's what was on it when I bought it last summer. When I tried to start the car I didn't look at the ammeter, but will do that next time I can mess with it. I do have voltage to the + side of the coil. When I step on the starter button I hear the starter going and what sounds like the engine turning, just doesn't actually start. So sounds like its an ignition issue? I moved them belt on the correct side of the guide. Thank you very much for all the guidance. With my schedule, I'm looking at a week from this Sunday to get back in the garage and start turning some wrenches. Will keep all the great people on this form posted on my progress.... or lack thereof, lol. All part of the fun!
Get someone over there that has a little T experience to do the simple diagnostics.
-
TRDxB2
- Posts: 6609
- Joined: Tue Jan 08, 2019 4:56 pm
- First Name: Frank
- Last Name: Brandi
- * REQUIRED* Type and Year of Model Ts owned: Speedsters (1919 w 1926 upgrades), 1926 (Ricardo Head)
- Location: Moline IL
- Board Member Since: 2018
Re: Wires melted and now won’t start
Yeah, good point, this has been kind of a crapshoot. Started with a wiring issue and overlooked beginning from the first thing to do.speedytinc wrote: ↑Thu Apr 07, 2022 2:08 pmFrom this description, I can not rule out that you do not have the gas on.ecory0 wrote: ↑Thu Apr 07, 2022 1:16 pm@ Craig I believe I have a 12 volt system (12 v battery) although when I looked at the distributor coil, it was a 6 V?? Not sure honestly. That's what was on it when I bought it last summer. When I tried to start the car I didn't look at the ammeter, but will do that next time I can mess with it. I do have voltage to the + side of the coil. When I step on the starter button I hear the starter going and what sounds like the engine turning, just doesn't actually start. So sounds like its an ignition issue? I moved them belt on the correct side of the guide. Thank you very much for all the guidance. With my schedule, I'm looking at a week from this Sunday to get back in the garage and start turning some wrenches. Will keep all the great people on this form posted on my progress.... or lack thereof, lol. All part of the fun!
Get someone over there that has a little T experience to do the simple diagnostics.
He needs to check both at fuel tank shutoff and at the carburetor if it has a shutoff. Then verifying fuel flow.
The past is a great place and I don't want to erase it or to regret it, but I don't want to be its prisoner either.
Mick Jagger
Mick Jagger
-
speedytinc
- Posts: 5302
- Joined: Fri Feb 12, 2021 12:24 pm
- First Name: john
- Last Name: karvaly
- * REQUIRED* Type and Year of Model Ts owned: 14/15 wide track roadster. 23 touring, 27 roadster pickup, 20ish rajo touring
- Location: orange, ca
- Board Member Since: 2020
Re: Wires melted and now won’t start
I have suggested twice a simple check of the ignition system. Is there spark? Go from there.TRDxB2 wrote: ↑Thu Apr 07, 2022 2:37 pmYeah, good point, this has been kind of a crapshoot. Started with a wiring issue and overlooked beginning from the first thing to do.speedytinc wrote: ↑Thu Apr 07, 2022 2:08 pmFrom this description, I can not rule out that you do not have the gas on.ecory0 wrote: ↑Thu Apr 07, 2022 1:16 pm@ Craig I believe I have a 12 volt system (12 v battery) although when I looked at the distributor coil, it was a 6 V?? Not sure honestly. That's what was on it when I bought it last summer. When I tried to start the car I didn't look at the ammeter, but will do that next time I can mess with it. I do have voltage to the + side of the coil. When I step on the starter button I hear the starter going and what sounds like the engine turning, just doesn't actually start. So sounds like its an ignition issue? I moved them belt on the correct side of the guide. Thank you very much for all the guidance. With my schedule, I'm looking at a week from this Sunday to get back in the garage and start turning some wrenches. Will keep all the great people on this form posted on my progress.... or lack thereof, lol. All part of the fun!
Get someone over there that has a little T experience to do the simple diagnostics.
He needs to check both at fuel tank shutoff and at the carburetor if it has a shutoff. Then verifying fuel flow.
-
ecory0
Topic author - Posts: 90
- Joined: Mon May 03, 2021 7:55 pm
- First Name: Eli
- Last Name: Cory
- Location: Bristow, VA
Re: Wires melted and now won’t start
Good stuff guys. Fuel shutoff is in the on position and worked well a few days prior to wires melting. Tank is close to full. I need to check the ignition system when I get back in the garage next weekend.
-
TXGOAT2
- Posts: 8706
- Joined: Sun Feb 14, 2021 10:08 pm
- First Name: Pat
- Last Name: McNallen
- * REQUIRED* Type and Year of Model Ts owned: 1926-7 roadster
- Location: Graham, Texas
- Board Member Since: 2021
Re: Wires melted and now won’t start
If you actually had a 6 volt coil on a 12 volt system, and left the key on, it's no wonder you had problems.
-
ecory0
Topic author - Posts: 90
- Joined: Mon May 03, 2021 7:55 pm
- First Name: Eli
- Last Name: Cory
- Location: Bristow, VA
Re: Wires melted and now won’t start
That's how the car came when I bought it. Didn't realize there was a 6 volt coil on it until I had the issue.
-
Jerry VanOoteghem
- Posts: 4504
- Joined: Sun Jan 06, 2019 4:06 pm
- First Name: Jerry
- Last Name: Van
- Location: S.E. Michigan
Re: Wires melted and now won’t start
Do what this guy suggestsJerry VanOoteghem wrote: ↑Tue Apr 05, 2022 1:09 pmBefore you go disassembling things and buying lots of parts, get a volt/ohmmeter and trace through the circuit, using your wiring diagram as a guide, and figure out just where in the circuit you lose power. Do you have power going to the switch? Coming out of the switch? At the coil? Etc. Knowing where you lose power will indicate what component has failed, (assuming your wiring is correct).
-
Norman Kling
- Posts: 4694
- Joined: Tue Jan 08, 2019 1:39 pm
- First Name: Norman
- Last Name: Kling
- Location: Alpine California
Re: Wires melted and now won’t start
If you have power to one side of the coil do you have power to the other side. Primary winding? That would be the wire going between the coil and the distributor. If you do, the problem is in the distributor. possibly the points or the condenser.
Norm
Norm
-
Craig Leach
- Posts: 2039
- Joined: Tue Jan 08, 2019 12:22 am
- First Name: craig
- Last Name: leach
- * REQUIRED* Type and Year of Model Ts owned: 1919 Firetruck/1922 Speedster
- Location: Laveen Az
Re: Wires melted and now won’t start
Hi Eli,
My bad Scott is correct I was thinking volt meter or something ( Thanks Scott) A 6 volt coil will work with a ballast resister. Do you have someone helping you? It is hard to check some of this by yourself. Gas #%$@&*%$@# Once spent two hours trying to start a T that had gas ( opened the the bowl drain and gas ran out ) The kids had been playing in the car the day before and turned the mixture screw all the way closed, it would pull enough gas to run out when choked but would only run for a second or two then die. Not one of us thought of that, then someone showed up and asked what the mixture was set at. Started on the third pull!!!!! As far as keeping the battery charged I keep all of my batteries on solar chargers because all of buildings I keep cars in are 100% 12 vdc solar powered. No I'm not a environmentalist I'm cheep. Save it guys 12 volts is what works for me.
Craig.
My bad Scott is correct I was thinking volt meter or something ( Thanks Scott) A 6 volt coil will work with a ballast resister. Do you have someone helping you? It is hard to check some of this by yourself. Gas #%$@&*%$@# Once spent two hours trying to start a T that had gas ( opened the the bowl drain and gas ran out ) The kids had been playing in the car the day before and turned the mixture screw all the way closed, it would pull enough gas to run out when choked but would only run for a second or two then die. Not one of us thought of that, then someone showed up and asked what the mixture was set at. Started on the third pull!!!!! As far as keeping the battery charged I keep all of my batteries on solar chargers because all of buildings I keep cars in are 100% 12 vdc solar powered. No I'm not a environmentalist I'm cheep. Save it guys 12 volts is what works for me.
Craig.
-
ecory0
Topic author - Posts: 90
- Joined: Mon May 03, 2021 7:55 pm
- First Name: Eli
- Last Name: Cory
- Location: Bristow, VA
Re: Wires melted and now won’t start
Finally got back in the garage. I have power through the switch and coming in and out of the distributor coil. There is continuity through the ammeter. I’m not sure how to test the distributor but given that power leads up to it, I’m guessing that narrows the search down. Thoughts?
-
TXGOAT2
- Posts: 8706
- Joined: Sun Feb 14, 2021 10:08 pm
- First Name: Pat
- Last Name: McNallen
- * REQUIRED* Type and Year of Model Ts owned: 1926-7 roadster
- Location: Graham, Texas
- Board Member Since: 2021
Re: Wires melted and now won’t start
You can make a very basic test of the distibutor by using an ohm meter. With the ignition OFF, The terminal on the distributor side of the coil should show NO continuity to ground when the points are OPEN. When the points are CLOSED, the terminal on the distibutor side of the coil should show no resistance (full continuity) to ground. (With the points open, you may get a momentary indication of continuity as the capacitor charges. This indication should go away in a few seconds or less) I don't know the correct setting for your points, but .015 to about .018 ought to allow the engine to start and run.
-
Jerry VanOoteghem
- Posts: 4504
- Joined: Sun Jan 06, 2019 4:06 pm
- First Name: Jerry
- Last Name: Van
- Location: S.E. Michigan
Re: Wires melted and now won’t start
Check your points for corrosion or pitting. Then, with the ignition on, and the distributor cap removed, you should be able to manually open & close the points**. Remove the coil output wire from the distributor cap and let the end lay about 3/16" from the engine block. When you manually operate the points, you should see a spark from the coil wire to the block. This assures that you can actually make a spark. Next step is to figure out why the spark isn't coming through the distributor and getting to the plugs.ecory0 wrote: ↑Sun Apr 17, 2022 12:30 pmFinally got back in the garage. I have power through the switch and coming in and out of the distributor coil. There is continuity through the ammeter. I’m not sure how to test the distributor but given that power leads up to it, I’m guessing that narrows the search down. Thoughts?
**Do this when the engine is rotated such that the points are in the closed position.
-
ecory0
Topic author - Posts: 90
- Joined: Mon May 03, 2021 7:55 pm
- First Name: Eli
- Last Name: Cory
- Location: Bristow, VA
Re: Wires melted and now won’t start
Well… got to the bottom of it all. First, thank you to everyone for helping me with this. As you can see in the pictures, the wires in the distributor melted apart. I think that is a clue, lol.
-
RajoRacer
- Posts: 5625
- Joined: Sun Jan 06, 2019 12:18 pm
- First Name: Steve
- Last Name: Tomaso
- * REQUIRED* Type and Year of Model Ts owned: 1914 Touring, 1919 Centerdoor, 1924 TT C-Cab Express, 1925 Racer
- Location: Longbranch, WA
- Board Member Since: 2001
Re: Wires melted and now won’t start
Is that's what's left of a wire nut ??????????
-
Jerry VanOoteghem
- Posts: 4504
- Joined: Sun Jan 06, 2019 4:06 pm
- First Name: Jerry
- Last Name: Van
- Location: S.E. Michigan
Re: Wires melted and now won’t start
Yup, that's a mess. The condenser rubbing on the cam wasn't a great thing either.
-
Scott_Conger
- Posts: 6834
- Joined: Sun Jan 06, 2019 11:18 am
- First Name: Scott
- Last Name: Conger
- * REQUIRED* Type and Year of Model Ts owned: 1919
- Location: not near anywhere, WY
- Board Member Since: 2005
Re: Wires melted and now won’t start
Photographic proof that not all repairmen are mechanics.
Scott Conger
Tyranny under the guise of law is still Tyranny
NH Full Flow Float Valves™
Obsolete carburetor parts manufactured
Tyranny under the guise of law is still Tyranny
NH Full Flow Float Valves™
Obsolete carburetor parts manufactured
-
John kuehn
- Posts: 4700
- Joined: Sun Jan 06, 2019 8:00 pm
- First Name: John
- Last Name: Kuehn
- * REQUIRED* Type and Year of Model Ts owned: 19 Roadster, 21 Touring, 24 Coupe
- Location: Texas
Re: Wires melted and now won’t start
That’s the first place I would have looked if I had a T with a distributor. But at least we now know what caused the trouble.
-
DJPeterson
- Posts: 59
- Joined: Sun Jan 06, 2019 11:09 pm
- First Name: Dale
- Last Name: Peterson
- * REQUIRED* Type and Year of Model Ts owned: 1915 Touring, 1916 Roadster, 1925 Roadster PU, 1926 Canadian Fordor, 1927 Speedster
- Location: College Place, WA
Re: Wires melted and now won’t start
Not done diagnosing yet, what caused the short that burned up the wire? That was the end result of another problem.
-
TXGOAT2
- Posts: 8706
- Joined: Sun Feb 14, 2021 10:08 pm
- First Name: Pat
- Last Name: McNallen
- * REQUIRED* Type and Year of Model Ts owned: 1926-7 roadster
- Location: Graham, Texas
- Board Member Since: 2021
Re: Wires melted and now won’t start
The coil may have shorted to ground, or the capacitor may have shorted to ground, or the points themselves may have shorted to ground. It's possible the flexible wire inside the distributor that connects to the points grounded. Any of the preceding could have resulted from leaving the key on with the points closed for an extended period of time.
-
John kuehn
- Posts: 4700
- Joined: Sun Jan 06, 2019 8:00 pm
- First Name: John
- Last Name: Kuehn
- * REQUIRED* Type and Year of Model Ts owned: 19 Roadster, 21 Touring, 24 Coupe
- Location: Texas
Re: Wires melted and now won’t start
The over packed distributor is probably the main cause of the short issue. A careful eyeball inspection shows the condenser being continually rubbed by the shaft is a no-no. If not that the wiring being jammed inside the distributor looks like it shorted and if the key was left on something eventually got continuity and then 


-
TXGOAT2
- Posts: 8706
- Joined: Sun Feb 14, 2021 10:08 pm
- First Name: Pat
- Last Name: McNallen
- * REQUIRED* Type and Year of Model Ts owned: 1926-7 roadster
- Location: Graham, Texas
- Board Member Since: 2021
Re: Wires melted and now won’t start
The ignition primary circuit is not designed for 100% duty cycle.
-
ecory0
Topic author - Posts: 90
- Joined: Mon May 03, 2021 7:55 pm
- First Name: Eli
- Last Name: Cory
- Location: Bristow, VA
Re: Wires melted and now won’t start
I’m not a mechanic, just a hobbyist who is having fun learning about the model T. I ordered a new set of points and condenser from model t ranch. Hope to get it back on the road soon.
-
Scott_Conger
- Posts: 6834
- Joined: Sun Jan 06, 2019 11:18 am
- First Name: Scott
- Last Name: Conger
- * REQUIRED* Type and Year of Model Ts owned: 1919
- Location: not near anywhere, WY
- Board Member Since: 2005
Re: Wires melted and now won’t start
Eli
I am in no way impugning your ability. I simply am pointing out that over the last 100 years, these things have been worked on by folks with varying degrees of abilities and thoughtfulness. Your distributor is a case-in-point as to the surprises these things can hide. I most certainly wish you many years of enjoyable tinkering and driving.
I am in no way impugning your ability. I simply am pointing out that over the last 100 years, these things have been worked on by folks with varying degrees of abilities and thoughtfulness. Your distributor is a case-in-point as to the surprises these things can hide. I most certainly wish you many years of enjoyable tinkering and driving.
Scott Conger
Tyranny under the guise of law is still Tyranny
NH Full Flow Float Valves™
Obsolete carburetor parts manufactured
Tyranny under the guise of law is still Tyranny
NH Full Flow Float Valves™
Obsolete carburetor parts manufactured
-
John kuehn
- Posts: 4700
- Joined: Sun Jan 06, 2019 8:00 pm
- First Name: John
- Last Name: Kuehn
- * REQUIRED* Type and Year of Model Ts owned: 19 Roadster, 21 Touring, 24 Coupe
- Location: Texas
Re: Wires melted and now won’t start
When you get your points and condenser MAKE SURE that the condenser doesn’t rub against the shaft. Even if that is the ?? correct ?? condenser it’s way to close to the shaft. You may can file off the condenser bracket to get it about 1/16” farther away from the shaft.
Good luck.
Good luck.
-
Norman Kling
- Posts: 4694
- Joined: Tue Jan 08, 2019 1:39 pm
- First Name: Norman
- Last Name: Kling
- Location: Alpine California
Re: Wires melted and now won’t start
A common problem with a distributor is that the points stick closed which gives a constant ground. If your bushings in the shaft are worn, the cam moves away from the block on the points and the point gap gets smaller until the points stick. So check the point gap and also try to move the shaft side to side to see how it fits.
Norm
Norm
-
Jerry VanOoteghem
- Posts: 4504
- Joined: Sun Jan 06, 2019 4:06 pm
- First Name: Jerry
- Last Name: Van
- Location: S.E. Michigan
Re: Wires melted and now won’t start
The "shaft", in his case, is the T camshaft.Norman Kling wrote: ↑Sun Apr 24, 2022 8:02 pmA common problem with a distributor is that the points stick closed which gives a constant ground. If your bushings in the shaft are worn, the cam moves away from the block on the points and the point gap gets smaller until the points stick. So check the point gap and also try to move the shaft side to side to see how it fits.
Norm
-
MichaelPawelek
- Posts: 712
- Joined: Sun Jan 06, 2019 2:01 pm
- First Name: Michael
- Last Name: Pawelek
- * REQUIRED* Type and Year of Model Ts owned: 1919 Touring, 1925 Coupe
- Location: Brookshire, Texas
- Board Member Since: 1999
Re: Wires melted and now won’t start
Jerry, I believe Norman is referring to worn bushings and play in the distributor shaft, not the engine cam shaft.
-
Jerry VanOoteghem
- Posts: 4504
- Joined: Sun Jan 06, 2019 4:06 pm
- First Name: Jerry
- Last Name: Van
- Location: S.E. Michigan
Re: Wires melted and now won’t start
Yes, I know, but if you look at the distributor he's using, you'll see that the rotor runs directly off of the cam shaft. It's not your "normal" type of distributor.MichaelPawelek wrote: ↑Mon Apr 25, 2022 6:08 pmJerry, I believe Norman is referring to worn bushings and play in the distributor shaft, not the engine cam shaft.
From a posting on April 3...
-
Norman Kling
- Posts: 4694
- Joined: Tue Jan 08, 2019 1:39 pm
- First Name: Norman
- Last Name: Kling
- Location: Alpine California
Re: Wires melted and now won’t start
Yes it is the distributor shaft which of which I was referring to. Also if the ignition switch had been left on while the points were together, which they should be during a certain part of the cycle called "dwell" If they were together when the key was left on, the current would continually flow to ground and cause a melt down. So I think you have solved it.
Norm
Norm
-
Dennis_Brown
- Posts: 280
- Joined: Wed Jan 09, 2019 10:14 pm
- First Name: Dennis
- Last Name: Brown
- * REQUIRED* Type and Year of Model Ts owned: 1926 Roadster pickup
- Location: Spring Hill Fl
Re: Wires melted and now won’t start
First off you should have done a visual inspection off all the wiring and the distributor. An ohm meter is a good investment to check continuity of your wires and switches.it does not have to be a high dollar unit, any possibility of taking your points and condenser to your local parts house and see if they might be able to find a match. Some of these parts people can find anything.
As for your fan belt and idlers and pulleys, takea look under the hood of your daily driving car and you can get a general idea of how idlers are used to route belts around things and not rub. Your belt rubbing on that pin by the distributor is incorrect and the belt should be under the idler and against the back side of the belt.
If all else fails a timer and 4 coils can make a T purr and is easy to use a jumper wire on to test and bypass circuits.
As for your wiring block, yours looks original and looks like pressed sawdust. Since you are not running a show car, bgo to a parts house and get a modern one and mount it on a piece of Delton or hard rubber and then mount it on the firewall and it will not short out if a screw is too long. Even a piece of a kitchen cutting board would insulate the backside.
As for your fan belt and idlers and pulleys, takea look under the hood of your daily driving car and you can get a general idea of how idlers are used to route belts around things and not rub. Your belt rubbing on that pin by the distributor is incorrect and the belt should be under the idler and against the back side of the belt.
If all else fails a timer and 4 coils can make a T purr and is easy to use a jumper wire on to test and bypass circuits.
As for your wiring block, yours looks original and looks like pressed sawdust. Since you are not running a show car, bgo to a parts house and get a modern one and mount it on a piece of Delton or hard rubber and then mount it on the firewall and it will not short out if a screw is too long. Even a piece of a kitchen cutting board would insulate the backside.