Newly rebuilt 1927 Touring, coils quit buzzing after trying to start
Forum rules
If you need help logging in, or have question about how something works, use the Support forum located here Support Forum
Complete set of Forum Rules Forum Rules
If you need help logging in, or have question about how something works, use the Support forum located here Support Forum
Complete set of Forum Rules Forum Rules
-
bmklawt
Topic author - Posts: 235
- Joined: Sun Jan 13, 2019 8:13 pm
- First Name: Bruce
- Last Name: Klawiter
- * REQUIRED* Type and Year of Model Ts owned: 1927 Touring
- Location: Holland MI
Newly rebuilt 1927 Touring, coils quit buzzing after trying to start
Tried to start my 1927 Touring after rebuilding everything, engine by Joe Bell, coils by The coil Doctor everything else by me, I turned the key to battery and the coils started buzzing, turned the gas on and hit the starter, it tried to start a couple of time but then the coils stopped buzzing and I thought I smelled a faint burning. Quickly disconnected the battery and felt the battery, cable, starter, coils, wiring and generator and everything was cold, this all happened in the span of less than a minute, I can find no evidence of something getting hot, maybe that part was just in my head.
I do not have the headlights or taillight wires hooked up, I grounded the generator, I think I read you should do that if it bad and I don't know if it's bad. Now with the key on battery I have 6.24V at the coil box but the coils don't buzz
What have I done wrong?
I do not have the headlights or taillight wires hooked up, I grounded the generator, I think I read you should do that if it bad and I don't know if it's bad. Now with the key on battery I have 6.24V at the coil box but the coils don't buzz
What have I done wrong?
-
speedytinc
- Posts: 5248
- Joined: Fri Feb 12, 2021 12:24 pm
- First Name: john
- Last Name: karvaly
- * REQUIRED* Type and Year of Model Ts owned: 14/15 wide track roadster. 23 touring, 27 roadster pickup, 20ish rajo touring
- Location: orange, ca
- Board Member Since: 2020
Re: Newly rebuilt 1927 Touring, coils quit buzzing after trying to start
Disconnect & tape off the cut out wire, in case you have a cut out issue for further testing.
Is your timer roller secure. Does it turn when you crank the engine.
You can manually ground each terminal from the timer on the coil box. You should get buzz on each. That would pin point a timer issue without removing the timer. Did you do the "pack it full" thing in the timer?
Is your ammeter wiring correct? I dont recall 2 wires on any terminal.
Is your timer roller secure. Does it turn when you crank the engine.
You can manually ground each terminal from the timer on the coil box. You should get buzz on each. That would pin point a timer issue without removing the timer. Did you do the "pack it full" thing in the timer?
Is your ammeter wiring correct? I dont recall 2 wires on any terminal.
-
TXGOAT2
- Posts: 8636
- Joined: Sun Feb 14, 2021 10:08 pm
- First Name: Pat
- Last Name: McNallen
- * REQUIRED* Type and Year of Model Ts owned: 1926-7 roadster
- Location: Graham, Texas
- Board Member Since: 2021
Re: Newly rebuilt 1927 Touring, coils quit buzzing after trying to start
The timer provides a common electrical ground for each coil in turn as the camshaft rotates. If there is a problem with it, it could prevent any of the coils from buzzing, even with good battery voltage at the coil box. Cranking the engine by hand with the fuel shut off and timing retarded should allow you to hear each coil to buzz as the engine is cranked through 2 complete revolutions with the key on BAT.
-
rickd
- Posts: 503
- Joined: Sun Jan 06, 2019 12:56 pm
- First Name: Rick
- Last Name: Duquette
- * REQUIRED* Type and Year of Model Ts owned: 1913 Touring, 1914 Touring(2), 1925 Touring, 1927 PU, 1955 T Bird, 69 Shelby GT 350
- Location: Grand Forks, ND
- Board Member Since: 2015
Re: Newly rebuilt 1927 Touring, coils quit buzzing after trying to start
Slow down and go through all of your wiring connections again. I don't recognize the ground connection from your cutout to the generator case. That ground wire is usually there just during the shipping of a rebuilt generator and is removed once the cutout is installed.
-
bmklawt
Topic author - Posts: 235
- Joined: Sun Jan 13, 2019 8:13 pm
- First Name: Bruce
- Last Name: Klawiter
- * REQUIRED* Type and Year of Model Ts owned: 1927 Touring
- Location: Holland MI
Re: Newly rebuilt 1927 Touring, coils quit buzzing after trying to start
Well damn, when I got this car it had a distributor and I added the coils back in so this is my first experience with coils, from watching all the videos of how to start a Model T I believed the coils always buzzed and the timer just connected the coil to the spark plug at the correct time.
Sure enough cranking the engine over by hand I can here each coil going in turn, another duh moment for me.
Sure enough cranking the engine over by hand I can here each coil going in turn, another duh moment for me.
-
Steve Jelf
- Posts: 7411
- Joined: Fri Jan 04, 2019 9:37 pm
- First Name: Steve
- Last Name: Jelf
- * REQUIRED* Type and Year of Model Ts owned: 1923 touring and a few projects
- Location: Parkerfield, Kansas
- Board Member Since: 2007
- Contact:
Re: Newly rebuilt 1927 Touring, coils quit buzzing after trying to start
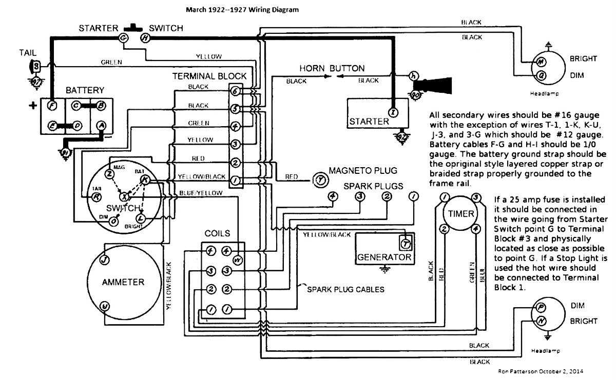
You have the yellow-black wire from terminal #1 connected at J instead of K, but that should make no practical difference. Here's the correct wiring in case you want to check everything.
The inevitable often happens.
1915 Runabout
1923 Touring
1915 Runabout
1923 Touring
-
TXGOAT2
- Posts: 8636
- Joined: Sun Feb 14, 2021 10:08 pm
- First Name: Pat
- Last Name: McNallen
- * REQUIRED* Type and Year of Model Ts owned: 1926-7 roadster
- Location: Graham, Texas
- Board Member Since: 2021
Re: Newly rebuilt 1927 Touring, coils quit buzzing after trying to start
In that case, your ignition system is probaby working.
It's important that the timer linkage be connected and adjusted properly.
Improperly adjusted timer linkage can get you a broken arm or busted starter.
Be sure the engine is getting fuel. The carburetor adjustment on the dash will need to be opened about 1 1/2 turns.
I would not try to run the engine without having the throttle, choke, and timer linkages in place and adjusted. Read up on the correct starting procedure. A Model T is easy to start when everything is set up properly. But they can hurt you if you aren't careful. There is no "artificial intelligence" in a Model T. You have to do all the thinking for it.
The wires from the coil box have to be attached to the timer in the proper order. If they're out of order, you can get a broken arm or a busted starter when trying to start the engine. Always pull the hand lever all the way back to set the parking brakes. Otherwise, the car may run over you when you are cranking the engine.
It's important that the timer linkage be connected and adjusted properly.
Improperly adjusted timer linkage can get you a broken arm or busted starter.
Be sure the engine is getting fuel. The carburetor adjustment on the dash will need to be opened about 1 1/2 turns.
I would not try to run the engine without having the throttle, choke, and timer linkages in place and adjusted. Read up on the correct starting procedure. A Model T is easy to start when everything is set up properly. But they can hurt you if you aren't careful. There is no "artificial intelligence" in a Model T. You have to do all the thinking for it.
The wires from the coil box have to be attached to the timer in the proper order. If they're out of order, you can get a broken arm or a busted starter when trying to start the engine. Always pull the hand lever all the way back to set the parking brakes. Otherwise, the car may run over you when you are cranking the engine.
-
Professor Fate
- Posts: 773
- Joined: Tue Jan 08, 2019 12:39 am
- First Name: Dan
- Last Name: S
- * REQUIRED* Type and Year of Model Ts owned: '23 and '26
- Location: Taxachusetts
- Board Member Since: 2015
Re: Newly rebuilt 1927 Touring, coils quit buzzing after trying to start
Better yet, put the rear axle up on stands to let wheels up off the ground. It won't run you over or take off on you.
________________
**FATE**
---------------------------
**FATE**
---------------------------
-
Norman Kling
- Posts: 4694
- Joined: Tue Jan 08, 2019 1:39 pm
- First Name: Norman
- Last Name: Kling
- Location: Alpine California
Re: Newly rebuilt 1927 Touring, coils quit buzzing after trying to start
One way to get the engine started for the first time is to pull the car with another vehicle. Take a long strap from the front of the frame or from the front spring right where it attaches to the frame. Do not pull by the front axle because of possibility of bending the axle throwing the wheels out of alignment.
Let the clutch out in high gear with the key on. pull until it starts. Have a signal either the horn if working or an arm gesture to let the person pulling you when the engine starts. Once it starts keep it going at a fast idle so it won't kill and adjust the fuel mixture and set the timing rod to the point where it runs smoothly and fast. Usually about half way down for idle.
It is hard to find the sweet spot for the fuel mixture the first time. if it is too lean or too rich the engine might sputter and quit. So pulling it will get it running faster than either starter or crank. To adjust the fuel mixture turn the valve clockwise until it begins to sputter. Then counter clockwise till it begins to lope. About half way between the sputter and the lope is the sweet spot and it should run smoothly. After the engine warms up, you might need to make a fine adjustment to the rod. Leave it there for driving. Next time you start cold, you can turn about 1/4 turn counterclockwise until it starts and then find the sweet spot.
All the above applies if the carburetor is clean and float properly set and the initial timing is set with the lever all the way up. The spark should occur just after the piston passes the top dead center of the compression stroke. If it comes before the top dead center at starting speed it will kick back and that is what breaks the starter or the arm if you are cranking. After it starts then advance the spark 1/2 to 3/4 down on the quadrant.
Norm
Let the clutch out in high gear with the key on. pull until it starts. Have a signal either the horn if working or an arm gesture to let the person pulling you when the engine starts. Once it starts keep it going at a fast idle so it won't kill and adjust the fuel mixture and set the timing rod to the point where it runs smoothly and fast. Usually about half way down for idle.
It is hard to find the sweet spot for the fuel mixture the first time. if it is too lean or too rich the engine might sputter and quit. So pulling it will get it running faster than either starter or crank. To adjust the fuel mixture turn the valve clockwise until it begins to sputter. Then counter clockwise till it begins to lope. About half way between the sputter and the lope is the sweet spot and it should run smoothly. After the engine warms up, you might need to make a fine adjustment to the rod. Leave it there for driving. Next time you start cold, you can turn about 1/4 turn counterclockwise until it starts and then find the sweet spot.
All the above applies if the carburetor is clean and float properly set and the initial timing is set with the lever all the way up. The spark should occur just after the piston passes the top dead center of the compression stroke. If it comes before the top dead center at starting speed it will kick back and that is what breaks the starter or the arm if you are cranking. After it starts then advance the spark 1/2 to 3/4 down on the quadrant.
Norm
-
TXGOAT2
- Posts: 8636
- Joined: Sun Feb 14, 2021 10:08 pm
- First Name: Pat
- Last Name: McNallen
- * REQUIRED* Type and Year of Model Ts owned: 1926-7 roadster
- Location: Graham, Texas
- Board Member Since: 2021
Re: Newly rebuilt 1927 Touring, coils quit buzzing after trying to start
Model Ts do not like thick oil. I would put 5W20 in a new engine. Nothing thicker than 10W30, ever. Synthetic oil is great for a new engine.
-
TXGOAT2
- Posts: 8636
- Joined: Sun Feb 14, 2021 10:08 pm
- First Name: Pat
- Last Name: McNallen
- * REQUIRED* Type and Year of Model Ts owned: 1926-7 roadster
- Location: Graham, Texas
- Board Member Since: 2021
Re: Newly rebuilt 1927 Touring, coils quit buzzing after trying to start
If you pull the car to start it, be sure you are familiar with the controls.
I would try starting the car with the starter first.
I would try starting the car with the starter first.
-
Professor Fate
- Posts: 773
- Joined: Tue Jan 08, 2019 12:39 am
- First Name: Dan
- Last Name: S
- * REQUIRED* Type and Year of Model Ts owned: '23 and '26
- Location: Taxachusetts
- Board Member Since: 2015
Re: Newly rebuilt 1927 Touring, coils quit buzzing after trying to start
I'd jack up the rear axle, put it on stands, and put the car in high gear, then try and crank it. The rotating rear wheel will help the motor carry from cylinder to cylinder. "Extra flywheel" of sorts.... Only engage high gear if cranking by electric starter. Will be too hard by hand. The car on stands will prevent a driverless car from running you over.
Also..... pull your mixture needle out and look at the tip. If you over tightened the needle into the seat when closing the needle to count turns out to set mixture, you will score it causing it to no longer be perfectly smooth. If you have dinged your needle, then the car may pop, gasp, and sputter, adding to your inabiliry to get the car to run. A scored mixture needle will frustrate you. Replace it. Lang's sell new ones.
Also..... pull your mixture needle out and look at the tip. If you over tightened the needle into the seat when closing the needle to count turns out to set mixture, you will score it causing it to no longer be perfectly smooth. If you have dinged your needle, then the car may pop, gasp, and sputter, adding to your inabiliry to get the car to run. A scored mixture needle will frustrate you. Replace it. Lang's sell new ones.
________________
**FATE**
---------------------------
**FATE**
---------------------------
-
Joe Bell
- Posts: 1205
- Joined: Thu Feb 21, 2019 1:20 pm
- First Name: Joe
- Last Name: Bell
- * REQUIRED* Type and Year of Model Ts owned: 24 Fordor
- Location: Tiffin Ohio
Re: Newly rebuilt 1927 Touring, coils quit buzzing after trying to start
The car does not need to be pulled it has been run in at my place, I see a ground wire on the generator, better remove that since power is going into it from the other side, the ground wire is there only to short the generator if power is not supplied to it. Crank it by hand and listen for every coil to buzz take the coil box cover off to verify, if all four are not buzzing then it is in the timer or the coil box. Hope this helps! Joe
-
John kuehn
- Posts: 4681
- Joined: Sun Jan 06, 2019 8:00 pm
- First Name: John
- Last Name: Kuehn
- * REQUIRED* Type and Year of Model Ts owned: 19 Roadster, 21 Touring, 24 Coupe
- Location: Texas
Re: Newly rebuilt 1927 Touring, coils quit buzzing after trying to start
If you haven’t had a T with the original coils REMEMBER when you’re trying to start the original set up the coils DONT buzz all at the same time. When you were rewiring the car did you test it by slowly pulling up the crank and hear I coil only buzzing? If you checked out each coil for ignition that’s what it’s supposed to do.
The reason I wondered about it was in your first post you said tried to start it and all the coils were buzzing. They buzz individually one at a time.
I think you understood that by a later post but if it was wired correctly that’s what it’s supposed to do.
It can be a learning curve when you’re dealing with 100 year old technology and especially with a T!
I live in the country and the first time I started my 1919 Roadster years ango after a rebuild I pushed it to the edge on my back gate and got it started by rolling it down hill! I had the hand brake in neutral and after it got rolling I pushed in the clutch and it engine finally started. I live on a farm and I guess you would call it a Farm start!
The reason I wondered about it was in your first post you said tried to start it and all the coils were buzzing. They buzz individually one at a time.
I think you understood that by a later post but if it was wired correctly that’s what it’s supposed to do.
It can be a learning curve when you’re dealing with 100 year old technology and especially with a T!
I live in the country and the first time I started my 1919 Roadster years ango after a rebuild I pushed it to the edge on my back gate and got it started by rolling it down hill! I had the hand brake in neutral and after it got rolling I pushed in the clutch and it engine finally started. I live on a farm and I guess you would call it a Farm start!
-
Norman Kling
- Posts: 4694
- Joined: Tue Jan 08, 2019 1:39 pm
- First Name: Norman
- Last Name: Kling
- Location: Alpine California
Re: Newly rebuilt 1927 Touring, coils quit buzzing after trying to start
The firing order is 1 2 4 3. This is different from a Model A. The coils should buzz in that order when you crank it over. You can tell whether the ignition system is working by laying the spark plugs on the head and turning over with the crank. Number 1 should spark when the piston reaches the top and just starts down with both valves in the cylinder closed. If you get that one to fire at the right time, the others should fire at each half turn of the crankshaft in the above order. If they do, your ignition system is working.
Norm
Norm
-
RajoRacer
- Posts: 5591
- Joined: Sun Jan 06, 2019 12:18 pm
- First Name: Steve
- Last Name: Tomaso
- * REQUIRED* Type and Year of Model Ts owned: 1914 Touring, 1919 Centerdoor, 1924 TT C-Cab Express, 1925 Racer
- Location: Longbranch, WA
- Board Member Since: 2001
Re: Newly rebuilt 1927 Touring, coils quit buzzing after trying to start
Pretty sure the Model A has the same firing order Norm.
-
Will_Vanderburg
- Posts: 948
- Joined: Sun Jan 06, 2019 3:59 pm
- First Name: William
- Last Name: Vanderburg
- * REQUIRED* Type and Year of Model Ts owned: 2
- Location: Jackson, NJ
Re: Newly rebuilt 1927 Touring, coils quit buzzing after trying to start
Firing order for a Model A is exactly the same.
William L Vanderburg
1925 Touring
1922 Center Door Sedan
1925 Touring
1922 Center Door Sedan
-
Norman Kling
- Posts: 4694
- Joined: Tue Jan 08, 2019 1:39 pm
- First Name: Norman
- Last Name: Kling
- Location: Alpine California
Re: Newly rebuilt 1927 Touring, coils quit buzzing after trying to start
If my old memory is still intact, the Model A firing order is 1 3 4 2.
Norm
Norm
-
RajoRacer
- Posts: 5591
- Joined: Sun Jan 06, 2019 12:18 pm
- First Name: Steve
- Last Name: Tomaso
- * REQUIRED* Type and Year of Model Ts owned: 1914 Touring, 1919 Centerdoor, 1924 TT C-Cab Express, 1925 Racer
- Location: Longbranch, WA
- Board Member Since: 2001
Re: Newly rebuilt 1927 Touring, coils quit buzzing after trying to start
Check again Norm - memory is the second thing to go !
-
Moxie26
- Posts: 2063
- Joined: Sun Jan 06, 2019 8:20 pm
- First Name: Robert
- Last Name: Jablonski
- * REQUIRED* Type and Year of Model Ts owned: 1926 Runabout
- Location: New Jersey
- MTFCA Life Member: YES
- Board Member Since: 1999
Re: Newly rebuilt 1927 Touring, coils quit buzzing after trying to start
Bruce ... Any progress on ignition fix. ????
-
bmklawt
Topic author - Posts: 235
- Joined: Sun Jan 13, 2019 8:13 pm
- First Name: Bruce
- Last Name: Klawiter
- * REQUIRED* Type and Year of Model Ts owned: 1927 Touring
- Location: Holland MI
Re: Newly rebuilt 1927 Touring, coils quit buzzing after trying to start
I timed the roller style timer with the timer gauge and found this to be way off, the No 1.coil would buzz when the No 1. piston was 1/4 to 1/2 down from TDC.
The carburetor was leaking sometimes, I suspect because I was leaving the choke on for to long while cranking, I rebuilt the carburetor when I originally bought this but thought I check it out anyway, evidently I never drilled out the plugs to clean the passages so I'm doing that now.
I'm leaving for a two week vacation so wont be able finish until I get back.
I'll update when I get back
Fun factoid, the drill sizes used to clean the passages on a Schebler DLYX-3 carburetor on my 1929 John Deere D are the same sizes I needed for the Holley NH carburetor.
The carburetor was leaking sometimes, I suspect because I was leaving the choke on for to long while cranking, I rebuilt the carburetor when I originally bought this but thought I check it out anyway, evidently I never drilled out the plugs to clean the passages so I'm doing that now.
I'm leaving for a two week vacation so wont be able finish until I get back.
I'll update when I get back
Fun factoid, the drill sizes used to clean the passages on a Schebler DLYX-3 carburetor on my 1929 John Deere D are the same sizes I needed for the Holley NH carburetor.
-
Moxie26
- Posts: 2063
- Joined: Sun Jan 06, 2019 8:20 pm
- First Name: Robert
- Last Name: Jablonski
- * REQUIRED* Type and Year of Model Ts owned: 1926 Runabout
- Location: New Jersey
- MTFCA Life Member: YES
- Board Member Since: 1999
Re: Newly rebuilt 1927 Touring, coils quit buzzing after trying to start
Be safe and enjoy your vacation see you later
-
bmklawt
Topic author - Posts: 235
- Joined: Sun Jan 13, 2019 8:13 pm
- First Name: Bruce
- Last Name: Klawiter
- * REQUIRED* Type and Year of Model Ts owned: 1927 Touring
- Location: Holland MI
Re: Newly rebuilt 1927 Touring, coils quit buzzing after trying to start
I rebuilt the carb, drilled out the plugs and cleaned the passages this time, check all the plugs, new Champion X, for spark and one seemed to be hit or miss so I replaced it, bought a new Anderson timer, originally tried with a used roller timer, bought the Anderson because I have never run a Model T with coils and wanted to make sure the old timer wasn't the problem.
When I first tried to start the car two weeks ago I set the roller timer with the gauge and found that to be way off, after installing the Anderson timer I timed it with the instruction below and then tweaked it to fire when the number one cylinder was about 1/16" down from TDC, the spark lever arm was a little loose on the spark rod so I drove out he little pin, but some Loctite 660 one the spark rod reinstalled the spark lever arm, tapped the hole the pin would normally go into, to a 4-40 thread and installed a 1/2" long 4-40 set screw, that locked it solid on the shaft, emptied the gas tank and put in fresh gas.
Turned the carb knob 1-1/4 turns and cranked the engine about 3 revolutions with choke on, key off, then turned choke off, key on and it started right up, don't know for sure what one of the things I did was the key to get it started I suspect getting the timer timed right but she runs now.
Thanks to everyone for your help.
When I first tried to start the car two weeks ago I set the roller timer with the gauge and found that to be way off, after installing the Anderson timer I timed it with the instruction below and then tweaked it to fire when the number one cylinder was about 1/16" down from TDC, the spark lever arm was a little loose on the spark rod so I drove out he little pin, but some Loctite 660 one the spark rod reinstalled the spark lever arm, tapped the hole the pin would normally go into, to a 4-40 thread and installed a 1/2" long 4-40 set screw, that locked it solid on the shaft, emptied the gas tank and put in fresh gas.
Turned the carb knob 1-1/4 turns and cranked the engine about 3 revolutions with choke on, key off, then turned choke off, key on and it started right up, don't know for sure what one of the things I did was the key to get it started I suspect getting the timer timed right but she runs now.
Thanks to everyone for your help.
- Attachments
-
- How to Time a Model T.pdf
- (36.07 KiB) Downloaded 85 times
-
Jerry VanOoteghem
- Posts: 4464
- Joined: Sun Jan 06, 2019 4:06 pm
- First Name: Jerry
- Last Name: Van
- Location: S.E. Michigan
Re: Newly rebuilt 1927 Touring, coils quit buzzing after trying to start
Awesome! Thanks for the update!
-
Scott_Conger
- Posts: 6792
- Joined: Sun Jan 06, 2019 11:18 am
- First Name: Scott
- Last Name: Conger
- * REQUIRED* Type and Year of Model Ts owned: 1919
- Location: not near anywhere, WY
- Board Member Since: 2005
Re: Newly rebuilt 1927 Touring, coils quit buzzing after trying to start
...excellent!
now that you're on coils, welcome to the full-immersion version of the hobby!
now that you're on coils, welcome to the full-immersion version of the hobby!
Scott Conger
Tyranny under the guise of law is still Tyranny
NH Full Flow Float Valves™
Obsolete carburetor parts manufactured
Tyranny under the guise of law is still Tyranny
NH Full Flow Float Valves™
Obsolete carburetor parts manufactured