True Fire question
Forum rules
If you need help logging in, or have question about how something works, use the Support forum located here Support Forum
Complete set of Forum Rules Forum Rules
If you need help logging in, or have question about how something works, use the Support forum located here Support Forum
Complete set of Forum Rules Forum Rules
-
TWrenn
Topic author - Posts: 3743
- Joined: Sun Jan 06, 2019 10:53 am
- First Name: Tim
- Last Name: Wrenn
- * REQUIRED* Type and Year of Model Ts owned: '13 Touring, '26 "Overlap" Fordor
- Location: Ohio
- Board Member Since: 2019
True Fire question
My Torpedo came with TrueFire. For the most part I like it, having had it come with my former '20 runabout also. But the last coupla trips out, suddenly the engine just like starts to go PFFFT so to speak..losing power as tho ready to totally shut down. Thinking its some weird transmission "slip" I push pedal to neutral but 2 days ago it still almost died, and before I could try anything else it "picked it back up" and ran fine. I'm starting to wonder if maybe the TF is the culprit or heaven forbid elsewhere where I'll never find it until it ends up on the side of the road dead! And yes I still gotta go thru all the connections next, I just haven't had time as indicated in the post on July club activities! Thankfully in a couple hours I have my 13 to drive on a tour with club guys which runs like a Swiss watch!
Has anyone else with TF experienced a similar issue? Thanks
Has anyone else with TF experienced a similar issue? Thanks
-
Quickm007
- Posts: 1202
- Joined: Mon Jan 07, 2019 10:58 am
- First Name: Mario
- Last Name: Brossard
- * REQUIRED* Type and Year of Model Ts owned: 1911 Touring and 1914 speedster
- Location: Quebec City Canada
- Board Member Since: 1999
Re: True Fire question
Hi, I would say remove True Fire, all guys I know have issue with it. Come with real coils and good timer. After, all be good. One month ago, I made the all change for a friend and all good after removed TrueFire and come back with real coils and original timer. But I would say, one of my car run with I-timer and run really good with it. You may also try the E timer if you don't have a good magneto and poor coils, I heard a lot nice comments about it either. Hope these tips help.
Super Mario Bross
1911 Touring
1914 Speedster
1911 Touring
1914 Speedster
-
J1MGOLDEN
- Posts: 1323
- Joined: Sun Jan 06, 2019 5:39 pm
- First Name: James
- Last Name: Golden
- * REQUIRED* Type and Year of Model Ts owned: 1926 Model T Roadster
- Location: Bowie, MD
Re: True Fire question
While I have installed several TreuFire systems for club members, one has been still running great for 8 years.
The secret to success is to have a good battery and a good set of 0 Gauge (AKA 1/0 Gauge) battery cables.
The heart of the TrueFire is a 12 Volt Double Coil that was used in Ford cars for several years.
There is a Voltage Doubler circuit in the TrueFire box to make the required 12 volts, but if you are using a weak 6 Volt battery, your doubled voltage will be about 10.5 to 11 Volts and that will make the engine hard to start or not start at all.
If your generator is not really charging the battery, your TrueFire will slowly die or become intermittent while driving your Model T.
A quick test is to get a voltmeter with a needle and not a digital type, place one wire on the starter terminal and the other wire on a bare spot on the engine, then have someone press and hold the starter button down, until you get a meter reading.
If that meter reading is not at least 11.5, your engine will not be quick to start.
A fully charged battery will measure 6.4 volts for this test and let the TrueFire give good sparks.
The secret to success is to have a good battery and a good set of 0 Gauge (AKA 1/0 Gauge) battery cables.
The heart of the TrueFire is a 12 Volt Double Coil that was used in Ford cars for several years.
There is a Voltage Doubler circuit in the TrueFire box to make the required 12 volts, but if you are using a weak 6 Volt battery, your doubled voltage will be about 10.5 to 11 Volts and that will make the engine hard to start or not start at all.
If your generator is not really charging the battery, your TrueFire will slowly die or become intermittent while driving your Model T.
A quick test is to get a voltmeter with a needle and not a digital type, place one wire on the starter terminal and the other wire on a bare spot on the engine, then have someone press and hold the starter button down, until you get a meter reading.
If that meter reading is not at least 11.5, your engine will not be quick to start.
A fully charged battery will measure 6.4 volts for this test and let the TrueFire give good sparks.
-
Les Schubert
- Posts: 1364
- Joined: Thu Jan 10, 2019 5:47 pm
- First Name: Les
- Last Name: Schubert
- * REQUIRED* Type and Year of Model Ts owned: 27 roadster 13 touring
- Location: Calgary
Re: True Fire question
I’ve been running a Trufire in my 13 for more than 20 years. I charge a 12 volt motorcycle battery from the mag.
As with any ignition, good connections are important.
As with any ignition, good connections are important.
-
CudaMan
- Posts: 2549
- Joined: Fri Jan 04, 2019 4:17 pm
- First Name: Mark
- Last Name: Strange
- * REQUIRED* Type and Year of Model Ts owned: 1924 Cut Off Touring (now a pickup)
- Location: Hillsboro, MO
- Board Member Since: 2013
Re: True Fire question
My '24 came to me in 2013 missing its magneto and running a Truefire, it has given me good service ever since.
Check your ignition switch. A few times my '24 with a Truefire would occasionally shut off without warning. I could coast to the side of the road, turn the key off, then back on, and the car would fire right up.
I disassembled and cleaned my switch contacts and haven't had any issues since.
Check your ignition switch. A few times my '24 with a Truefire would occasionally shut off without warning. I could coast to the side of the road, turn the key off, then back on, and the car would fire right up.
I disassembled and cleaned my switch contacts and haven't had any issues since.
Mark Strange
Hillsboro, MO
1924 Cut-off Touring (now a pickup)
Hillsboro, MO
1924 Cut-off Touring (now a pickup)
-
frontyboy
- Posts: 498
- Joined: Tue Jul 23, 2019 3:16 pm
- First Name: dick
- Last Name: dock
- * REQUIRED* Type and Year of Model Ts owned: T sprint cars
- Location: locchoy wa
Re: True Fire question
I've run Trufires for a number of years and on many different t's.
The most common failure is the actual rotor fails. Over time the rotor gets overheated and the plastic melts and the pressed in magnet either wobbles around or can get loose and cause a misfire.
There is a great and easy fix. Walt Berdan a poster here makes and sells new rotors with a hi temp material. I have used the new rotor and have not had any issues.
The truefire systems provide a much hotter spark and more even spark. The T engines start quicker and run smoother.
just sayin'
frontyboy
The most common failure is the actual rotor fails. Over time the rotor gets overheated and the plastic melts and the pressed in magnet either wobbles around or can get loose and cause a misfire.
There is a great and easy fix. Walt Berdan a poster here makes and sells new rotors with a hi temp material. I have used the new rotor and have not had any issues.
The truefire systems provide a much hotter spark and more even spark. The T engines start quicker and run smoother.
just sayin'
frontyboy
-
Allan
- Posts: 7283
- Joined: Sun Jan 06, 2019 7:21 pm
- First Name: Allan
- Last Name: Bennett
- * REQUIRED* Type and Year of Model Ts owned: 1912 van, 1917 shooting brake, 1929 roadster buckboard, 1924 tourer, 1925 barn find buckboard, 1925 D &F wide body roadster, 1927LHD Tudor sedan.
- Location: Gawler, Australia
Re: True Fire question
I was an early adopter of the Truefire system. Ed Bittner custom made one to suit the 1912 Heinze coilbox for my 1912 van. Apart from drenching rain one day, it has never missed a beat. I love it.
Allan from down under.
Allan from down under.
-
J1MGOLDEN
- Posts: 1323
- Joined: Sun Jan 06, 2019 5:39 pm
- First Name: James
- Last Name: Golden
- * REQUIRED* Type and Year of Model Ts owned: 1926 Model T Roadster
- Location: Bowie, MD
Re: True Fire question
Ed sold several of those custom fit early TrueFire boxes.
I have one or two hat were given to me by upset owners.
The real problem I have found is that a replacement switching transistor for the timer module has not been found or identified yet.
I have one or two hat were given to me by upset owners.
The real problem I have found is that a replacement switching transistor for the timer module has not been found or identified yet.
-
Luke
- Posts: 617
- Joined: Fri Dec 13, 2019 1:04 am
- First Name: Luke
- Last Name: P
- * REQUIRED* Type and Year of Model Ts owned: 1926
- Location: New Zealand
Re: True Fire question
Jim,
Do you know what the existing transistor is? If not are you able to identify if it's a FET or bipolar (and if the latter, whether NPN or PNP)?
Luke.
-
TRDxB2
- Posts: 6583
- Joined: Tue Jan 08, 2019 4:56 pm
- First Name: Frank
- Last Name: Brandi
- * REQUIRED* Type and Year of Model Ts owned: Speedsters (1919 w 1926 upgrades), 1926 (Ricardo Head)
- Location: Moline IL
- Board Member Since: 2018
Re: True Fire question
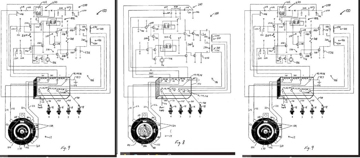
Found these for patent application no reference to the numbers assigned to he component
The past is a great place and I don't want to erase it or to regret it, but I don't want to be its prisoner either.
Mick Jagger
Mick Jagger