Do I Need A Battery Cut-Off?
Forum rules
If you need help logging in, or have question about how something works, use the Support forum located here Support Forum
Complete set of Forum Rules Forum Rules
If you need help logging in, or have question about how something works, use the Support forum located here Support Forum
Complete set of Forum Rules Forum Rules
-
CatGuy
Topic author - Posts: 341
- Joined: Wed Apr 06, 2022 9:50 am
- First Name: Scott
- Last Name: Hunt
- * REQUIRED* Type and Year of Model Ts owned: '26 Runabout
- Location: Knoxville, IA
Do I Need A Battery Cut-Off?
Do I need a battery shut-off on my car? When I got my '28 A 4 years ago it came with one. The car was restored around 10 years ago and the wiring is good. One day I did leave the switch 'on' and it ran the battery down. My fault. There is a draw somewhere that needs fixing, then. Out of all the many old cars I've owned, this is the only one that has a shut-off. I've never considered it before. My '55 Chevy truck has the original wiring in it and no shut off. On my car I just unhook one of the cables when I'm not using it. So, does everyone here use a shut-off? When the cars were new they didn't have one, so what changed?
-
Humblej
- Posts: 2060
- Joined: Sun Jan 06, 2019 12:23 pm
- First Name: Jeff
- Last Name: Humble
- * REQUIRED* Type and Year of Model Ts owned: 1926 Canadian coupe, 1924 TT C-cab, 1924 runabout
- Location: Charlevoix, Mi
- Board Member Since: 2006
Re: Do I Need A Battery Cut-Off?
I have a 1/2" wrench that I use as a battery cut off.
-
AndyClary
- Posts: 902
- Joined: Sun Jan 06, 2019 11:15 am
- First Name: Andrew
- Last Name: Clary
- * REQUIRED* Type and Year of Model Ts owned: 1914 Runabout 1926 Coupe. Mercury Speedster #1249
- Location: Usa
Re: Do I Need A Battery Cut-Off?
I have a battery cutoff for all the usual reasons. One happy by product is the ability to let kids sit in the car knowing they can step on the starter button and nothing happens. Kids get in the car almost every time we’re out.
Andy.
Andy.
-
mtntee20
- Posts: 705
- Joined: Sun Jan 06, 2019 2:51 pm
- First Name: Terry & Sharon
- Last Name: Miller
- * REQUIRED* Type and Year of Model Ts owned: 1920 Center Door, 1920 TTWood cab Farm Truck with cable dump grain bed, 1920 TT C-Cab with express bed, 1927 Wood body Dairy Delivery truck
- Location: Westminster, CO
- Board Member Since: 2017
Re: Do I Need A Battery Cut-Off?
I have battery cut offs on both our TT and Delivery.
1. Protects the battery from any random power drain.
2, Protects from poor insulation causing a fire when no one is around.
3. Very few people think of this one. Theft prevention. While it is well known, in this community, a thief must know how to drive a T before he steals one, a hidden battery cut out will make a theft "take too long" and thus be a deterrent.
You can go cheap: Harbor Freight ( which I am using with pleasure) all the way to the best: Caterpillar, bullet proof, dust proof, water proof, fuel proof, and will cost more than your T, or it will feel like it.
A cut off with a removable "key" is a blessing and curse. Blessing: NO ONE can turn it on without the key. Curse: NO ONE can turn it on without the key......INCLUDING YOU. If you choose the "key" type, keep a spare key handy, just in case. Most "keys" lock in when ON, but may fall out when OFF.
1. Protects the battery from any random power drain.
2, Protects from poor insulation causing a fire when no one is around.
3. Very few people think of this one. Theft prevention. While it is well known, in this community, a thief must know how to drive a T before he steals one, a hidden battery cut out will make a theft "take too long" and thus be a deterrent.
You can go cheap: Harbor Freight ( which I am using with pleasure) all the way to the best: Caterpillar, bullet proof, dust proof, water proof, fuel proof, and will cost more than your T, or it will feel like it.
A cut off with a removable "key" is a blessing and curse. Blessing: NO ONE can turn it on without the key. Curse: NO ONE can turn it on without the key......INCLUDING YOU. If you choose the "key" type, keep a spare key handy, just in case. Most "keys" lock in when ON, but may fall out when OFF.
-
TXGOAT2
- Posts: 8381
- Joined: Sun Feb 14, 2021 10:08 pm
- First Name: Pat
- Last Name: McNallen
- * REQUIRED* Type and Year of Model Ts owned: 1926-7 roadster
- Location: Graham, Texas
- Board Member Since: 2021
Re: Do I Need A Battery Cut-Off?
It's a good idea for the several reasons listed above. Putting a fuse in the battery feed wire is also a good idea, with or without a switch.
-
TXGOAT2
- Posts: 8381
- Joined: Sun Feb 14, 2021 10:08 pm
- First Name: Pat
- Last Name: McNallen
- * REQUIRED* Type and Year of Model Ts owned: 1926-7 roadster
- Location: Graham, Texas
- Board Member Since: 2021
Re: Do I Need A Battery Cut-Off?
It is possible for a person to inadvertently start a T by stepping on the starter button. If the car is in "high", it could move away under its own power.
-
Professor Fate
- Posts: 773
- Joined: Tue Jan 08, 2019 12:39 am
- First Name: Dan
- Last Name: S
- * REQUIRED* Type and Year of Model Ts owned: '23 and '26
- Location: Taxachusetts
- Board Member Since: 2015
Re: Do I Need A Battery Cut-Off?
Remote shutoff switch and solenoid. Shutoff switch from Lang's. 6v
1948 ford pickup starter relay.
1948 ford pickup starter relay.
________________
**FATE**
---------------------------
**FATE**
---------------------------
-
Original Smith
- Posts: 3901
- Joined: Tue Jan 08, 2019 10:43 am
- First Name: Larry
- Last Name: Smith
- * REQUIRED* Type and Year of Model Ts owned: 13 Touring, 13 Roadster, 17 Coupelet, 25 Roadster P/U
- Location: Lomita, California
- MTFCA Life Member: YES
Re: Do I Need A Battery Cut-Off?
Do what you wish. I've never had a battery cut off, and don't need one either!
-
speedytinc
- Posts: 5110
- Joined: Fri Feb 12, 2021 12:24 pm
- First Name: john
- Last Name: karvaly
- * REQUIRED* Type and Year of Model Ts owned: 14/15 wide track roadster. 23 touring, 27 roadster pickup, 20ish rajo touring
- Location: orange, ca
- Board Member Since: 2020
Re: Do I Need A Battery Cut-Off?
Are currently available battery cutoff switches really good enough to carry the high amp loads of a 6V system?
What size are the terminal studs? 3/8"?
A fellow member has burned out/melted a few. Are there cheap/lite weight units to avoid?
Are there preferred styles? Is the Langs unit adequate & reliable?
What size are the terminal studs? 3/8"?
A fellow member has burned out/melted a few. Are there cheap/lite weight units to avoid?
Are there preferred styles? Is the Langs unit adequate & reliable?
-
mtntee20
- Posts: 705
- Joined: Sun Jan 06, 2019 2:51 pm
- First Name: Terry & Sharon
- Last Name: Miller
- * REQUIRED* Type and Year of Model Ts owned: 1920 Center Door, 1920 TTWood cab Farm Truck with cable dump grain bed, 1920 TT C-Cab with express bed, 1927 Wood body Dairy Delivery truck
- Location: Westminster, CO
- Board Member Since: 2017
Re: Do I Need A Battery Cut-Off?
John, I can vouch for the Harbor Freight switches. I've used mine on 6volt systems for a couple of years now and have had NO problems with either one.
I am unable to find an amperage spec. on the Harbor Freight unit, but similar units are rated at 300 amps.
NOTE TO ALL: DO NOT BUY OR USE THE BATTERY POST TYPE SWITCHES. I have extensive experience with both types. They both break or corrode and become useless quickly. NOT WORTH THE MONEY.
Good Luck
I am unable to find an amperage spec. on the Harbor Freight unit, but similar units are rated at 300 amps.
NOTE TO ALL: DO NOT BUY OR USE THE BATTERY POST TYPE SWITCHES. I have extensive experience with both types. They both break or corrode and become useless quickly. NOT WORTH THE MONEY.
Good Luck
Last edited by mtntee20 on Fri Oct 03, 2025 3:49 pm, edited 1 time in total.
-
speedytinc
- Posts: 5110
- Joined: Fri Feb 12, 2021 12:24 pm
- First Name: john
- Last Name: karvaly
- * REQUIRED* Type and Year of Model Ts owned: 14/15 wide track roadster. 23 touring, 27 roadster pickup, 20ish rajo touring
- Location: orange, ca
- Board Member Since: 2020
Re: Do I Need A Battery Cut-Off?
Thanks. I looked em up. Quite inexpensive.
-
Professor Fate
- Posts: 773
- Joined: Tue Jan 08, 2019 12:39 am
- First Name: Dan
- Last Name: S
- * REQUIRED* Type and Year of Model Ts owned: '23 and '26
- Location: Taxachusetts
- Board Member Since: 2015
Re: Do I Need A Battery Cut-Off?
I've had this switch in my car for 3 years. Hearty and reliable. Hasn't let me down.Just get crafty as to where you want to hide it.[/size]
________________
**FATE**
---------------------------
**FATE**
---------------------------
-
Jim Eubanks
- Posts: 221
- Joined: Mon Jan 07, 2019 6:04 pm
- First Name: Jim
- Last Name: Eubanks
- * REQUIRED* Type and Year of Model Ts owned: 1926 touring, 1927 cpe
- Location: Powell, TN
Re: Do I Need A Battery Cut-Off?
I have the above switch on all my cars for safety an insurance from easy theft.
-
JBog
- Posts: 298
- Joined: Mon Jan 21, 2019 1:42 pm
- First Name: Jason
- Last Name: Bogstie
- * REQUIRED* Type and Year of Model Ts owned: 1919 Touring
- Location: Cheyenne, WY
- Board Member Since: 2019
- Contact:
Re: Do I Need A Battery Cut-Off?
I have a fuse at the terminal block that I use as a battery cutoff in addition to general safety. I might add I’ve popped that fuse several times so I am glad I have it.
-
Charlie B in N.J.
- Posts: 782
- Joined: Mon Jan 07, 2019 7:40 am
- First Name: CHARLIE
- Last Name: BRANCA
- * REQUIRED* Type and Year of Model Ts owned: "27 Tudor / "23 Touring
- Location: Brick N.J.
- Board Member Since: 2010
Re: Do I Need A Battery Cut-Off?
You want cheap? Find the problem and fix it. Starter car? Very likely it’s the gen. Cutoff relay. There’s like 7 circuits in the T. Not hard to isolate the problem and keep the $ in that piece of dead cow in your back pocket.
Forget everything you thought you knew.
-
ewdysar
- Posts: 373
- Joined: Wed Jan 09, 2019 6:48 pm
- First Name: Eric
- Last Name: D
- * REQUIRED* Type and Year of Model Ts owned: 1914 Touring, 1915 Speedster #32, 1916 Touring, 1927 Runabout
- Location: Greater Portland area
Re: Do I Need A Battery Cut-Off?
My '27 Runabout came with a battery post cutoff switch, that was probably installed in the '90s. I've had the car 5 years and the switch is still perfectly functional and is not broken or corroded. Getting to the knob through the battery access panel at the front of the trunk is fairly inconvenient, but there is nothing inherently bad in the design or construction of the switch itself. Your milage may vary.mtntee20 wrote: ↑Fri Oct 03, 2025 3:36 pmJohn, I can vouch for the Harbor Freight switches. I've used mine on 6volt systems for a couple of years now and have had NO problems with either one.
I am unable to find an amperage spec. on the Harbor Freight unit, but similar units are rated at 300 amps.
NOTE TO ALL: DO NOT BUY OR USE THE BATTERY POST TYPE SWITCHES. I have extensive experience with both types. They both break or corrode and become useless quickly. NOT WORTH THE MONEY.
Good Luck
Keep crankin',
Eric
-
big2bird
- Posts: 719
- Joined: Mon Sep 14, 2020 10:57 pm
- First Name: Jeffrey
- Last Name: Hausey
- * REQUIRED* Type and Year of Model Ts owned: Early 23 Touring
- Location: Anaheim, Ca.
- Board Member Since: 2020
Re: Do I Need A Battery Cut-Off?
If you need anything automotive electrical, try Del City.
-
Professor Fate
- Posts: 773
- Joined: Tue Jan 08, 2019 12:39 am
- First Name: Dan
- Last Name: S
- * REQUIRED* Type and Year of Model Ts owned: '23 and '26
- Location: Taxachusetts
- Board Member Since: 2015
Re: Do I Need A Battery Cut-Off?
use this and hope it doesn't back off or vibrate loose while engine is running.... no ground makes your generator produce "The magic smoke...." use the one i posted from LANG'S and put it within reach of the driver, so you can shut power down quickly and safely without having to pull over, get out, and access the battery....
Use this one!
Use this one!
________________
**FATE**
---------------------------
**FATE**
---------------------------
-
Steve Jelf
- Posts: 7392
- Joined: Fri Jan 04, 2019 9:37 pm
- First Name: Steve
- Last Name: Jelf
- * REQUIRED* Type and Year of Model Ts owned: 1923 touring and a few projects
- Location: Parkerfield, Kansas
- Board Member Since: 2007
- Contact:
Re: Do I Need A Battery Cut-Off?
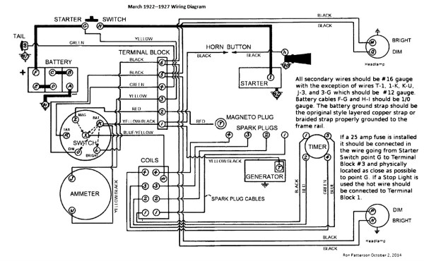
Obviously, some like it and some don't. I'll leave it to the rest of you to sort out the pros and cons. If you decide in favor, here's some guidance.
[/size]
[/size]
The inevitable often happens.
1915 Runabout
1923 Touring
1915 Runabout
1923 Touring
-
Professor Fate
- Posts: 773
- Joined: Tue Jan 08, 2019 12:39 am
- First Name: Dan
- Last Name: S
- * REQUIRED* Type and Year of Model Ts owned: '23 and '26
- Location: Taxachusetts
- Board Member Since: 2015
Re: Do I Need A Battery Cut-Off?
This depicts what I use. But I use the switch to cut all power to the battery. The battery remains grounded whether switch on or off.
________________
**FATE**
---------------------------
**FATE**
---------------------------
-
JohnH
- Posts: 377
- Joined: Sun Jan 06, 2019 6:57 pm
- First Name: John
- Last Name: Hunter
- * REQUIRED* Type and Year of Model Ts owned: 1926 Geelong Tourer
- Location: Blue Mountains, Australia
- Board Member Since: 2002
- Contact:
Re: Do I Need A Battery Cut-Off?
The main reason I have one is in case the insulation in the starter switch fails. Since it's mounted on the chassis rail, it would be a perfect short circuit should that happen. A fuse protects the rest of the wiring. I use the much disliked 'green knob' type of switch, and have to say it's been quite reliable over the past 23 years. I did have to scrape of some molten plastic a while back when the contact became poor. I'll replace it with a knife type switch if it becomes problematic.
I don't yet have a switch on my WW2 Jeep, but should have since the setup is the same. In that instance, the anti-theft measure is of more importance.
I don't yet have a switch on my WW2 Jeep, but should have since the setup is the same. In that instance, the anti-theft measure is of more importance.
-
speedytinc
- Posts: 5110
- Joined: Fri Feb 12, 2021 12:24 pm
- First Name: john
- Last Name: karvaly
- * REQUIRED* Type and Year of Model Ts owned: 14/15 wide track roadster. 23 touring, 27 roadster pickup, 20ish rajo touring
- Location: orange, ca
- Board Member Since: 2020
Re: Do I Need A Battery Cut-Off?
I do not run a battery cutoff switch.
I dont/wouldnt worry about the starter switch unless you are not using an original switch per original. Seen the repops fail @ a high rate.
My area of concern(by experience) is the positive cable crossing the factory battery mounting bracket.
I have addressed this area with an extra piece of rubber heater hose over cable over the bracket.
I have seen failures with the "green" disconnect switch.
Most cutoff switches look to light for a hi draw 6v system. Have not seen anything I like that mounts on the battery post.
5/16" connections seem to wimpy.
I did see a remote switch today. 3/8 studs. But its remote.
Adding 2 more connections with their possible voltage losses doesnt feel right either.
Plus there is the location, mounting & quick access issues.
These are my issues. I do like the idea(for safety) to be able to kill the battery quickly.
I am open to discussion.
I dont/wouldnt worry about the starter switch unless you are not using an original switch per original. Seen the repops fail @ a high rate.
My area of concern(by experience) is the positive cable crossing the factory battery mounting bracket.
I have addressed this area with an extra piece of rubber heater hose over cable over the bracket.
I have seen failures with the "green" disconnect switch.
Most cutoff switches look to light for a hi draw 6v system. Have not seen anything I like that mounts on the battery post.
5/16" connections seem to wimpy.
I did see a remote switch today. 3/8 studs. But its remote.
Adding 2 more connections with their possible voltage losses doesnt feel right either.
Plus there is the location, mounting & quick access issues.
These are my issues. I do like the idea(for safety) to be able to kill the battery quickly.
I am open to discussion.
-
AndyClary
- Posts: 902
- Joined: Sun Jan 06, 2019 11:15 am
- First Name: Andrew
- Last Name: Clary
- * REQUIRED* Type and Year of Model Ts owned: 1914 Runabout 1926 Coupe. Mercury Speedster #1249
- Location: Usa
Re: Do I Need A Battery Cut-Off?
The quality of the shut off is important as some people have mentioned. If you use a switch buy a good one. I would not recommend anything from harbor freight.
Andy
Andy
-
Professor Fate
- Posts: 773
- Joined: Tue Jan 08, 2019 12:39 am
- First Name: Dan
- Last Name: S
- * REQUIRED* Type and Year of Model Ts owned: '23 and '26
- Location: Taxachusetts
- Board Member Since: 2015
Re: Do I Need A Battery Cut-Off?
The harbor freight stuff is not even close to the quality switch LANG'S sells. Choose wisely....
________________
**FATE**
---------------------------
**FATE**
---------------------------
-
TXGOAT2
- Posts: 8381
- Joined: Sun Feb 14, 2021 10:08 pm
- First Name: Pat
- Last Name: McNallen
- * REQUIRED* Type and Year of Model Ts owned: 1926-7 roadster
- Location: Graham, Texas
- Board Member Since: 2021
Re: Do I Need A Battery Cut-Off?
A good switch will give reliable service. A keyed switch is good security, and a fuse in the feed wire is good insurance.
A relay setup will help prevent some starter troubles by assuring a positive connection and assure long life for your stock starter switch. Your car; your choice. If I had young children around a Model T, I'd seriously consider a disconnect switch.
A relay setup will help prevent some starter troubles by assuring a positive connection and assure long life for your stock starter switch. Your car; your choice. If I had young children around a Model T, I'd seriously consider a disconnect switch.