Just Got My First T, Need Some Advice

Discuss all things Model T related.
Forum rules
If you need help logging in, or have question about how something works, use the Support forum located here Support Forum
Complete set of Forum Rules Forum Rules
User avatar

Topic author
Its_Always_T_Time
Posts: 129
Joined: Tue May 19, 2020 5:25 pm
First Name: Brendan
Last Name: Patterson
* REQUIRED* Type and Year of Model Ts owned: 1922 Touring
Location: City Island, Bronx, NY
Board Member Since: 2020

Just Got My First T, Need Some Advice

Post by Its_Always_T_Time » Sat Jul 18, 2020 1:17 pm

So I just got my first T a couple days ago (very excited!), and I’ve been tinkering with her ever since. I sent in $40 to MTFCA for my membership, and I sent out an email to join my local club. Anyways, I took the battery out to trickle charge it, and when I went to put it back in I realized the previous owners had it set up for positive ground (the positive lead off the battery went to a cable that bolted into the frame). I ran out of time to hook things back up as the cable clamps were seized in the wrong size and I had to cut things short and go to work. I’m guessing a new battery is in order. The car didn’t like running at idle on magneto with the battery reversed, I haven’t tried running it yet with the battery hooked up negative ground which is what it should be. I’ll post an update in this topic tomorrow when I have time to hook up the battery correctly and try to run off magneto.

So I guess my question would be, do you think the battery being reversed would cause any damage to the magneto/magnets? Would it make a difference hooked up properly running on magneto at idle?

Also, where could I find some gits oil caps for the suspension, my T is missing a few gits oil caps on the suspension.

Thanks for any help in advance 🔧🤗
The Little Ford Will Ramble Right Along!
22 Touring

User avatar

Squirrel
Posts: 140
Joined: Sat May 30, 2020 9:54 pm
First Name: Jim
Last Name: Forbes
* REQUIRED* Type and Year of Model Ts owned: 1927 Coupe
Location: Sierra Vista AZ
Board Member Since: 2020

Re: Just Got My First T, Need Some Advice

Post by Squirrel » Sat Jul 18, 2020 1:21 pm

There are several Model T parts suppliers, who will have things like the caps. You might find that that will be the least of your worries, once you get into the car some more... :)

The magneto and battery systems are completely separate, so you won't have any issues with the magneto because of the battery connection being backwards. It will have it's own set of problems


Jerry VanOoteghem
Posts: 4477
Joined: Sun Jan 06, 2019 4:06 pm
First Name: Jerry
Last Name: Van
Location: S.E. Michigan

Re: Just Got My First T, Need Some Advice

Post by Jerry VanOoteghem » Sat Jul 18, 2020 1:23 pm

When running on the magneto it makes no difference at all how the battery is hooked up, or even if there's no battery at all. (Don't do that though because it will burn up your generator). The mag & the battery are two totally separate power sources. Do NOT, in any way, mingle the two together or it will fry your magneto and/or kill your magnets! I don't think you'll need a new battery due to its previous hook-up. Just charge it, put it in the right way and see how things go.


mgarrett
Posts: 93
Joined: Mon Jan 07, 2019 8:30 am
First Name: Mike
Last Name: Garrett
* REQUIRED* Type and Year of Model Ts owned: 1927 Speedster, 1924 Touring
Location: Corsicana, Texas

Re: Just Got My First T, Need Some Advice

Post by mgarrett » Sat Jul 18, 2020 1:28 pm

Brendan,
Congrats on your first T. You will have a lot of fun both doing repairs and driving - to me, they both are equally enjoyable. Your best bet for anything Model T is to check out Lang's Old Car Parts, and Snyder's Model T & Model A parts. They have proven to be the best source for quality parts, excellent product knowledge, friendly staff, and fast shipping. This is a great forum with lots of experience at the ready to chime in with answers to your questions...and answers to questions you didn't ask! :lol: :lol:

User avatar

Topic author
Its_Always_T_Time
Posts: 129
Joined: Tue May 19, 2020 5:25 pm
First Name: Brendan
Last Name: Patterson
* REQUIRED* Type and Year of Model Ts owned: 1922 Touring
Location: City Island, Bronx, NY
Board Member Since: 2020

Re: Just Got My First T, Need Some Advice

Post by Its_Always_T_Time » Sat Jul 18, 2020 1:31 pm

Ok, I’ll hook up the battery correctly and see what happens. I’m worried the magneto might need to be replaced which is an engine out job. In the meantime I got a magneto output tester and coil/plug tester from Lang’s and when they arrive I’ll post the results. Thanks guys! 🔧🤗
The Little Ford Will Ramble Right Along!
22 Touring

User avatar

Steve Jelf
Posts: 7411
Joined: Fri Jan 04, 2019 9:37 pm
First Name: Steve
Last Name: Jelf
* REQUIRED* Type and Year of Model Ts owned: 1923 touring and a few projects
Location: Parkerfield, Kansas
Board Member Since: 2007
Contact:

Re: Just Got My First T, Need Some Advice

Post by Steve Jelf » Sat Jul 18, 2020 1:57 pm

I got a magneto output tester and coil/plug tester...
I'll be interested to learn whether 500TEST actually tests plugs under compression. I believe that's the only valid way to do it.
The inevitable often happens.
1915 Runabout
1923 Touring

User avatar

Oldav8tor
Posts: 2329
Joined: Sun Jan 06, 2019 11:39 am
First Name: Tim
Last Name: Juhl
* REQUIRED* Type and Year of Model Ts owned: 1917 Touring
Location: Thumb of Michigan
Board Member Since: 2018

Re: Just Got My First T, Need Some Advice

Post by Oldav8tor » Sat Jul 18, 2020 1:59 pm

Brendan, welcome to the hobby. You're in for quite a ride in more ways than one :D What Jerry said about avoiding any contact between the magneto and the battery is really good advice. You can easily demagnitize the magnets, rendering your magneto useless. If you think your magneto is weak, there are ways to regenerate the magnets without removing the engine from the car.

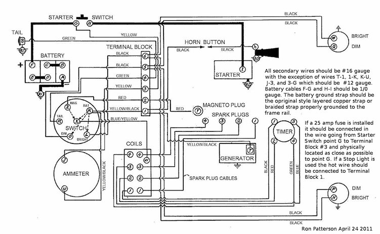
You didn't give any details about your Model T (year, body style, etc.) which is always helpful when you're asking for advice. You also didn't mention whether you had a 6 or 12 volt battery. I've attached an electrical schematic that should provide some insights. You will note that the battery has a negative ground.

As to the gits... I'm not a purist and my goal has been to produce a safe touring car, not a show piece. I replaced the oil cups with grease zerks to allow for more efficient lubrication (at least in my view.) You can even buy grease cups that have a zerk hidden inside or you can modify them to accept zerks yourself.

This forum is a wonderful source of information. Most topics have been discussed many times before. If you pose your questions to google you will find that it will bring up threads from both the current and previous forums. After you've done your research don't hesitate to ask your questions.
Wiring_4.jpg
1917 Touring
1946 Aeronca Champ
1952 Willys M38a1 Jeep (sold 2023)
1953 Ford Jubilee Tractor


nicklm
Posts: 65
Joined: Mon Jan 21, 2019 6:22 pm
First Name: Nick
Last Name: Miller
* REQUIRED* Type and Year of Model Ts owned: 1926 touring
Location: NRedington Bch, FL

Re: Just Got My First T, Need Some Advice

Post by nicklm » Sat Jul 18, 2020 2:46 pm

Brendan,
Welcome to the club. You will get great entertainment from all of the things T related. Great advise above from all who want to help. Your T may have been wired by an A owner and the polarity of the FORD batteries over the years have changed a few times. Reversing the battery MAY require the meter on the dash to be reversed too to read positive when charging. Before you wire in the new battery, check to see if you have a "cut out" at the generator. You may have a "regulator". Someone here can advise if you will damage the regulator by the change in polarity.

If you can find a member of the local club that is knowledgeable, rely on their experience. Most clubs will be more than willing to help. They may even have a meet or get together at your cars location. It takes only a T and an ice cream parlor close by to attract T owners.

Good luck,
Nick


Bud Delong
Posts: 469
Joined: Tue Feb 26, 2019 9:09 pm
First Name: Kenneth
Last Name: DeLong
* REQUIRED* Type and Year of Model Ts owned: 1914 touring,1915 roadster
Location: Wheeler, MI

Re: Just Got My First T, Need Some Advice

Post by Bud Delong » Sat Jul 18, 2020 2:54 pm

:D I don"t think i read what year T it is?? Bud.

User avatar

Topic author
Its_Always_T_Time
Posts: 129
Joined: Tue May 19, 2020 5:25 pm
First Name: Brendan
Last Name: Patterson
* REQUIRED* Type and Year of Model Ts owned: 1922 Touring
Location: City Island, Bronx, NY
Board Member Since: 2020

Re: Just Got My First T, Need Some Advice

Post by Its_Always_T_Time » Sat Jul 18, 2020 3:26 pm

Sorry guys, it’s a 23 Touring car made in late 1922. 6 volt battery. I’m a young guy (early 20’s) and I’m just so excited to have my dream car! I want to get her running as well as I can and treat her right! The ammeter is reading correctly, it was reading the opposite of what it should since the battery was hooked up backwards.

I’ll look for a regulator or cut-out before I hook up the battery the right way, but all the wires on my car seem original save for the battery cables. They look REALLY old, I’m guessing there isn’t a regulator or cut out but I’ll look anyways.

oldav8tor, I just wanted the gits oil caps so no dirt or rocks get inside the tiny holes where they should be.
The Little Ford Will Ramble Right Along!
22 Touring

User avatar

Topic author
Its_Always_T_Time
Posts: 129
Joined: Tue May 19, 2020 5:25 pm
First Name: Brendan
Last Name: Patterson
* REQUIRED* Type and Year of Model Ts owned: 1922 Touring
Location: City Island, Bronx, NY
Board Member Since: 2020

Re: Just Got My First T, Need Some Advice

Post by Its_Always_T_Time » Sat Jul 18, 2020 5:25 pm

I found this site selling gits caps, what kind of threads do the caps use on the T?

https://www.gitsmfg.com/catalog/oil-hole-covers/
The Little Ford Will Ramble Right Along!
22 Touring


DHort
Posts: 2969
Joined: Sun Jan 06, 2019 1:30 pm
First Name: Dave
Last Name: Hjortnaes
* REQUIRED* Type and Year of Model Ts owned: 24 Speedster, 20 touring
Location: Men Falls, WI

Re: Just Got My First T, Need Some Advice

Post by DHort » Sat Jul 18, 2020 5:35 pm

Brendan

I would go to www.texastparts.com and on left go to free downloads. There you will find an excellent wiring diagram. Use it along with the one that Tim posted. It will help.

Since you say the wiring is original, I would recommend you purchase all new wiring. You may have to buy from different vendors to get all the sets. Do not order online. Speak to someone and then you will know what is available and what is on backorder. You might have to ask here on the forum if you cannot find the set you need. Do not forget to include a fuse.

I use the oil caps with the zerk inside. Makes life easier and looks authentic. Your call. Do not forget there are 2 on the driveshaft.

Do not ask about oil. You will get 20 different answers.

Never hesitate to ask questions here. We will all help you.

Most important. Make sure the car is safe and HAVE FUN.

User avatar

Topic author
Its_Always_T_Time
Posts: 129
Joined: Tue May 19, 2020 5:25 pm
First Name: Brendan
Last Name: Patterson
* REQUIRED* Type and Year of Model Ts owned: 1922 Touring
Location: City Island, Bronx, NY
Board Member Since: 2020

Re: Just Got My First T, Need Some Advice

Post by Its_Always_T_Time » Sat Jul 18, 2020 5:58 pm

I got a wiring diagram and a complete wiring kit from Lang’s, it arrived today!

And yup, there are two grease cups on the driveshaft! I got a big tub of grease from Lang’s (also arrived today!) and I’m going to take the old grease out of the cups and put in fresh grease then push in as much as I can then repack them! Can’t wait to get my T registered with vintage plates and road legal! For oil I’m using Pennzoil 5W-30 Multi-Viscosity Detergent Oil. I didn’t get a fuse kit, guess that’ll be another order to Lang’s! I have my grandpa’s class ABC dry chemical Fire extinguisher from his ‘41 Continental (recharged) and I’m going to mount it on the running board for easy access in case of a fire! My grandpa was a huge car guy and I think he’d like that. 🔧🤗
The Little Ford Will Ramble Right Along!
22 Touring


John kuehn
Posts: 4689
Joined: Sun Jan 06, 2019 8:00 pm
First Name: John
Last Name: Kuehn
* REQUIRED* Type and Year of Model Ts owned: 19 Roadster, 21 Touring, 24 Coupe
Location: Texas

Re: Just Got My First T, Need Some Advice

Post by John kuehn » Sat Jul 18, 2020 6:31 pm

Welcome to the world of Model T’s !
You mentioned your car is a 23 Touring made in late 22. If that’s the correct engine that came with the car it’s a low cowl 23 T in that time frame. A little later the bodies were changed again to the high cowl or high radiator style as some call it. The low cowl cars were from 17 thru very early 23 like yours could be. Pictures will help to identify it for sure.
It wouldn’t hurt to request a new catalog from Snyder’s, Lang’s, and others.
They have a LOT of good information about specs. and parts you may need. Also get the Ford service manual for T’s. Read and study it!

If the wiring looks old and maybe brittle that’s the first thing to replace on your car. Battery cables included. Next would make sure the coil box is in good shape along with the coils.
Good luck!

User avatar

Topic author
Its_Always_T_Time
Posts: 129
Joined: Tue May 19, 2020 5:25 pm
First Name: Brendan
Last Name: Patterson
* REQUIRED* Type and Year of Model Ts owned: 1922 Touring
Location: City Island, Bronx, NY
Board Member Since: 2020

Re: Just Got My First T, Need Some Advice

Post by Its_Always_T_Time » Sat Jul 18, 2020 6:41 pm

I ordered a catalog from Lang’s, the previous owner showed me his and it is invaluable for its exploded view of things! I also ordered a service manual and owners manual, as well as every MTFCA book about the T (axle book electrical book etc.). As for coils, my car came with 4 in the box and 1 spare in the under seat trunk, I got a coil/plug tester from Lang’s, and I’ll test them to see if they are working properly, it should be here next week.

Attached is a picture of the car. Engine #6,484,060
Attachments
0B6A602A-3086-4D82-8B55-C75FE3BBF1CA.jpeg
The Little Ford Will Ramble Right Along!
22 Touring


George Hand
Posts: 312
Joined: Sun Jan 06, 2019 12:02 pm
First Name: George
Last Name: Hand
* REQUIRED* Type and Year of Model Ts owned: 1912 open express, 1920 touring, 1926 tudor-lisenced and insured, 1921tt project 1922 fendered chassis, 192x tt dootle bug 192xengine w/winch projects
Location: Preble NY

Re: Just Got My First T, Need Some Advice

Post by George Hand » Sat Jul 18, 2020 6:44 pm

Brendan, Welcome to the wonderful world of the Model T, oil just make sure it will drip out the top test cock. coolant mixed at 50/50 or stronger has less heat convection than pure water, for me I run water with about a quart or two of anti freeze (as antirust) & make sure to drain before cold weather if you do. The fuse is a very good idea but remember if it blows you may harm a working generator unless you have a Fun Projects voltage regulator (not likely you do, they are currently not available ). Make sure you retard the spark before starting, this can be a hard habit to acquire, make sure to advance the spark after starting. Each T is a little different, you will need to be one with the car, after awhile you will adapt to the best positions for the spark & throttle. 30" tires need about 55 pounds of air, but if someone has converted to 21" wheels & tires they only are inflated to 35psi. Have fun.

User avatar

Topic author
Its_Always_T_Time
Posts: 129
Joined: Tue May 19, 2020 5:25 pm
First Name: Brendan
Last Name: Patterson
* REQUIRED* Type and Year of Model Ts owned: 1922 Touring
Location: City Island, Bronx, NY
Board Member Since: 2020

Re: Just Got My First T, Need Some Advice

Post by Its_Always_T_Time » Sat Jul 18, 2020 6:53 pm

I’ve made sure oil is up to the top petcock, it drips out when opened. I just have pure water in the cooling system just covering the radiator coils as of right now but once the weather starts turning I’ll drain some and add antifreeze. I’m still pretty bad at driving the T and stalled it going up a slight hill trying to switch into second (probably should’ve stayed in first). That was fun, I stalled it in front of a restaurant with 50 people waiting outside and I jumped out and crank started it since the battery was too weak to use the starter and they all cheered when I got her running after the 3rd crank! I’ll inspect the tires and see what air pressure they have in them and what it should be, I haven’t paid any attention to them yet honestly as I’ve been focusing on the electrical system and the backwards battery. 🔧🤗
The Little Ford Will Ramble Right Along!
22 Touring

User avatar

Oldav8tor
Posts: 2329
Joined: Sun Jan 06, 2019 11:39 am
First Name: Tim
Last Name: Juhl
* REQUIRED* Type and Year of Model Ts owned: 1917 Touring
Location: Thumb of Michigan
Board Member Since: 2018

Re: Just Got My First T, Need Some Advice

Post by Oldav8tor » Sat Jul 18, 2020 8:54 pm

Being in a northern clime you should seriously consider running a 50/50 antifreeze mix. Be sure to use "conventional" green, coolant designed for older cars. It protects against corrosion and removes any chance of freeze cracks in the block. They make an additive called "wetter water" which is supposed to help the cooling efficiency but I've never needed it. My motometer shows that my car runs cool, even on 90 degree days but then I have a new, flat tube radiator. I see you don't have a water pump which in the opinion of many is a good thing. As far as levels are concerned, if you overfill it'll come out the drain and seek it's own level. Just to the top of the core should be fine.

More important than the brand or weight of oil is the frequency of oil changes. Ford said every 1000 miles, far less than what is recommended today but remember you have no filter. Speaking of filters, they make a oil screen that fits under the transmission cover. If you don't have one I would recommend you get one. I clean mine about every 500 miles and before any big tour.

There is so much to learn and that is part of the fun.... we have it so easy with today's modern cars compared with what our ancestors had to deal with. As others have said, don't be afraid to ask questions. Also, if you pose questions to google it'll search both the current and previous forums.
1917 Touring
1946 Aeronca Champ
1952 Willys M38a1 Jeep (sold 2023)
1953 Ford Jubilee Tractor


Jerry VanOoteghem
Posts: 4477
Joined: Sun Jan 06, 2019 4:06 pm
First Name: Jerry
Last Name: Van
Location: S.E. Michigan

Re: Just Got My First T, Need Some Advice

Post by Jerry VanOoteghem » Sat Jul 18, 2020 8:56 pm

Its_Always_T_Time wrote:
Sat Jul 18, 2020 6:53 pm
I’ve made sure oil is up to the top petcock, it drips out when opened. I just have pure water in the cooling system just covering the radiator coils as of right now but once the weather starts turning I’ll drain some and add antifreeze. I’m still pretty bad at driving the T and stalled it going up a slight hill trying to switch into second (probably should’ve stayed in first). That was fun, I stalled it in front of a restaurant with 50 people waiting outside and I jumped out and crank started it since the battery was too weak to use the starter and they all cheered when I got her running after the 3rd crank! I’ll inspect the tires and see what air pressure they have in them and what it should be, I haven’t paid any attention to them yet honestly as I’ve been focusing on the electrical system and the backwards battery. 🔧🤗
Oil: Be sure oil either streams out of the petcock or drips continuously. You could drain all the oil out of a T and still get 3 or 4 drips of oil out of the petcock. Those 3 or 4 drops being what remains in the petcock body itself.

Coolant: Use antifreeze to prevent engine block corrosion. It's not just for freeze protection. Besides, it's many a T owner that got caught with an early freeze and regretted it!

Coolant level: Just covering the tubes is not enough. Fill to at least the level of the "Ford" logo on the radiator shell. If extra runs out the overflow tube it's no big deal.

Tires: 50 - 60 PSI

A very nice looking Touring!!!

User avatar

Topic author
Its_Always_T_Time
Posts: 129
Joined: Tue May 19, 2020 5:25 pm
First Name: Brendan
Last Name: Patterson
* REQUIRED* Type and Year of Model Ts owned: 1922 Touring
Location: City Island, Bronx, NY
Board Member Since: 2020

Re: Just Got My First T, Need Some Advice

Post by Its_Always_T_Time » Sat Jul 18, 2020 9:16 pm

I’m going to drain the water and switch to green anti-corrosion antifreeze, and I’ll fully open the top petcock and see how much oil drains out. I’m going to look to see if my car has an oil screen (I’ll look for a piece of steel sandwiched between two gaskets on the cover, or I’ll just open it since I plan on adjusting the brake band anyways). If there is no oil screen then it looks like I’ll have to make another order to Lang’s for one with a magnet and two gaskets! 🔧🤗
The Little Ford Will Ramble Right Along!
22 Touring


Norman Kling
Posts: 4694
Joined: Tue Jan 08, 2019 1:39 pm
First Name: Norman
Last Name: Kling
Location: Alpine California

Re: Just Got My First T, Need Some Advice

Post by Norman Kling » Sat Jul 18, 2020 9:19 pm

That car looks like a 23. It has a slant windshield and one man top. The change came somewhere toward the end of the year 1922. I have seen cars with a straight windshield called a 23 and some with a slant windshield called a 22. The year model was introduced in the fall for next year, but sometimes the cars were dated from the date forst sold so you will find 22's which were first sold in 23, and 23's which were first sold in the fall of 22.
Concerning the battery. You can install the battery with a negative ground but be sure the generator puts out a positive charge. Sometimes the polarity of the generator can be reversed, and a Model A cutout will still work on a reversed polarity generator and battery. Also you might need to reverse the leads on the ammeter.
Concerning the magneto. First check the output of the magneto. It should have at least 6volts AC at idle with the voltage increasing with engine speed. Also check the coils. Some coils will run OK on battery but not so well on magneto. You might also try a different setting of the spark lever. Sometimes if the coils are not in correct adjustment, you could have a flat spot. If you slightly retard or advance the lever it will smooth out. With all that said, I would first check the timer and the coils and even the spark plugs before you go into the engine to fix the magneto. You might find it will work fine if everything is in good condition. If not, you can run on battery until you are ready to pull the engine for other reasons and fix everything at one time.
Your car looks very good.
Norm

User avatar

Topic author
Its_Always_T_Time
Posts: 129
Joined: Tue May 19, 2020 5:25 pm
First Name: Brendan
Last Name: Patterson
* REQUIRED* Type and Year of Model Ts owned: 1922 Touring
Location: City Island, Bronx, NY
Board Member Since: 2020

Re: Just Got My First T, Need Some Advice

Post by Its_Always_T_Time » Sat Jul 18, 2020 9:26 pm

I have a Magneto tester and coil/plug tester coming from Lang’s next week, I’ll test the magneto output, coils, and plugs and post the results when I get them!

If there are dead spots in the timing while on magneto I guess I should send my coils boxes to Ron and have him send me rebuilt ones?

If the timer isn’t working properly, which new one would you recommend?
As for testing the generator, I guess any old multimeter set for 6V will tell me whether the polarity is reversed? 🔧🤗
The Little Ford Will Ramble Right Along!
22 Touring


DHort
Posts: 2969
Joined: Sun Jan 06, 2019 1:30 pm
First Name: Dave
Last Name: Hjortnaes
* REQUIRED* Type and Year of Model Ts owned: 24 Speedster, 20 touring
Location: Men Falls, WI

Re: Just Got My First T, Need Some Advice

Post by DHort » Sat Jul 18, 2020 10:35 pm

That is one nice car.

You can get a fuse holder and fuses at the local auto store, OReilly, Autozone, etc.

User avatar

Mark Nunn
Posts: 1289
Joined: Mon Jan 07, 2019 8:01 am
First Name: Mark
Last Name: Nunn
* REQUIRED* Type and Year of Model Ts owned: 1926 Runabout
Location: Bennington, NE
Board Member Since: 2017

Re: Just Got My First T, Need Some Advice

Post by Mark Nunn » Sat Jul 18, 2020 10:53 pm

Brendon, that is a beautiful Model T. There is no better place than here to ask any questions about Model T''s . Ask away and you'll receive more answers than you need. That's a good thing.

User avatar

Steve Jelf
Posts: 7411
Joined: Fri Jan 04, 2019 9:37 pm
First Name: Steve
Last Name: Jelf
* REQUIRED* Type and Year of Model Ts owned: 1923 touring and a few projects
Location: Parkerfield, Kansas
Board Member Since: 2007
Contact:

Re: Just Got My First T, Need Some Advice

Post by Steve Jelf » Sat Jul 18, 2020 11:05 pm

If the timer isn’t working properly, which new one would you recommend?

I've always run original New Day timers and have had no trouble with them. For many years the reproduction New Days were widely condemned as poorly made, but I've read that the current reproductions are very good.
The inevitable often happens.
1915 Runabout
1923 Touring

User avatar

Topic author
Its_Always_T_Time
Posts: 129
Joined: Tue May 19, 2020 5:25 pm
First Name: Brendan
Last Name: Patterson
* REQUIRED* Type and Year of Model Ts owned: 1922 Touring
Location: City Island, Bronx, NY
Board Member Since: 2020

Re: Just Got My First T, Need Some Advice

Post by Its_Always_T_Time » Sat Jul 18, 2020 11:18 pm

Nice! How would I test if a timer is working correctly? Remove it, dismantle it, check for excessive scoring or wear? I got the club book on the cars electrical system, I have to read it as it just arrived this morning and I’ve been at work all day. 🔧🤗

Edit: Read a little of the MTFCA Electrical System Book, it clears things up a bit more.
The Little Ford Will Ramble Right Along!
22 Touring

User avatar

DLodge
Posts: 612
Joined: Sat Jan 05, 2019 8:14 pm
First Name: Dick
Last Name: Lodge
* REQUIRED* Type and Year of Model Ts owned: 1924 Touring
Location: St. Louis MO
Board Member Since: 1999

Re: Just Got My First T, Need Some Advice

Post by DLodge » Sun Jul 19, 2020 8:35 am

Oldav8tor wrote:
Sat Jul 18, 2020 8:54 pm
... I see you don't have a water pump which in the opinion of many is a good thing.
Tim, with respect, that sentence is ambiguous. It could be read to mean that not having a water pump is a good thing, or that a water pump is a good thing. Having hung around this forum for years, I am going to assume you meant the first. :D


John kuehn
Posts: 4689
Joined: Sun Jan 06, 2019 8:00 pm
First Name: John
Last Name: Kuehn
* REQUIRED* Type and Year of Model Ts owned: 19 Roadster, 21 Touring, 24 Coupe
Location: Texas

Re: Just Got My First T, Need Some Advice

Post by John kuehn » Sun Jul 19, 2020 9:10 am

When you have followed the forum for a while you will see that folks will have different opinions about which is best or not about things about T’s.
As far as timers are concerned the New Days are what I use in my T’s. A lot of T owners use and like them and the best and simple to use. Roller timers were originally used in the T and a lot of people use them.
They are both reproduced again and well made in my opinion

When you asked about testing what I would do is to get your car running and then go from there. If it’s not running smooth it could be misfiring or dead coil, short somewhere in the wiring, timer, carburetor adjustment, bad plug or etc, etc.

Once you get it running then check each of the above and go from there. You don’t need a lot of test equipment to figure out the basics. But again people have there own ways to go about it.
Last edited by John kuehn on Sun Jul 19, 2020 9:20 am, edited 1 time in total.


Norman Kling
Posts: 4694
Joined: Tue Jan 08, 2019 1:39 pm
First Name: Norman
Last Name: Kling
Location: Alpine California

Re: Just Got My First T, Need Some Advice

Post by Norman Kling » Sun Jul 19, 2020 9:14 am

The Ford did not come with a water pump and if the cooling system is working as it should, you don't need a water pump. Sometimes if a car is overheating, the owner would buy an accessory water pump to try to improve the cooling. They tend to leak and sometimes will drain the cooling system. A water pump can also prevent the engine from warming up on a cold day. My first T had a water pump on it when I bought it and I remember taking a tour in winter into the mountaine (Here in Southern California it is often dry and free of ice and snow in the mountains in winter). The weather was probably in high 30's or low 40's and we stopped to take a break. Others were standing in front of their radiators to keep warm. Mine was cold. Later on another tour the pump got stuck and the pulley spun on the pump and turned a groove in the shaft where the set screw had been tightened. Fortunately the impeller was in a position which allowed water to go through, so I continued on the tour. I removed the pump and installed the original type water intake, and find that I don't need a pump even in coldest weather.
Returning to the subject of magnetos. There are what I refer to as "nodes". The magneto produces a wave of energy. So as the engine turns, the current will reach a peak and then reverse direction and peak in the opposite direction. That is called "Alternating Current". So it reaches the peak current and then collapses. Then peaks in the opposite direction. Anyway when running on magneto, your spark will come as the current builds up toward the peak. If you adjust the spark lever just right, the timer will make contact just before the current reaches the peak and you will get a strong spark as it peaks. When running on battery, you have direct current and it is always the same. So the spark will come right after the timer makes contact. Consequently, the timing advances or retards smoothly as you move the lever on battery. When you have a good magneto you do get a stronger spark and it will actually even self advance as as the engine picks up. So the T tends to have more power running on a good magneto with properly tuned coils.
After all I have said in explanation of how things work. The coils should be adjusted to spark when the current reaches 1.5 amps. If less than that, you will have a weak spark, and if higher than that, you might not reach high enough current before the magneto wave collapses and consequently you will not idle on magneto, or might run rough at idle because one or more coils will not spark.
If Ron Patterson is reading this, he might have a laugh! Anyway, if I am wrong, Ron, please set things straight!
Norm
Norm


Original Smith
Posts: 3951
Joined: Tue Jan 08, 2019 10:43 am
First Name: Larry
Last Name: Smith
* REQUIRED* Type and Year of Model Ts owned: 13 Touring, 13 Roadster, 17 Coupelet, 25 Roadster P/U
Location: Lomita, California
MTFCA Life Member: YES

Re: Just Got My First T, Need Some Advice

Post by Original Smith » Sun Jul 19, 2020 9:47 am

Don't believe everything you read on this forum! Obtain the Ford Service book. Lang's should have a copy. It will show you the correct position of the oilers you need. They are not threaded either.


Original Smith
Posts: 3951
Joined: Tue Jan 08, 2019 10:43 am
First Name: Larry
Last Name: Smith
* REQUIRED* Type and Year of Model Ts owned: 13 Touring, 13 Roadster, 17 Coupelet, 25 Roadster P/U
Location: Lomita, California
MTFCA Life Member: YES

Re: Just Got My First T, Need Some Advice

Post by Original Smith » Sun Jul 19, 2020 10:31 am

I noted you bought new wiring looms. If your car has the originals, be sure to save the Ford tags. I restored a '25 a few years back, and was so discusted with the repro looms, I had new ones made using the Ford tags. The switch looms came in two lengths, short and long. Yours uses the short one. Unless things have changed, you may have gotten the long one. Also, note the top on your car was made for a 1925, not a 1923! No big deal, but I thought you would like to know.

User avatar

Topic author
Its_Always_T_Time
Posts: 129
Joined: Tue May 19, 2020 5:25 pm
First Name: Brendan
Last Name: Patterson
* REQUIRED* Type and Year of Model Ts owned: 1922 Touring
Location: City Island, Bronx, NY
Board Member Since: 2020

Re: Just Got My First T, Need Some Advice

Post by Its_Always_T_Time » Sun Jul 19, 2020 11:58 am

Ok, so I hooked up the battery the right way (negative ground), but the coils only buzzed briefly on the first two attempts to start her with the starter and now they don’t buzz at all, even though the battery has power. The carb is flooded since the fuel shut off on the bottom of the tank is seized and busted partially off (guess a new fuel tank bulb is in order, but in the meantime I ordered the carb shut off from Lang’s so this won’t happen anymore). I couldn’t get her to even pop since the coils won’t buzz and she’s flooded but again I’m limited by time and must go to work so that’s where this story ends for today sadly.
The Little Ford Will Ramble Right Along!
22 Touring


John Codman
Posts: 1532
Joined: Mon Jan 07, 2019 10:27 am
First Name: John
Last Name: Codman
* REQUIRED* Type and Year of Model Ts owned: 1927 Youring
Location: Naples, FL 34120

Re: Just Got My First T, Need Some Advice

Post by John Codman » Sun Jul 19, 2020 12:44 pm

The coils don't always buzz - it depends on the position of the rollers in the timer if that's what you are using. As to a Magneto tester - the best test is how well it runs on magneto. If it runs well you (obviously) don't have any magneto issues. My '27 runs better on the magneto then on the battery. As was mentioned earlier, you will eventually find just the combination of throttle, spark, and mixture to obtain the quickest starts. my T will not start with the spark fully retarded. It likes about three notches of "advance" which is in line with a Ron Patterson post here a year or so back. At three notches of "advance", assuming that everything is set properly - the spark is still slightly retarded but the piston will fire earlier in the downward stroke. This means the the compression pressure will be higher then it would be with the spark fully retarded.
Lastly, If your car still has the original or correct round-tube radiator, you will have more cooling issues then with a modern, flat-tube unit. If you are planning to show the car you probably want to stay with the round tube unit, but if you want cooling-system trouble-free driving, put a flat-tube radiator into your budget; you won't regret it. My '27 went from a guaranteed overheat in 15-20 minutes, to not overheating in 95-degree Florida summah. The flat-tube radiator was the best money that I have spent on the T.

User avatar

Oldav8tor
Posts: 2329
Joined: Sun Jan 06, 2019 11:39 am
First Name: Tim
Last Name: Juhl
* REQUIRED* Type and Year of Model Ts owned: 1917 Touring
Location: Thumb of Michigan
Board Member Since: 2018

Re: Just Got My First T, Need Some Advice

Post by Oldav8tor » Sun Jul 19, 2020 12:52 pm

Responding to Dick's comment:
Tim, with respect, that sentence is ambiguous. It could be read to mean that not having a water pump is a good thing, or that a water pump is a good thing. Having hung around this forum for years, I am going to assume you meant the first.
As a retired schoolteacher I am both chastised and embarrassed to have written in so sloppy a manner. What I meant to say was that many, including myself, consider water pumps to be unnecessary if the cooling system is in good shape. Indeed, if a water pump fails it can interfere with the cooling system's operation. If your radiator is in good condition then there should be no need for a water pump. If you decide a water pump is necessary, Texas T Parts sells a modern pump with sealed bearings which is superior to the century-old pumps otherwise available.
1917 Touring
1946 Aeronca Champ
1952 Willys M38a1 Jeep (sold 2023)
1953 Ford Jubilee Tractor

User avatar

Topic author
Its_Always_T_Time
Posts: 129
Joined: Tue May 19, 2020 5:25 pm
First Name: Brendan
Last Name: Patterson
* REQUIRED* Type and Year of Model Ts owned: 1922 Touring
Location: City Island, Bronx, NY
Board Member Since: 2020

Re: Just Got My First T, Need Some Advice

Post by Its_Always_T_Time » Sun Jul 19, 2020 1:38 pm

The flat tube radiator will certainly be something I’ll be buying once I have her mechanical and electrical issues sorted! I have to install a fuel shut off valve in front of the carb since my fuel shut off under the tank is broken open and flooded the carb since the tank is full (probably going to siphon out the tank the drain the remnants to do that). The coils sound extremely weak even with a fully charged 6 volt battery so I think they’re bad but I’m not sure until I get them in the tester.
The Little Ford Will Ramble Right Along!
22 Touring


Jerry VanOoteghem
Posts: 4477
Joined: Sun Jan 06, 2019 4:06 pm
First Name: Jerry
Last Name: Van
Location: S.E. Michigan

Re: Just Got My First T, Need Some Advice

Post by Jerry VanOoteghem » Sun Jul 19, 2020 2:28 pm

Its_Always_T_Time wrote:
Sun Jul 19, 2020 1:38 pm
The flat tube radiator will certainly be something I’ll be buying once I have her mechanical and electrical issues sorted! I have to install a fuel shut off valve in front of the carb since my fuel shut off under the tank is broken open and flooded the carb since the tank is full (probably going to siphon out the tank the drain the remnants to do that). The coils sound extremely weak even with a fully charged 6 volt battery so I think they’re bad but I’m not sure until I get them in the tester.

Don't get too far ahead of yourself. See how the current radiator performs before shelling out dollars for a new, flat tube variety. My '25 Touring has its original, 95 year old, round tube radiator and it cools just fine in all weather.

As for your carb flooding... Yes, you should have working fuel shut off valve on the sediment bowl, and one near the carb is even better. HOWEVER, this is not meant to prevent the flooding you speak of, since I assume what you refer to as "flooding", is having gas streaming out of the carburetor when the engine is not running. That is a problem with the carburetor float valve, internal to the carb itself, and needs to be addressed.

Maybe it's been mentioned or suggested already, but you REALLY need to find a T owner near you to have a look at the car and give you some on-the-spot advice.

User avatar

Topic author
Its_Always_T_Time
Posts: 129
Joined: Tue May 19, 2020 5:25 pm
First Name: Brendan
Last Name: Patterson
* REQUIRED* Type and Year of Model Ts owned: 1922 Touring
Location: City Island, Bronx, NY
Board Member Since: 2020

Re: Just Got My First T, Need Some Advice

Post by Its_Always_T_Time » Sun Jul 19, 2020 3:27 pm

There’s gas dripping slowly from the carb, I’m guessing my float either sank or is stuck down. I’ve already joined MTFCA and sent my local club a message to join!
The Little Ford Will Ramble Right Along!
22 Touring

User avatar

Oldav8tor
Posts: 2329
Joined: Sun Jan 06, 2019 11:39 am
First Name: Tim
Last Name: Juhl
* REQUIRED* Type and Year of Model Ts owned: 1917 Touring
Location: Thumb of Michigan
Board Member Since: 2018

Re: Just Got My First T, Need Some Advice

Post by Oldav8tor » Sun Jul 19, 2020 4:41 pm

Brendan,
Scott Conger makes an excellent float valve for a NH carb <https://mtfca.com/phpBB3/viewtopic.php?f=5&t=14252> You'll want to take the bowl off and check the float condition as well. Nonetheless, a shut-off valve at the carb is always a good idea. If your car is going to sit for awhile it's a good idea to turn the gas off and run the engine until it quits so there is no gas left in the carb to gum things up.

I second Jerry's suggestion to give the car a try before buying a new radiator. The heat this summer will definitely put it to a test. It's easy (but expensive) to just start throwing new parts at a project when a little patience might show that they were unnecessary. It might be a good idea to take the radiator to a good, old-time radiator shop and have them clean and flush it for you.
1917 Touring
1946 Aeronca Champ
1952 Willys M38a1 Jeep (sold 2023)
1953 Ford Jubilee Tractor


John kuehn
Posts: 4689
Joined: Sun Jan 06, 2019 8:00 pm
First Name: John
Last Name: Kuehn
* REQUIRED* Type and Year of Model Ts owned: 19 Roadster, 21 Touring, 24 Coupe
Location: Texas

Re: Just Got My First T, Need Some Advice

Post by John kuehn » Sun Jul 19, 2020 6:14 pm

On that carb drip, slightly tap on the carb and it might stop the drip. That’s an old trick to see if the needle is sticking in it. If it stops dripping you’ve found the issue if not it could be a bowl gasket.

User avatar

Topic author
Its_Always_T_Time
Posts: 129
Joined: Tue May 19, 2020 5:25 pm
First Name: Brendan
Last Name: Patterson
* REQUIRED* Type and Year of Model Ts owned: 1922 Touring
Location: City Island, Bronx, NY
Board Member Since: 2020

Re: Just Got My First T, Need Some Advice

Post by Its_Always_T_Time » Sun Jul 19, 2020 6:59 pm

I got a rebuilt NH carb and I’m going to take my current carb off and completely dismantle it and clean/rebuild it while I use the fresh carb in the car in the meantime.

My T had some water and steam coming out of the radiator cap when I was driving her for around 20 minutes so I’m guessing she doesn’t like the heat of summer or maybe she was overfilled? Either way I’m pumping the brake on the radiator replacement, I’ll stick with what she has for the time being. Worst case scenario she overheats in summer after about 20-30 minutes of driving (I suspect that interval will be longer as I get better managing spark and throttle). I’ll just pull over and let her cool off for 10 minutes. Not like you’ll be getting anywhere fast in a T anyways!
The Little Ford Will Ramble Right Along!
22 Touring


Norman Kling
Posts: 4694
Joined: Tue Jan 08, 2019 1:39 pm
First Name: Norman
Last Name: Kling
Location: Alpine California

Re: Just Got My First T, Need Some Advice

Post by Norman Kling » Sun Jul 19, 2020 7:25 pm

The radiator should be filled to about half way up the top tank when the engine is cold. It will rise as the water heats and expands. If it was overfilled, the water will run out the overflow until it reaches it's level. If the water is filled to the correct level and it still overflows and steams, then you have a problem. The cast iron block and head tend to rust and the rust particles go down into the radiator and plug it up. In that case the radiator and block needs to be cleaned. If the radiator is old and the connection between the fins and the tubes is corroded, you might not get good heat transfer and no matter how much you clean the radiator it will still overheat. In that case you need a new radiator. Other possible causes of overheating are retarded timing or lean fuel mixture.
Norm

User avatar

Topic author
Its_Always_T_Time
Posts: 129
Joined: Tue May 19, 2020 5:25 pm
First Name: Brendan
Last Name: Patterson
* REQUIRED* Type and Year of Model Ts owned: 1922 Touring
Location: City Island, Bronx, NY
Board Member Since: 2020

Re: Just Got My First T, Need Some Advice

Post by Its_Always_T_Time » Sun Jul 19, 2020 8:03 pm

When I get her running again I’ll experiment with the timing and mixture to see if she still overheats in 20-30 minutes. If she does and the connections are corroded then I’m guessing it’s time for a new radiator.
The Little Ford Will Ramble Right Along!
22 Touring


John kuehn
Posts: 4689
Joined: Sun Jan 06, 2019 8:00 pm
First Name: John
Last Name: Kuehn
* REQUIRED* Type and Year of Model Ts owned: 19 Roadster, 21 Touring, 24 Coupe
Location: Texas

Re: Just Got My First T, Need Some Advice

Post by John kuehn » Sun Jul 19, 2020 8:19 pm

I went through 3 radiators, cleaning them up and etc, for my 24 Coupe. The last one I bought was a decent looking original and after a short drive and a boil over I finally spent the money and bought a new Bergs. No more boil over and the car just seems better with a good working radiator.
You may get lucky and have it cleaned up if it’s the old original but it happens few and far between.
Here in Texas a flat tube recore is around 600.00 depending on where you go. New radiators are around 850-900.00 but it’s worth it.
The older experienced shops are where to take you radiator if your want to try to have it cleaned up but be aware you may not be happy if you do. Been there and done that with old radiators.


DHort
Posts: 2969
Joined: Sun Jan 06, 2019 1:30 pm
First Name: Dave
Last Name: Hjortnaes
* REQUIRED* Type and Year of Model Ts owned: 24 Speedster, 20 touring
Location: Men Falls, WI

Re: Just Got My First T, Need Some Advice

Post by DHort » Sun Jul 19, 2020 9:13 pm

Brendan

Can you drain your radiator with the petcock on the bottom? If not, and it drips a little, stick a wire in it to clear it. Like others said earlier, a Model T radiator will find it's own level and might spit and steam until it does that. You can take the cap out when it is hot because it is not pressurized. Just might be a little hot. This is easier to do in the garage, but after a half hour ride let it cool a little. Take the cap off. Shine a flashlight inside to see what the level is. There should be a metal plate on the bottom of the of the upper tank, and you should see fluid covering that plate. Might only be about a half inch to an inch. You can always drop a dowel down to see how deep it is if you want. Just don't lose the dowel. Then you are good.


JRSpada4
Posts: 99
Joined: Sun Jan 20, 2019 12:39 pm
First Name: Jim
Last Name: Spadafore
* REQUIRED* Type and Year of Model Ts owned: 1925 Touring
Location: Fairmont,WV
Board Member Since: 2016

Re: Just Got My First T, Need Some Advice

Post by JRSpada4 » Sun Jul 19, 2020 9:37 pm

There’s a lot of good advice so far from everyone. The only thing I didn’t see addressed was the generator having been hooked up to a positive ground battery. The generator will run either positive or negative ground, but you should make sure it’s polarized to charge with the ground you’re running. Super easy, super fast and no special tools required. IMPORTANT: make certain whether you have a cutout or voltage regulator on the generator first. If you have a VR, or can’t determine what you have, take it off the generator first. A cutout can be left in place. With the battery hooked up to negative ground, take a small jumper wire, 12-14 gauge and short from one terminal of the cutout to the other terminal a couple of times. Only momentarily touch the wire. You will probably get a few sparks. If you’ve taken the VR off, touch the battery wire from the loom to the generator post. This is called “flashing” the generator. It sets up the proper magnetic field in the field coils. A lot of old timers did this on their tractor generators every time they changed the battery. Having done this once, the generator will self-energize and maintain this field just by running.


Allan
Posts: 7292
Joined: Sun Jan 06, 2019 7:21 pm
First Name: Allan
Last Name: Bennett
* REQUIRED* Type and Year of Model Ts owned: 1912 van, 1917 shooting brake, 1929 roadster buckboard, 1924 tourer, 1925 barn find buckboard, 1925 D &F wide body roadster, 1927LHD Tudor sedan.
Location: Gawler, Australia

Re: Just Got My First T, Need Some Advice

Post by Allan » Sun Jul 19, 2020 9:47 pm

Brendan, by now you will have seen how much help you can find here. Most posters are keen to offer that help, but as you go you will learn to filter the responses and take some with a grain of salt.
If you need new battery leads, with a 6 volt system it is essential that the correct heavy leads are used. Modern car leads available from the usual suspects are not up to the task. Others will be able to point you in the right direction for US sources.
I would not use a 5-30 multigrade oil in a T engine, and being somewhat thrifty, would not lay out the extra for synthetic oils. Mostly, I use 20w 40 mineral oil, keeping some on the shelf every time it goes on special at your local parts supplier. Others WILL have different opinoins.

Allan from down under.


Norman Kling
Posts: 4694
Joined: Tue Jan 08, 2019 1:39 pm
First Name: Norman
Last Name: Kling
Location: Alpine California

Re: Just Got My First T, Need Some Advice

Post by Norman Kling » Mon Jul 20, 2020 11:15 am

A voltage regulator or a diode cutout are polarized. That means if they were made to work with negative ground they will cut off the battery from the generator when the generator is not running, however if they were made for a positive ground, they will allow the battery to go through the generator when it is not running. I am not sure with the old relay type winding original type cutout. I would think it would force the points open when the generator is charging. Anyway, if you hook up the battery with negative ground as Henry did, be sure the correct cutout or voltage regulator are used. The Model A had a positive ground, so it is possible the VR used on your car was made for a Model A.
Norm

User avatar

Oldav8tor
Posts: 2329
Joined: Sun Jan 06, 2019 11:39 am
First Name: Tim
Last Name: Juhl
* REQUIRED* Type and Year of Model Ts owned: 1917 Touring
Location: Thumb of Michigan
Board Member Since: 2018

Re: Just Got My First T, Need Some Advice

Post by Oldav8tor » Mon Jul 20, 2020 11:47 am

Allan brought up something I meant to mention. With a 6 volt system you want the cables in the battery to starter circuit to be very heavy to reduce resistance loss - 0 or 00 gauge is common. Some guys even use cables designed for an arc welder. If you use what is available at the autoparts your starter performance will be sub-par.
1917 Touring
1946 Aeronca Champ
1952 Willys M38a1 Jeep (sold 2023)
1953 Ford Jubilee Tractor

User avatar

DanTreace
Posts: 4089
Joined: Sun Jan 06, 2019 10:56 am
First Name: Dan
Last Name: Treace
* REQUIRED* Type and Year of Model Ts owned: '23 cutoff pickup, '27 touring
Location: North Central FL
Board Member Since: 2000
Contact:

Re: Just Got My First T, Need Some Advice

Post by DanTreace » Mon Jul 20, 2020 12:16 pm

Correct on the heavy cables needed for good 6v storage battery function. Besides clean terminals and super clean contact point for the negative ground on the frame, be sure to use proper cables.

Even Ford realized the importance!

Image 5-3-20 at 1.05 PM.jpeg
Image 5-3-20 at 1.05 PM.jpeg (57.54 KiB) Viewed 24468 times
The best way is always the simplest. The attics of the world are cluttered up with complicated failures. Henry Ford
Don’t find fault, find a remedy; anybody can complain. Henry Ford

User avatar

Topic author
Its_Always_T_Time
Posts: 129
Joined: Tue May 19, 2020 5:25 pm
First Name: Brendan
Last Name: Patterson
* REQUIRED* Type and Year of Model Ts owned: 1922 Touring
Location: City Island, Bronx, NY
Board Member Since: 2020

Re: Just Got My First T, Need Some Advice

Post by Its_Always_T_Time » Mon Jul 20, 2020 8:10 pm

So I’ve replaced the battery leads with some heavy marine battery leads, seems to be working just fine, the existing cables to starter are quite stout. The negative contact to the frame is not rusted and appears to be fine. I took out the old grease form the grease cups and repacked them with fresh grease and then threaded a cap or two of fresh grease into each fitting until the caps started becoming hard to thread in. I got some 3 in 1 oil to oil the commutator with but I suspect regular 5W-30 motor oil will work ok.

The engine sounds like it’s missing and I’ll diagnose it tomorrow after work via shorting the plugs with a screwdriver.

My coils are very weak off battery with the engine on or off and are barely producing a visible spark even though they make a buzzing sound, so when I throw them on the coil tester I’ll see what it says. I suspect they might be the cause of my magneto issues at idle. One coil is making a very large white spark, the other don’t appear to be making much of anything.

I ordered an oil screen and magnet with 2 gaskets as my car does not have one, and I imagine it would be a good idea to clean out my oil line as described in the service manual and change my oil while I do that as well to avoid burning out the front of the motor.

All my tire tubes appear to be holding air and I topped them off to 55psi.

I also installed the forward choke lever through the radiator as mine was missing.

I adjusted the low band 1/4 turn as it felt like it was slipping slightly while fully depressed and took her for a spin around the block and it seems better, but it might need a 1/4 turn more.

I just got my first copy of Vintage Ford and I plan on reading it this week between breaks of working on my T while sitting inside her.

I have not flashed the generator yet and am not yet sure if I have a voltage regulator or cutout, I have not tried running the car off of magneto again yet, nor will I attempt to run it off magneto for any length of time until I determine that the generator is functioning properly.

Overall a great day, a few hours working on the T under the shade of my neighbor’s tree in my front yard made me forget the hell of a day I had yesterday. You guys are awesome and I greatly appreciate all the help you have given me so far! Looking forward to making Lizzie tick like a watch! 🔧🤗
The Little Ford Will Ramble Right Along!
22 Touring


Dallas Landers
Posts: 2844
Joined: Sun Jan 06, 2019 12:26 pm
First Name: Dallas
Last Name: Landers
* REQUIRED* Type and Year of Model Ts owned: 26 Rpu, 23 TT, 24 coupe,
Location: N.E. Indiana

Re: Just Got My First T, Need Some Advice

Post by Dallas Landers » Mon Jul 20, 2020 10:24 pm

Good therapy! Sitting in the shade working on a T.

User avatar

Oldav8tor
Posts: 2329
Joined: Sun Jan 06, 2019 11:39 am
First Name: Tim
Last Name: Juhl
* REQUIRED* Type and Year of Model Ts owned: 1917 Touring
Location: Thumb of Michigan
Board Member Since: 2018

Re: Just Got My First T, Need Some Advice

Post by Oldav8tor » Tue Jul 21, 2020 2:38 pm

You didn't mention what kind of timer you have. Some need lube, some don't. When you're turning the cups to add grease, don't forget that the ball around the universal is supposed to be packed full of grease so don't be sparing there. Some will likely squeeze out with use as the seal to the back of the transmission isn't that good.

If you suspect your coils it might be a good idea to send them off to someone who specializes in refurbishing them. Check the listings in your copy of Vintage Ford. It is also a good idea to have an extra coil or two to carry as a spare.

Regarding the generator and running off Magneto.... there is no connection between the two. If you don't think your magneto is putting out it is possible to recharge the magnets on the car...do a google search and you'll find lots of info. A magneto at speed puts out a much higher voltage than your 6 volt battery and doesn't run your battery down. A lot of fellows start on battery and then switch to magneto since magneto output is dependent on engine speed while the battery produces a fixed voltage (unless run down.) The beauty of a magneto is it requires no battery and keeps working as long as the engine is running. That's why they use them in airplanes....you could lose your entire electrical system and still keep flying :-) In my septuagenarian airplane, there was no battery or electrical system for the first 25 years I owned it. I'd start it by hand-propping and it would run along happily as long as there was fuel in the tank. Just like an early Ford ;)
1917 Touring
1946 Aeronca Champ
1952 Willys M38a1 Jeep (sold 2023)
1953 Ford Jubilee Tractor

User avatar

Novice
Posts: 643
Joined: Tue Jan 08, 2019 12:25 pm
First Name: Jim
Last Name: Davis
* REQUIRED* Type and Year of Model Ts owned: 1926 Touring. 1923/26 Open Express. 1920 depot hack
Location: Tomball,Texas
Board Member Since: 2017

FUSE HOLDER LOCATION

Post by Novice » Tue Jul 21, 2020 5:00 pm

Install black in line fuse holder at or near fire wall electrical block. insert in the power wire going from terminal block to the foot switch battery side post. This gives easy access without crawling under the car to check or replace fuse. and a convenient place to disconnect power if You are working on the car. and the chance of a short in the heavy gauge three foot wire going between the terminal block to foot switch are slim and none. some folks don't use fuses since Henry didn't. I didn't either until first night I had the car turned on the headlight's and sparks flew out of the ignition switch could have started a fire but managed to turn switch back to off position and sparks stopped. But it got my attention! some use a fuse block and fuse several circuits others fuse everything with ten fuses like the modern cars do but I don't think that is needed the one fuse will protect in most situations. be sure electrical block screws are tight but not too tight are You will strip them out. If loose terminal will can get hot and fry wire end and discolor terminal lug. Don't fix it if it aint broke and then one item at a time so You don;t wind up with several alligators biting Your BUTT at the same time.

My 2 cents worth maybe less.
Attachments
Fuse 2 Model T_resized (3).jpg
Fuse 2 Model T_resized (3).jpg (64.04 KiB) Viewed 24279 times

User avatar

Topic author
Its_Always_T_Time
Posts: 129
Joined: Tue May 19, 2020 5:25 pm
First Name: Brendan
Last Name: Patterson
* REQUIRED* Type and Year of Model Ts owned: 1922 Touring
Location: City Island, Bronx, NY
Board Member Since: 2020

Re: Just Got My First T, Need Some Advice

Post by Its_Always_T_Time » Tue Jul 21, 2020 5:25 pm

How would I find out what timer I have? I’ll remove it and maybe post a picture of it here and someone can tell me which one it is? I know there are roller timers and different ones like Anderson and new day timers.

I also turned the nuts on the bottom of my Kingston L4 carb and now the engine is backfiring. I thought the carb was flooded and I tried to drain it after removing the fuel line and the nuts just kept turning. What does the big nut and little but do on the bottom of the carb? I read the MTFCA book about the carbs and I can’t seem to find out about the little nut on the Kingston carb.
Attachments
8A7AAFBC-E246-4466-9F81-09E0978B84E5.jpeg
Last edited by Its_Always_T_Time on Tue Jul 21, 2020 6:41 pm, edited 1 time in total.
The Little Ford Will Ramble Right Along!
22 Touring

User avatar

Topic author
Its_Always_T_Time
Posts: 129
Joined: Tue May 19, 2020 5:25 pm
First Name: Brendan
Last Name: Patterson
* REQUIRED* Type and Year of Model Ts owned: 1922 Touring
Location: City Island, Bronx, NY
Board Member Since: 2020

Re: Just Got My First T, Need Some Advice

Post by Its_Always_T_Time » Tue Jul 21, 2020 6:15 pm

I’m also missing a bolt under my engine, which specific bolt do I replace it with?

Having trouble uploading pictures. :/ I’ll try and get some uploaded soon.
Attachments
6BEE864F-C64A-42D0-AFAA-6A68E7E2680B.jpeg
FD224FE5-BC5A-4801-8645-B1725E727161.jpeg
Last edited by Its_Always_T_Time on Tue Jul 21, 2020 7:29 pm, edited 1 time in total.
The Little Ford Will Ramble Right Along!
22 Touring


John kuehn
Posts: 4689
Joined: Sun Jan 06, 2019 8:00 pm
First Name: John
Last Name: Kuehn
* REQUIRED* Type and Year of Model Ts owned: 19 Roadster, 21 Touring, 24 Coupe
Location: Texas

Re: Just Got My First T, Need Some Advice

Post by John kuehn » Tue Jul 21, 2020 7:06 pm

Here’s an exploded view of a Kingston L4. It may give you an idea of what the parts are for. Click on the pic for larger clear view. It’s from Lang’s catalog.
Attachments
991FC0F0-189E-4499-B517-CDBABE2E5162.jpeg

User avatar

Novice
Posts: 643
Joined: Tue Jan 08, 2019 12:25 pm
First Name: Jim
Last Name: Davis
* REQUIRED* Type and Year of Model Ts owned: 1926 Touring. 1923/26 Open Express. 1920 depot hack
Location: Tomball,Texas
Board Member Since: 2017

SLOW DOWN. TAKE A DEEP BREATH!

Post by Novice » Tue Jul 21, 2020 7:28 pm

Tackle one thing at a time. Back track to when it was driven off the trailer and running and try to put it back like it was when running. and then start working on improvements. Rome wasn't built in a day. it will take time.patience and a little help from your friends. But You will get it figured out. as long as it is steaming Your OK water boils at 212 and You wont burn anything up at that temp it's when it stops steaming You haft to watch out. get a cheap HF infrared thermometer. It will help You learn about the cooling system and temp differential between the engine. radiator top tank and Radiator bottom outlet. very interesting how the model T circulates water without a water pump. Good Luck.

User avatar

Topic author
Its_Always_T_Time
Posts: 129
Joined: Tue May 19, 2020 5:25 pm
First Name: Brendan
Last Name: Patterson
* REQUIRED* Type and Year of Model Ts owned: 1922 Touring
Location: City Island, Bronx, NY
Board Member Since: 2020

Re: Just Got My First T, Need Some Advice

Post by Its_Always_T_Time » Tue Jul 21, 2020 7:30 pm

Thanks guys! My Lang’s catalog is on backorder (I think that’s pretty funny!).
The Little Ford Will Ramble Right Along!
22 Touring

User avatar

Topic author
Its_Always_T_Time
Posts: 129
Joined: Tue May 19, 2020 5:25 pm
First Name: Brendan
Last Name: Patterson
* REQUIRED* Type and Year of Model Ts owned: 1922 Touring
Location: City Island, Bronx, NY
Board Member Since: 2020

Re: Just Got My First T, Need Some Advice

Post by Its_Always_T_Time » Tue Jul 21, 2020 7:35 pm

She still runs and drives fine, just sputters at idle and higher revs. Guessing it’s an electrical issue.
The Little Ford Will Ramble Right Along!
22 Touring


John kuehn
Posts: 4689
Joined: Sun Jan 06, 2019 8:00 pm
First Name: John
Last Name: Kuehn
* REQUIRED* Type and Year of Model Ts owned: 19 Roadster, 21 Touring, 24 Coupe
Location: Texas

Re: Just Got My First T, Need Some Advice

Post by John kuehn » Tue Jul 21, 2020 7:53 pm

The bolt that’s missing is exactly the same kind that’s right above it. Not trying to be a smart ***** but the bolt is a fine thread like most of the other engine pan bolts. That paticular one is an all thread 3/8 24 x 1 1/2“ length but not exactly sure about the length.
Be sure when you replace it and be careful not to cross thread or strip out the threads that are in the pan that it screws into. The pan bolt holes can be stripped when putting the engine and drive shaft together if they aren’t lined up correctly.
You can see pans at swap meets that it’s happed to.

User avatar

RajoRacer
Posts: 5597
Joined: Sun Jan 06, 2019 12:18 pm
First Name: Steve
Last Name: Tomaso
* REQUIRED* Type and Year of Model Ts owned: 1914 Touring, 1919 Centerdoor, 1924 TT C-Cab Express, 1925 Racer
Location: Longbranch, WA
Board Member Since: 2001

Re: Just Got My First T, Need Some Advice

Post by RajoRacer » Tue Jul 21, 2020 7:59 pm

The "small" bolt on your Kingston SHOULD be a drain petcock - the large nut holds the bowl on.


Jerry VanOoteghem
Posts: 4477
Joined: Sun Jan 06, 2019 4:06 pm
First Name: Jerry
Last Name: Van
Location: S.E. Michigan

Re: Just Got My First T, Need Some Advice

Post by Jerry VanOoteghem » Tue Jul 21, 2020 9:18 pm

Its_Always_T_Time wrote:
Tue Jul 21, 2020 6:15 pm
I’m also missing a bolt under my engine, which specific bolt do I replace it with?

Having trouble uploading pictures. :/ I’ll try and get some uploaded soon.
You are NOT missing a bolt. I can see the the edge of the bolt head. What you photographed is a bolt hole that goes all the way through the flange. The bolt is installed from the backside and simply does not go all the way through.

I know you're excited about your car and that's really great, but slow down a bit and tackle one thing at a time!

User avatar

Oldav8tor
Posts: 2329
Joined: Sun Jan 06, 2019 11:39 am
First Name: Tim
Last Name: Juhl
* REQUIRED* Type and Year of Model Ts owned: 1917 Touring
Location: Thumb of Michigan
Board Member Since: 2018

Re: Just Got My First T, Need Some Advice

Post by Oldav8tor » Tue Jul 21, 2020 9:21 pm

Looking at one of your photos it looks like the big grease cup on the drive shaft where the ball of the shaft tube meets the transmission hangs down which is opposite the way Ford did it. Some guys did this so they could access the grease cups without taking the floor boards up, but it does create a potential problem. If you flip the tube you need to remove a little material from the mouth of the ball or there may be some interference. Others can explain it better and it was discussed on the forum not that long ago. Hopefully the person who flipped it was aware of the issue and took care of it.

I don't see the smaller grease cup at all. It greases the bushing that the driveshaft runs thru. If it is missing you might want to replace it. More pictures would tell the story better.

If you remove the timer cover (you can leave the wires attached) and take a photo of the inside and another of the brush it will tell us what you've got. I have a New Day and it should not be oiled or greased. Some timers you do, some you don't. Timer problems can lead to sputtering and the like as can faulty coils, etc., etc.

FWIW - you're never done working on a Model T... you'll get everything running good and then something else will pop up... you learn to just smile and deal with it.
Last edited by Oldav8tor on Wed Jul 22, 2020 3:20 pm, edited 1 time in total.
1917 Touring
1946 Aeronca Champ
1952 Willys M38a1 Jeep (sold 2023)
1953 Ford Jubilee Tractor


1194668jc
Posts: 37
Joined: Sat May 16, 2020 6:23 pm
First Name: John
Last Name: Crespo
* REQUIRED* Type and Year of Model Ts owned: None! (For now...)
Location: Henderson, NV

Re: Just Got My First T, Need Some Advice

Post by 1194668jc » Tue Jul 21, 2020 10:09 pm

I just love how everyone swarms this question by a new T owner. Shows how much people want help.


John Codman
Posts: 1532
Joined: Mon Jan 07, 2019 10:27 am
First Name: John
Last Name: Codman
* REQUIRED* Type and Year of Model Ts owned: 1927 Youring
Location: Naples, FL 34120

Re: Just Got My First T, Need Some Advice

Post by John Codman » Wed Jul 22, 2020 9:59 am

What John Kuehn said about radiators! Your T sounds just like mine as far as overheating. The flat tube from Berg's solved the problem. A safety tip that comes up here periodically - Check your front wishbone where it bolts to the bottom of the engine. There should be two studs with castellated nuts holding the cap to it's socket. These caps must be safety wired together and not cotter pinned. The cotter pins will hold the nuts onto the studs, but they will not keep the studs from unscrewing themselves from the engine. If that happens, things have the potential to get ugly.

User avatar

Topic author
Its_Always_T_Time
Posts: 129
Joined: Tue May 19, 2020 5:25 pm
First Name: Brendan
Last Name: Patterson
* REQUIRED* Type and Year of Model Ts owned: 1922 Touring
Location: City Island, Bronx, NY
Board Member Since: 2020

Re: Just Got My First T, Need Some Advice

Post by Its_Always_T_Time » Wed Jul 22, 2020 10:26 am

I’m going to take more pictures of my U joint from top and bottom then post them here to see how I can replace the missing grease cup. I plan on changing the thrust washers this winter (if they don’t decide to force me to change them sooner!) so when I do that job I might pull the driveshaft and see what’s going on inside it and flip it back the way it’s supposed to be. I thought that’s not how it’s supposed to go.

I’ll take a picture of my timer open and find out which one she has.

Also inspecting and taking a picture of the wishbone to see what you guys think of it.

I’ll also pull the plugs/coils and inspect/test them. My coil/plug tester arrived today so I’ll be posting a bunch of pictures later today once I get off work and get my hands greasy! Magneto tester is on backorder so that’ll have to wait. 🔧🤗
The Little Ford Will Ramble Right Along!
22 Touring

User avatar

RajoRacer
Posts: 5597
Joined: Sun Jan 06, 2019 12:18 pm
First Name: Steve
Last Name: Tomaso
* REQUIRED* Type and Year of Model Ts owned: 1914 Touring, 1919 Centerdoor, 1924 TT C-Cab Express, 1925 Racer
Location: Longbranch, WA
Board Member Since: 2001

Re: Just Got My First T, Need Some Advice

Post by RajoRacer » Wed Jul 22, 2020 10:53 am

The grease cup pointing down IS the d.s. bushing greaser albeit a large one - can't see the u.j. grease cup.

User avatar

Topic author
Its_Always_T_Time
Posts: 129
Joined: Tue May 19, 2020 5:25 pm
First Name: Brendan
Last Name: Patterson
* REQUIRED* Type and Year of Model Ts owned: 1922 Touring
Location: City Island, Bronx, NY
Board Member Since: 2020

Re: Just Got My First T, Need Some Advice

Post by Its_Always_T_Time » Wed Jul 22, 2020 11:41 am

I only see one grease cup near there, I’ll take more pictures of it after work when I get home.
Last edited by Its_Always_T_Time on Wed Jul 22, 2020 3:50 pm, edited 1 time in total.
The Little Ford Will Ramble Right Along!
22 Touring

User avatar

Steve Jelf
Posts: 7411
Joined: Fri Jan 04, 2019 9:37 pm
First Name: Steve
Last Name: Jelf
* REQUIRED* Type and Year of Model Ts owned: 1923 touring and a few projects
Location: Parkerfield, Kansas
Board Member Since: 2007
Contact:

Re: Just Got My First T, Need Some Advice

Post by Steve Jelf » Wed Jul 22, 2020 12:44 pm

Some folks use grease cups with Zerks inside so they can use a grease gun. I haven't done that with the small cups because using them as designed is no problem for me. The giant u-joint cup is another story. Arthur Itis told me to put a Zerk in that one. :D
The inevitable often happens.
1915 Runabout
1923 Touring

User avatar

RustyFords
Posts: 1559
Joined: Sun Jan 06, 2019 11:16 am
First Name: Don
Last Name: Allen
* REQUIRED* Type and Year of Model Ts owned: 1924 Touring
Location: Houston, TX

Re: Just Got My First T, Need Some Advice

Post by RustyFords » Wed Jul 22, 2020 2:19 pm

Steve Jelf wrote:
Wed Jul 22, 2020 12:44 pm
Some folks use grease cups with Zerks inside so they can use a grease gun. I haven't done that with the small cups because using them as designed is no problem for me. The giant u-joint cup is another story. Arthur Itis told me to put a Zerk in that one. :D
I did the same thing. All of my grease cups and oil cups are factory stock because I think they're the cool old-school way of doing things. People at gas stations and car gatherings comment on them. They're neat.

But the big one for the u-joint....I replaced that with one with a hidden grease zerk in it because of the volume of grease involved. It still looks stock on the outside but it's way easier to use.
1924 Touring

User avatar

Oldav8tor
Posts: 2329
Joined: Sun Jan 06, 2019 11:39 am
First Name: Tim
Last Name: Juhl
* REQUIRED* Type and Year of Model Ts owned: 1917 Touring
Location: Thumb of Michigan
Board Member Since: 2018

Re: Just Got My First T, Need Some Advice

Post by Oldav8tor » Wed Jul 22, 2020 3:38 pm

Not only should the cap on the ball of the wishbone be safety wired, the ball itself should not be loose in it's socket. They make shims for it but sometimes if it is badly worn, you may need to replace the ball and maybe the socket that is attached to the oil pan. Another subject to google :-)

If you're going to go thru the rear end then you'll be pulling the driveshaft at the same time. You'll want to look at the condition of all the moving parts. On mine, I replaced the driveshaft (it was scored) the brass bushing (mine was babbitt) the pinion bearing (with a new, modern pinion bearing from Birdhaven - strongly recommended) both axles (again, they were scored) changed to a 10-tooth pinion gear, replaced the outer hyatt bearings with floating safety hubs (won't lose a wheel if the axle breaks....less likely to break an axle) and added disc brakes for better stopping power. Whew.... Originally I just wanted to see if I had brass thrust washers but one thing led to another....... At least I know what I've got and can trust it.

Owning and working on Model T's is like growing old....it's not for sissies. Try not to get discouraged...

BTW - I googled where you live.... City Island looks kinda like an Oasis in the middle of a big city. I imagine you'll turn some heads with the T.
1917 Touring
1946 Aeronca Champ
1952 Willys M38a1 Jeep (sold 2023)
1953 Ford Jubilee Tractor

User avatar

Topic author
Its_Always_T_Time
Posts: 129
Joined: Tue May 19, 2020 5:25 pm
First Name: Brendan
Last Name: Patterson
* REQUIRED* Type and Year of Model Ts owned: 1922 Touring
Location: City Island, Bronx, NY
Board Member Since: 2020

Re: Just Got My First T, Need Some Advice

Post by Its_Always_T_Time » Wed Jul 22, 2020 6:34 pm

Just tested the coils, one of them is weak and producing very intermittent spark. This might be the source of my intermittent missing issues.

I replaced the plugs and that didn’t fix the intermittent missing. The plugs were quite fouled and inside of the cylinders was quite dirty so a head-off deep cleaning is in order soon. New plugs won’t hurt I’m sure, the old ones were so fouled I’m amazed the car ran at all. I’ll post a picture of the old plugs soon.

The new oil screen arrived today. I’ll install it and change the oil after checking for oil line clogging.

I’ll take some pictures of the wishbone+fastenings and more pictures of the universal joint and figure out how to install a new grease cup until I remove the driveshaft and replace the thrust washers and flip the driveshaft back upright.

🔧🤗
The Little Ford Will Ramble Right Along!
22 Touring


Scott_Conger
Posts: 6804
Joined: Sun Jan 06, 2019 11:18 am
First Name: Scott
Last Name: Conger
* REQUIRED* Type and Year of Model Ts owned: 1919
Location: not near anywhere, WY
Board Member Since: 2005

Re: Just Got My First T, Need Some Advice

Post by Scott_Conger » Wed Jul 22, 2020 6:40 pm

so a head-off deep cleaning is in order soon
no, it isn't.
Scott Conger

Tyranny under the guise of law is still Tyranny

NH Full Flow Float Valves™
Obsolete carburetor parts manufactured

User avatar

Topic author
Its_Always_T_Time
Posts: 129
Joined: Tue May 19, 2020 5:25 pm
First Name: Brendan
Last Name: Patterson
* REQUIRED* Type and Year of Model Ts owned: 1922 Touring
Location: City Island, Bronx, NY
Board Member Since: 2020

Re: Just Got My First T, Need Some Advice

Post by Its_Always_T_Time » Wed Jul 22, 2020 7:15 pm

Really? It’s ok to run the engine with a bunch of carbon build-up in it?
The Little Ford Will Ramble Right Along!
22 Touring

User avatar

Topic author
Its_Always_T_Time
Posts: 129
Joined: Tue May 19, 2020 5:25 pm
First Name: Brendan
Last Name: Patterson
* REQUIRED* Type and Year of Model Ts owned: 1922 Touring
Location: City Island, Bronx, NY
Board Member Since: 2020

Re: Just Got My First T, Need Some Advice

Post by Its_Always_T_Time » Wed Jul 22, 2020 7:28 pm

Severe thunderstorm starting, time to close up the garage and go inside to study the service manual, owners manual, and MTFCA books. Damned weather keeping me away from old Lizzie! Got some pictures of the wishbone and fastenings but the U-joint is going to have to wait until better weather. :(
The Little Ford Will Ramble Right Along!
22 Touring


2nighthawks
Posts: 407
Joined: Sun Jul 21, 2019 2:53 am
First Name: Harold
Last Name: Schwendeman
* REQUIRED* Type and Year of Model Ts owned: '23 Roadster Pickup, '26 Touring, '27 Depot Hack, '23 Roadster
Location: Seattle
Board Member Since: 2005

Re: Just Got My First T, Need Some Advice

Post by 2nighthawks » Wed Jul 22, 2020 8:48 pm

Brendan - This has certainly been a very interesting thread! I actually re-read most of it and because your subject title actually states that you,....."need some advice", I'm going to share with you, some things that I have learned (.....some of them,...."the hard way") and start by suggesting that you go back and re-read the two posts contributed by Jim Davis. He actually calls himself "Novice", but in my estimation, he gave you some of the best "advice" on this thread! Basically, he said,..."one thing at a time". I'm not ashamed to tell you that even tho' I'm in my 79th year, and I've been fooling around with these old Fords since high school in the "50's, it took me most of a lifetime to learn that! Now don't get me wrong,....I still screw up now and then and don't even follow my own advice, but I have learned,....the right way to go about this old car stuff. And I fully understand your enthusiasm. During the "bad weather" you mentioned, think this stuff over and try this:

Make two, or maybe three lists in pencil, as complete as you can, in prioriety order, and leave spaces in between items, because as time goes on, you'll keep adding to the lists as needed,....and believe me, there will be MORE! Make a SAFETY list which are "must do first" items", a second list perhaps titled something like "important", and a third titled something like "would also be nice to do". By all means, do the safety items first, like brakes, steering, tires, etc, etc. The important list would be things like, fuse to protect electrical system, safety electrical cut-off switch, fuel line shut-off valve just ahead of carburetor, etc, etc.

The reason of course is to FIRST take care of item that could cause injury or worse, and then the important things because that can save you from "fixing what ain't broke", wasting time (AND $$$) on things you'll find out later were really not needed, and even doing something wrong that can cause all kind of trouble, damage and/or expense! And please don't take me as just some ol' guy that thinks he knows everything, because as I said, I've learned most of what I've just told you,...THE HARD WAY! Don't ask me how many brand new sets of points I have for distributors, new condensers, coils, etc, etc,....and some of these are for cars that I don't even own anymore! 😖 For what it's worth,......harold


2nighthawks
Posts: 407
Joined: Sun Jul 21, 2019 2:53 am
First Name: Harold
Last Name: Schwendeman
* REQUIRED* Type and Year of Model Ts owned: '23 Roadster Pickup, '26 Touring, '27 Depot Hack, '23 Roadster
Location: Seattle
Board Member Since: 2005

Re: Just Got My First T, Need Some Advice

Post by 2nighthawks » Wed Jul 22, 2020 9:47 pm

.......one more thing I probably should have mentioned, which is the reason I wrote the above. You mentioned "pulling the head" due to carbon build-up. That's when I thought that maybe I'd suggest to you to "slow down" just a bit. Many fellows just into Model T's seem to want to "pull the head off" to "take a look" or whatever, when it really isn't necessary. Once you get the slight "miss" resolved (....and you will) you'll probably find that you have a very nice running engine. And a good running engine that even has considerable wear will usually run very well for a long, LONG time for us "hobbyists" that don't drive 'em as hard as they did back in the old days of the Model T era. So unless you're prepared for a complete rebuild, don't pull the head off yet!

About the carbon "build-up" as you call it, it's probably not nearly as bad as you think. And once you get her running smoothly "on all four", a lot of what you call "carbon build up" will pretty much take care of itself! We don't have hardly any problem at all nowadays with carbon like they did back in the Model T era. It used to be quite a problem back then, especially when the gasoline quality got worse and worse. From what i understand, it got to be where gasoline became nearly 40% kerosene, and so, hence the carbon. Gasoline is so much better nowadays that "-pulling the head" to "de-carbonize" is pretty much a thing of the past.

I'd be willing to bet that whatever is causing your intermittent "miss" is something very simple like worn or dirty timer, and for sure, the coils probably need at least adjustment, or possible rebuild. And if not, I'd certainly do a wet & dry compression test before pulling the head. That would of course tell you if a serious problem exists such as burned valve, one or more valves with "tight" clearance, or worn rings. And again, there are some sweet running Model T and Model A engines running with problems as serious as "BROKEN" rings. Anyway, as usual, I always end up "rambling" on, and on,....sorry,.....harold

User avatar

Michael Peternell
Posts: 734
Joined: Sun Jan 06, 2019 11:00 am
First Name: Michael
Last Name: Peternell
* REQUIRED* Type and Year of Model Ts owned: TT gas truck, T tractor conversions, '15 touring, '17 speedster, '26 16 valve speedster
Location: Albany mn

Re: Just Got My First T, Need Some Advice

Post by Michael Peternell » Wed Jul 22, 2020 10:10 pm

Gotta love this site/thread! Like asking what oil to use. Difference is not so much opinions but life lessons. So many great responses! Looking at the car I would assume wheels and rear axle have been taken care of.? I'm a serious newby also! Until recently all my T's had at least 2 steel wheels minimum.

User avatar

Topic author
Its_Always_T_Time
Posts: 129
Joined: Tue May 19, 2020 5:25 pm
First Name: Brendan
Last Name: Patterson
* REQUIRED* Type and Year of Model Ts owned: 1922 Touring
Location: City Island, Bronx, NY
Board Member Since: 2020

Re: Just Got My First T, Need Some Advice

Post by Its_Always_T_Time » Thu Jul 23, 2020 7:58 am

Thank you all for the responses! I’m going to hold off on pulling the head. I think my most pressing issues right now are figuring out why my u-joint has no grease cup, fixing the missing, and checking if my oil line is clogged so the front bearings don’t burn out before I install my oil screen. I’ll post pictures of the wishbone and fastenings.
606CD0F3-2DE9-4021-804B-E27E5954F86F.jpeg
Attachments
3C91E250-290C-4ABC-AEDA-16247A6693AA.jpeg
DF336A6D-26F7-4E62-87A3-31853BD4AB65.jpeg
The Little Ford Will Ramble Right Along!
22 Touring

User avatar

Topic author
Its_Always_T_Time
Posts: 129
Joined: Tue May 19, 2020 5:25 pm
First Name: Brendan
Last Name: Patterson
* REQUIRED* Type and Year of Model Ts owned: 1922 Touring
Location: City Island, Bronx, NY
Board Member Since: 2020

Re: Just Got My First T, Need Some Advice

Post by Its_Always_T_Time » Thu Jul 23, 2020 9:16 am

Just wanted to thank everyone so far for all the help, this thread has turned into a goldmine or into and tips and so far it’s helped me out far more than I ever expected! Thanks again!

So I see in the most recent issue of Vintage Ford an article about overheating, and it mentions how to test if the oil line is clogged. It says to remove the front right bolt on the crankcase cover plate and turn the engine on, then wait 15 seconds to see if oil flows out. If oil flows out the oil line is fine, if oil doesn’t flow out it’s clogged and needs to be cleaned. My question is, what is the crankcase cover plate? The plate on the bottom of the engine? Isn’t that the oil pan?
The Little Ford Will Ramble Right Along!
22 Touring

User avatar

Steve Jelf
Posts: 7411
Joined: Fri Jan 04, 2019 9:37 pm
First Name: Steve
Last Name: Jelf
* REQUIRED* Type and Year of Model Ts owned: 1923 touring and a few projects
Location: Parkerfield, Kansas
Board Member Since: 2007
Contact:

Re: Just Got My First T, Need Some Advice

Post by Steve Jelf » Thu Jul 23, 2020 9:53 am

I think that would be #3101, officially called the crank case lower cover. It bolts onto the bottom of the pan.

Screen Shot 2020-07-23 at 8.48.11 AM.png
The inevitable often happens.
1915 Runabout
1923 Touring

User avatar

Topic author
Its_Always_T_Time
Posts: 129
Joined: Tue May 19, 2020 5:25 pm
First Name: Brendan
Last Name: Patterson
* REQUIRED* Type and Year of Model Ts owned: 1922 Touring
Location: City Island, Bronx, NY
Board Member Since: 2020

Re: Just Got My First T, Need Some Advice

Post by Its_Always_T_Time » Thu Jul 23, 2020 9:57 am

Thank you! I’ll unbolt that one front right bolt and wait for oil to flow out, if none does I’ll have to blow out the oil line.
The Little Ford Will Ramble Right Along!
22 Touring


John Codman
Posts: 1532
Joined: Mon Jan 07, 2019 10:27 am
First Name: John
Last Name: Codman
* REQUIRED* Type and Year of Model Ts owned: 1927 Youring
Location: Naples, FL 34120

Re: Just Got My First T, Need Some Advice

Post by John Codman » Thu Jul 23, 2020 10:26 am

The photo of the wishbone attachment to the engine scares me. Those are bolts that could unscrew themselves from the engine. It is possible that someone has put Loc-tite (thread locker) on the capscrew threads, but there's a reason why Henry made the T with studs and castellated nuts. When installed as Ford intended the wishbone cannot come loose from the engine; as it is installed in your photo, it can. Ask me how I know...


KLTagert
Posts: 214
Joined: Fri Oct 04, 2019 9:31 am
First Name: Kathy
Last Name: Tagert
* REQUIRED* Type and Year of Model Ts owned: 1917 Runabout, 1918 Coupelet, ‘21 Centerdoor, ‘22 coupes, ‘23 Roadster and touring, ‘25 roadster pickup, Fordor, and coupe, ‘26 Coupe
Location: Destin FL
Board Member Since: 2020

Re: Just Got My First T, Need Some Advice

Post by KLTagert » Thu Jul 23, 2020 10:43 am

Along with everyone here - welcome to a great hobby, if not for some, a life style of Model T care And enjoyment. We’re thrilled to see A young person, such as you engaging in Keeping the history and love of these beautiful ole cars. But I must warn you that once you have a decent handle on your current T, it may demand another one to keep it company - just saying. Again, welcome and hope to see you Cruisin down the T road.


DHort
Posts: 2969
Joined: Sun Jan 06, 2019 1:30 pm
First Name: Dave
Last Name: Hjortnaes
* REQUIRED* Type and Year of Model Ts owned: 24 Speedster, 20 touring
Location: Men Falls, WI

Re: Just Got My First T, Need Some Advice

Post by DHort » Thu Jul 23, 2020 11:05 am

No, no, that does not sound right. If and when you receive your service book you can look at Chapter X, cleaning oil line. There is also a picture. I think if you remove a bolt from the crankcase you for sure will get oil to drip all over your floor. I know it entails removing the radiator, but that is an easy job. Just takes time. You are receiving a lot of good information on this post. More than almost any set of posts I have seen. However, your best bet is to read Chapters 1 and 2 so you have a good understanding of the car. Then go after the guts.


Dallas Landers
Posts: 2844
Joined: Sun Jan 06, 2019 12:26 pm
First Name: Dallas
Last Name: Landers
* REQUIRED* Type and Year of Model Ts owned: 26 Rpu, 23 TT, 24 coupe,
Location: N.E. Indiana

Re: Just Got My First T, Need Some Advice

Post by Dallas Landers » Thu Jul 23, 2020 12:06 pm

Re crankcase cover would be 3100 re Steve's chart. Right front bolt on that should be where oil comes out. 3101 is inspection cover.


Dallas Landers
Posts: 2844
Joined: Sun Jan 06, 2019 12:26 pm
First Name: Dallas
Last Name: Landers
* REQUIRED* Type and Year of Model Ts owned: 26 Rpu, 23 TT, 24 coupe,
Location: N.E. Indiana

Re: Just Got My First T, Need Some Advice

Post by Dallas Landers » Thu Jul 23, 2020 12:10 pm

AKA engine pan.

User avatar

Topic author
Its_Always_T_Time
Posts: 129
Joined: Tue May 19, 2020 5:25 pm
First Name: Brendan
Last Name: Patterson
* REQUIRED* Type and Year of Model Ts owned: 1922 Touring
Location: City Island, Bronx, NY
Board Member Since: 2020

Re: Just Got My First T, Need Some Advice

Post by Its_Always_T_Time » Thu Jul 23, 2020 1:37 pm

I got a copy of the Ford service manual, I looked at cleaning the oil line and it doesn’t seem like too bad a job. I’ve been reading my owners manual, Vintage Ford magazine, MTFCA books on systems, and Ford service. Is there anything I should look out for when cleaning the oil line, replace anything while I’m in there?

I’ll do the test before I start to take the radiator off and get inside the motor.

As for the wishbone fastenings, how should I replace what fastens it to the motor.
The Little Ford Will Ramble Right Along!
22 Touring

User avatar

Steve Jelf
Posts: 7411
Joined: Fri Jan 04, 2019 9:37 pm
First Name: Steve
Last Name: Jelf
* REQUIRED* Type and Year of Model Ts owned: 1923 touring and a few projects
Location: Parkerfield, Kansas
Board Member Since: 2007
Contact:

Re: Just Got My First T, Need Some Advice

Post by Steve Jelf » Thu Jul 23, 2020 3:47 pm

Re crankcase cover would be 3100 re Steve's chart. Right front bolt on that should be where oil comes out. 3101 is inspection cover.

After reading that I had to take a look at the VF piece Brendan mentioned. It's in the May/June 2020 issue, and is an article written by Murray Fahnestock in 1918 and updated this year by Mike Vaughn. Fahnestock refers to the crankcase cover plate. I believe this is #3101, which the Ford book calls the crank case lower cover. Ford calls the engine pan (#3100) simply the crank case. If you look at the right front bolt on the engine pan (crank case) you see that it's just one of the bolts attaching the pan to the block with a castle nut. There's no way that oil could get to it.
The inevitable often happens.
1915 Runabout
1923 Touring


Dallas Landers
Posts: 2844
Joined: Sun Jan 06, 2019 12:26 pm
First Name: Dallas
Last Name: Landers
* REQUIRED* Type and Year of Model Ts owned: 26 Rpu, 23 TT, 24 coupe,
Location: N.E. Indiana

Re: Just Got My First T, Need Some Advice

Post by Dallas Landers » Thu Jul 23, 2020 4:59 pm

20200723_165752.jpg
Which bolt should oil come out of if removed ?

User avatar

Steve Jelf
Posts: 7411
Joined: Fri Jan 04, 2019 9:37 pm
First Name: Steve
Last Name: Jelf
* REQUIRED* Type and Year of Model Ts owned: 1923 touring and a few projects
Location: Parkerfield, Kansas
Board Member Since: 2007
Contact:

Re: Just Got My First T, Need Some Advice

Post by Steve Jelf » Thu Jul 23, 2020 5:49 pm

IMG_5346 copy.JPG
I believe it would be this one down on the bottom. The oil tube empties in that vicinity.
The inevitable often happens.
1915 Runabout
1923 Touring

User avatar

Topic author
Its_Always_T_Time
Posts: 129
Joined: Tue May 19, 2020 5:25 pm
First Name: Brendan
Last Name: Patterson
* REQUIRED* Type and Year of Model Ts owned: 1922 Touring
Location: City Island, Bronx, NY
Board Member Since: 2020

Re: Just Got My First T, Need Some Advice

Post by Its_Always_T_Time » Thu Jul 23, 2020 6:23 pm

You guys are amazing. I’m in the garage with Lizzie and I’m going to loosen that bolt right now! Just adjusted the low output intermittent spark coil to ~1.3amp and much better spark, if oil comes out of that bolt hole when the engine is running I’m going to install the oil screen and change the oil!
The Little Ford Will Ramble Right Along!
22 Touring

User avatar

Topic author
Its_Always_T_Time
Posts: 129
Joined: Tue May 19, 2020 5:25 pm
First Name: Brendan
Last Name: Patterson
* REQUIRED* Type and Year of Model Ts owned: 1922 Touring
Location: City Island, Bronx, NY
Board Member Since: 2020

Re: Just Got My First T, Need Some Advice

Post by Its_Always_T_Time » Thu Jul 23, 2020 7:01 pm

OIL LINE IS NOT CLOGGED! HOORAY!🔧🤗
The Little Ford Will Ramble Right Along!
22 Touring


Dallas Landers
Posts: 2844
Joined: Sun Jan 06, 2019 12:26 pm
First Name: Dallas
Last Name: Landers
* REQUIRED* Type and Year of Model Ts owned: 26 Rpu, 23 TT, 24 coupe,
Location: N.E. Indiana

Re: Just Got My First T, Need Some Advice

Post by Dallas Landers » Thu Jul 23, 2020 8:52 pm

Thats good news. Check that one off the list.
Thank you Steve. Still learning here also.

User avatar

Topic author
Its_Always_T_Time
Posts: 129
Joined: Tue May 19, 2020 5:25 pm
First Name: Brendan
Last Name: Patterson
* REQUIRED* Type and Year of Model Ts owned: 1922 Touring
Location: City Island, Bronx, NY
Board Member Since: 2020

Re: Just Got My First T, Need Some Advice

Post by Its_Always_T_Time » Thu Jul 23, 2020 9:05 pm

I replaced the cracked pack nut, and with the adjusted coils and fixed exhaust leak, the engine no longer misses! Hooray!

Now there seems to be a large leak of oil coming out of the left side of the hogshead where the upper and lower halves meet just below the pedals. It doesn’t seem to be from the pedals. Hmmm...🤔
Attachments
C7109B7C-13B8-40CA-80AE-AC59FD3EC97F.jpeg
36439AEC-3840-4086-B2AB-24149AF13780.jpeg
The Little Ford Will Ramble Right Along!
22 Touring

User avatar

Topic author
Its_Always_T_Time
Posts: 129
Joined: Tue May 19, 2020 5:25 pm
First Name: Brendan
Last Name: Patterson
* REQUIRED* Type and Year of Model Ts owned: 1922 Touring
Location: City Island, Bronx, NY
Board Member Since: 2020

Re: Just Got My First T, Need Some Advice

Post by Its_Always_T_Time » Thu Jul 23, 2020 10:43 pm

I think I‘ll tighten all the bolts on the hogshead starting from the center and work my way out. Looks like it’s coming out of the bolt near the engine. 🔧🤗
The Little Ford Will Ramble Right Along!
22 Touring

User avatar

Steve Jelf
Posts: 7411
Joined: Fri Jan 04, 2019 9:37 pm
First Name: Steve
Last Name: Jelf
* REQUIRED* Type and Year of Model Ts owned: 1923 touring and a few projects
Location: Parkerfield, Kansas
Board Member Since: 2007
Contact:

Re: Just Got My First T, Need Some Advice

Post by Steve Jelf » Fri Jul 24, 2020 1:12 am

I haven't tried it, but I've read about this cure for a leak between the hogshead and the pan.
1 Wash the leaking crack thoroughly with lacquer thinner. You want it to get into the crack, not just on the outside.
2 Run a bead of Ultra Black along the crack and squeeze it in with your finger.
3 Add another small bead along the crack.
4 Hook up a shop vac to the oil intake and suck the Ultra Black into the crack. Be careful to suck only air, not oil.
Maybe somebody who has actually done this can tell us how it worked.
The inevitable often happens.
1915 Runabout
1923 Touring

User avatar

Topic author
Its_Always_T_Time
Posts: 129
Joined: Tue May 19, 2020 5:25 pm
First Name: Brendan
Last Name: Patterson
* REQUIRED* Type and Year of Model Ts owned: 1922 Touring
Location: City Island, Bronx, NY
Board Member Since: 2020

Re: Just Got My First T, Need Some Advice

Post by Its_Always_T_Time » Fri Jul 24, 2020 7:51 am

I don’t see any cracks on the hogshead, just looks like she’s leaking near the bolt by the engine. I’ll see how that fix works.
The Little Ford Will Ramble Right Along!
22 Touring


Jerry VanOoteghem
Posts: 4477
Joined: Sun Jan 06, 2019 4:06 pm
First Name: Jerry
Last Name: Van
Location: S.E. Michigan

Re: Just Got My First T, Need Some Advice

Post by Jerry VanOoteghem » Fri Jul 24, 2020 9:42 am

Its_Always_T_Time wrote:
Fri Jul 24, 2020 7:51 am
I don’t see any cracks on the hogshead, just looks like she’s leaking near the bolt by the engine. I’ll see how that fix works.
I don't think he means "crack", as in a fracture. I think he's just referring to a gap between the pan and hogshead where the gasket may be bad.

However, there is the possibility of there being a crack, (as in fracture), in the pan, where the motor mount bracket attaches. That's not so uncommon and will cause a stream of oil like you're getting. Clean up the whole area really well, then run the engine while looking to see where the oil begins to emerge.

User avatar

Steve Jelf
Posts: 7411
Joined: Fri Jan 04, 2019 9:37 pm
First Name: Steve
Last Name: Jelf
* REQUIRED* Type and Year of Model Ts owned: 1923 touring and a few projects
Location: Parkerfield, Kansas
Board Member Since: 2007
Contact:

Re: Just Got My First T, Need Some Advice

Post by Steve Jelf » Fri Jul 24, 2020 10:28 am

I wasn't thinking of an actual crack in the hogshead. I was thinking of a leak between the hogshead and the pan. Maybe I should have called it a gap or an opening.
The inevitable often happens.
1915 Runabout
1923 Touring

Post Reply Previous topicNext topic