Wiring Harness Question

Discuss all things Model T related.
Forum rules
If you need help logging in, or have question about how something works, use the Support forum located here Support Forum
Complete set of Forum Rules Forum Rules

Topic author
TrashMan
Posts: 39
Joined: Mon Sep 28, 2020 6:37 pm
First Name: Chuck
Last Name: Griffin
* REQUIRED* Type and Year of Model Ts owned: 1925 Tudor Sedan
Location: Hanna, IN
Board Member Since: 2020

Wiring Harness Question

Post by TrashMan » Tue Oct 20, 2020 5:20 pm

I was working on my 25 T sedan not paying attention to my work light when my wiring harness and cutout started smoking. I pulled the wire off of the cutout it stopped. My work light has a magnet on the back, it must have stuck onto the cutout and closed the points, turning my generator into a toaster. My question is what gauge wire is acceptable to use to replace the burnt wires? Also, would I be correct in assuming my generator is toast?

User avatar

Humblej
Posts: 2060
Joined: Sun Jan 06, 2019 12:23 pm
First Name: Jeff
Last Name: Humble
* REQUIRED* Type and Year of Model Ts owned: 1926 Canadian coupe, 1924 TT C-cab, 1924 runabout
Location: Charlevoix, Mi
Board Member Since: 2006

Re: Wiring Harness Question

Post by Humblej » Tue Oct 20, 2020 6:35 pm

12 gage wire, can't answer the generator question. You should add an in line fuse near the starter switch to your power wire. If you had enough power draw to melt the wire it would have blown the fuse, may or may not have protected your generator.

User avatar

CudaMan
Posts: 2546
Joined: Fri Jan 04, 2019 4:17 pm
First Name: Mark
Last Name: Strange
* REQUIRED* Type and Year of Model Ts owned: 1924 Cut Off Touring (now a pickup)
Location: Hillsboro, MO
Board Member Since: 2013

Re: Wiring Harness Question

Post by CudaMan » Tue Oct 20, 2020 7:17 pm

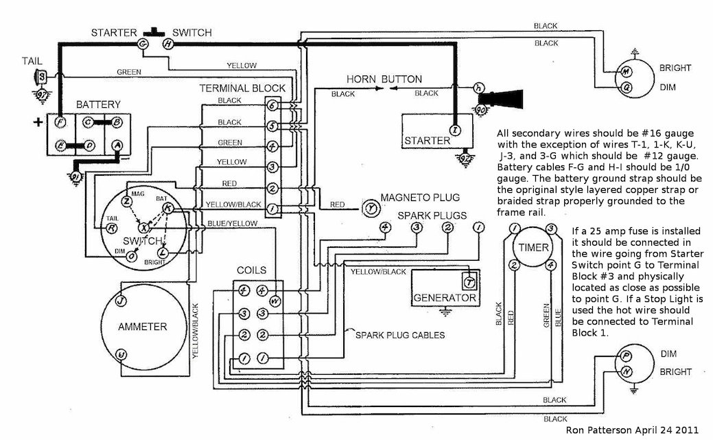
"Best" wiring diagram for a later starter equipped car, showing where to put the fuse:
Attachments
cleaned_up_wiring_diagram.jpg
Mark Strange
Hillsboro, MO
1924 Cut-off Touring (now a pickup)

Post Reply Previous topicNext topic